GM Service Manual Online
For 1990-2009 cars only

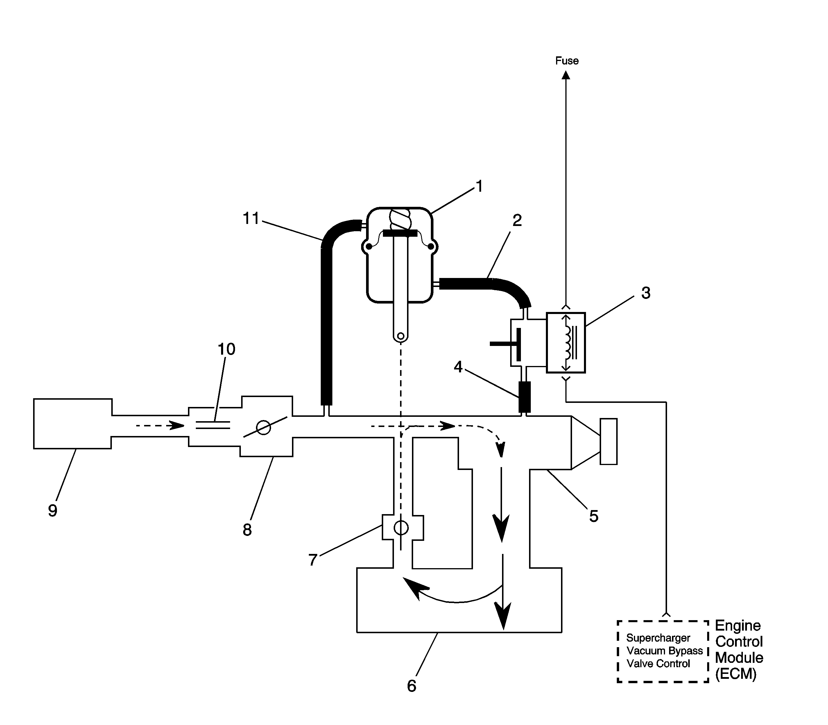
Bypass Valve Open


Object Number: 1671644  Size: LF
(1)By-pass Valve Actuator
(2)Boost Signal
(3)Boost Control Solenoid
(4)Boost Vacuum Source
(5)Supercharger
(6)Intake Plenum
(7)By-pass Valve (normally closed)
(8)Throttle Body
(9)Air Cleaner
(10)MAF Sensor
(11)Inlet Vacuum Signal

Boost Control System Operation

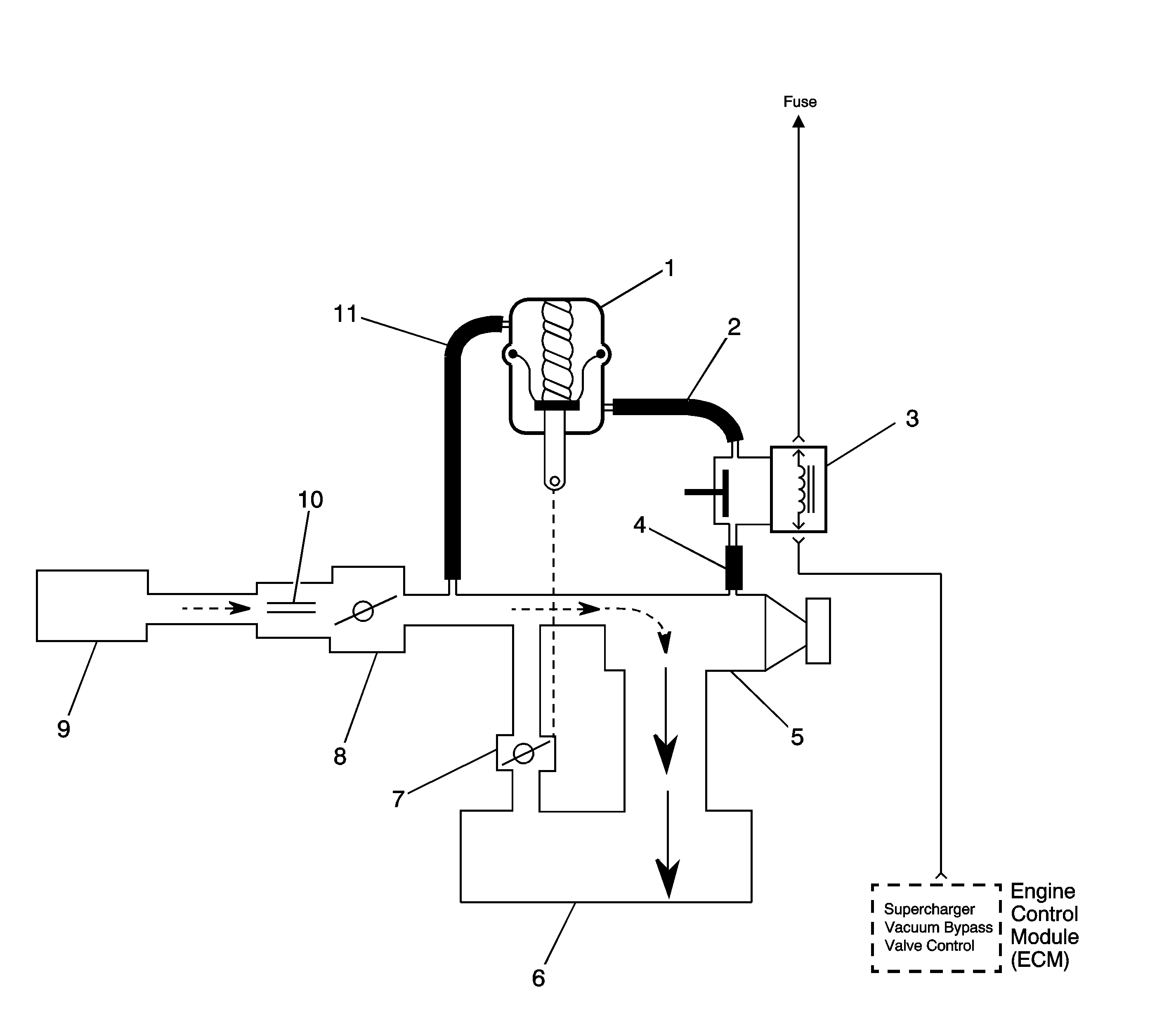
Bypass Valve Closed


Object Number: 1671645  Size: LF
(1)By-pass Valve Actuator
(2)Boost Signal
(3)Boost Control Solenoid
(4)Boost Vacuum Source
(5)Supercharger
(6)Intake Plenum
(7)By-pass Valve (normally closed)
(8)Throttle Body
(9)Air Cleaner
(10)MAF Sensor
(11)Inlet Vacuum Signal

Operation

Supercharger boost pressure is regulated to prevent engine and drive train damage. When the engine is operating under high boost conditions, the engine control module (ECM) limits boost pressure to 83 kPa (12 psi). The ECM disables boost under the following conditions:

    • Reverse gear is selected.
    • Drivetrain abuse is detected.
    • Electronic throttle control (ETC) fault is detected.
    • Engine coolant temperature (ECT) is greater than 125°C (257°F).
    • An intercooler pump failure is detected.
    • Intake air temperature (IAT) sensor 2 is equal to or greater than 120.5°C (248°F), boost pressure is limited to 145 kPa (7 psi). The ECM commands the boost control solenoid to default to 62 percent DC.
    • Vehicle speeds exceed 159 mph in third, second, and fourth gears only, after 150 seconds boost is trimmed actively.

The ECM controls boost pressure by using the boost control solenoid. The boost control solenoid is normally an open valve. Under most conditions, the ECM commands the boost control solenoid to operate at a 99-100 percent duty cycle. This keeps the solenoid valve closed and allows only inlet vacuum to control the position of the bypass valve. At idle, engine vacuum is applied to the upper side of the bypass valve actuator, counteracting spring tension to hold the bypass valve open. As engine load is increased, engine vacuum is decreased, causing the spring in the bypass valve actuator to overcome the applied vacuum, closing the bypass valve and allowing the boost pressure to increase. The bypass valve starts to close when the vacuum measures 250 mm Hg (10 in Hg) and is fully closed at 90 mm Hg (3.5 in Hg). When reduced boost pressure is desired, the ECM commands the boost control solenoid to operate at a 0 percent duty cycle, but may command a partial duty cycle, approximately 62 percent, depending on the operating condition. This opens the solenoid valve and allows boost pressure to enter the bypass valve actuator at the lower side to counteract the spring tension, opening the bypass valve and re-circulating excess boost pressure back into the supercharger inlet.

Results of Incorrect Operation

The following conditions will result in reduced engine power, especially during a wide open throttle (WOT) operation:

    • An open boost control solenoid control circuit.
    • An open control solenoid ignition 1 voltage circuit.
    • An open control solenoid control circuit.
    • A boost control solenoid valve that is stuck open.

The following conditions will result in full boost to be commanded at all times. These conditions can also result in overboost conditions during high engine load situations.

    • A boost control solenoid control circuit shorted to ground.
    • A boost control solenoid valve is stuck closed.
    • A restriction in the boost source or signal vacuum hoses.
    • A restriction in the exhaust system may cause an overboost condition and reduced fuel economy.

A restriction in the vacuum signal hose to the bypass valve actuator or stuck closed bypass valve will cause a noisy idle and reduced fuel economy.