GM Service Manual Online
For 1990-2009 cars only

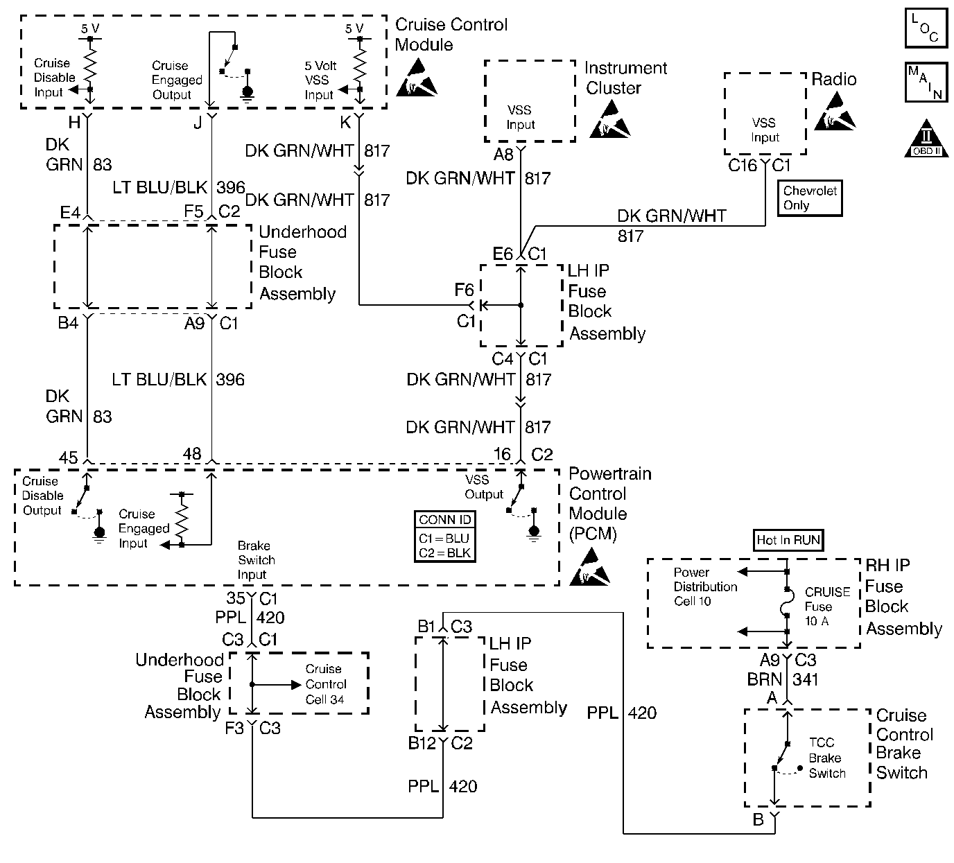
Object Number: 297561  Size: LF
Engine Controls Components
Cell 23: VSS and Cruise Control
OBD II Symbol Description Notice
Powertrain Control Module Connector End Views With EGR
Handling ESD Sensitive Parts Notice
Handling ESD Sensitive Parts Notice
Handling ESD Sensitive Parts Notice
Handling ESD Sensitive Parts Notice

Diagnosis

The following table will diagnose the cruise disable and cruise engaged circuits. Refer to Wiring Repairs in Wiring Systems when diagnosing the remaining cruise control system circuits.

Circuit Description

The stepper motor cruise module communicates with the powertrain control module (PCM) over three circuits (cruise engaged, cruise disabled and VSS output). The cruise enable status tells the PCM if the cruise control system is enabled. The vehicle speed sensor (VSS) output is the speed signal from the vehicle speed sensor through the PCM and used by the cruise control module. The cruise disable line allows the PCM to disable cruise under the various conditions described below:

    • DTCs P0122, P0123, P0200, P0335, P0502, P0562, P0563 are not set.
    • Engine is not running.
    • Transmission is in Park, Neutral, or Reverse (automatic transmission).
    • Transmission is out of gear (manual transmission).
    • Safety fuel cut-off is active.
        If the PCM detects any one of the above conditions, it will interrupt the ground at the cruise disable input circuit and disable the cruise control.

Diagnostic Aids

    • This table will not diagnose any cruise control system circuits other than those connected to the PCM. For diagnosis of the remaining circuits, refer to Wiring Repairs in Wiring Systems.
    • An Intermittent problem may be caused by:
      • A poor connection
      • Rubbed through wire insulation
      • A wire that is broken inside the insulation
    • The cruise control system may disable if actual speed is less than 24 km/h (15 mph) than commanded vehicle speed, i.e. towing a trailer, or climbing a steep grade.
    • Minimum vehicle speed for setting the cruise control system is 40 km/h (25 mph).

Test Description

The number(s) below refer(s) to the step number(s) on the Diagnostic Table.

  1. The Powertrain OBD System Check prompts you to complete some of the basic checks and to store the freeze frame and failure records data on the scan tool if applicable. This creates an electronic copy of the data captured when the malfunction occurred. The scan tool stores this data for later reference.

  2. The cruise speed set has to be above the minimum speed (25 mph/40 km/h) required for cruise operation. Drive vehicle in an area where enough room is allowed for cruising.

  3. Even though the cruise module can maintain the set speed, the cruise control module may not tell the PCM that it is controlling vehicle speed. This step determines if the malfunction is an open cruise engaged circuit or a malfunctioning cruise control module.

  4. Reprogram the replacement PCM and perform the crankshaft position system variation learning procedure. Refer to the latest Techline information for PCM programming and the Crankshaft Position System Variation Learn for the crankshaft position system variation learning procedure.

  5. If no malfunctions have been found at this point and no additional DTCs were set, refer to Diagnostic Aids for additional checks and information.

Cruise Control Diagnosis

Step

Action

Value(s)

Yes

No

1

Did you perform the Powertrain On-Board Diagnostic (OBD) System Check?

--

Go to Step 2

Go to Powertrain On Board Diagnostic (OBD) System Check

2

  1. Install a scan tool.
  2. Start the engine.
  3. Drive the vehicle.
  4. Set the cruise control to a vehicle speed above the specified value.

Does the cruise control operate normally?

40 Km/h (25 MPH)

Go to Step 3

Go to Step 11

3

Observe the Cruise (Engaged/Disengaged) parameter on the scan tool.

Does the Cruise parameter display Engaged?

--

Go to Step 4

Go to Step 6

4

Observe the Cruise telltale on the IPC while disabling the Cruise Control.

Does the Cruise telltale stay illuminated?

--

Go to Step 5

Go to Step 7

5

  1. Return to the shop.
  2. Turn OFF the ignition switch.
  3. Disconnect the PCM electrical connectors.
  4. Turn ON the ignition switch leaving the engine OFF.
  5. Connect a test light to B+.
  6. Probe the Cruise Engaged circuit with the test light.

Does the test light illuminate?

--

Go to Step 9

Go to Step 18

6

  1. Return to the shop.
  2. Turn OFF the ignition switch.
  3. Disconnect the Cruise Control electrical connector.
  4. Turn ON the ignition switch leaving the engine OFF.
  5. Connect a DMM to ground.
  6. Probe the Cruise Engaged circuit with the DMM.

Does the DMM display a voltage near the specified value?

B+

Go to Cruise Control System Check in Cruise Control

Go to Step 10

7

  1. Return to the shop.
  2. Turn OFF the ignition switch.
  3. Disconnect the PCM electrical connectors.
  4. Turn ON the ignition switch leaving the engine OFF.
  5. Connect a test light to B+.
  6. Probe the Cruise Disable circuit with the test light.

Does the test light illuminate?

--

Go to Step 8

Go to Step 18

8

  1. Turn OFF the ignition switch.
  2. Check the Cruise Disable circuit for a short to ground.
  3. Repair the circuit as necessary. Refer to Wiring Repairs in Wiring Systems.

Was a repair necessary?

--

Go to Step 19

Go to Cruise Control System Check in Cruise Control

9

  1. Turn OFF the ignition switch.
  2. Check the Cruise Engaged circuit for a short to ground.
  3. Repair the circuit as necessary. Refer to Wiring Repairs in Wiring Systems.

Was a repair necessary?

--

Go to Step 19

Go to Cruise Control System Check in Cruise Control

10

  1. Turn OFF the ignition switch.
  2. Check the Cruise Engaged circuit for an open circuit.
  3. Repair the circuit as necessary. Refer to Wiring Repairs in Wiring Systems.

Was a repair necessary?

--

Go to Step 19

Go to Step 17

11

  1. Return to the shop.
  2. Turn OFF the ignition switch.
  3. Disconnect the Cruise Control electrical connector.
  4. Turn ON the ignition switch leaving the engine OFF.
  5. Connect a test light to B+.
  6. Probe the Cruise Disable circuit with the test light.
  7. Command ON the Cruise Enable with the scan tool

Does the test light illuminate when the Cruise Enable is commanded ON?

--

Go to Step 12

Go to Step 13

12

  1. Turn OFF the ignition switch.
  2. Disconnect the PCM electrical connectors.
  3. Turn ON the ignition switch leaving the engine OFF.
  4. Connect the test light to ground.
  5. Probe the Cruise Engaged circuit with the test light.

Does the test light illuminate?

--

Go to Step 16

Go to Step 17

13

  1. Turn OFF the ignition switch.
  2. Check the Cruise Disable circuit for an open circuit.
  3. Repair the circuit as necessary. Refer to Wiring Repairs In Wiring Systems.

Was a repair necessary?

--

Go to Step 19

Go to Step 14

14

  1. Connect a test light to ground.
  2. Probe the Cruise Engaged circuit with the test light.

Does the test light illuminate?

--

Go to Step 15

Go to Cruise Control System Check

15

  1. Turn OFF the ignition switch.
  2. Check the Cruise Disable circuit for a short to B+.
  3. Repair the circuit as necessary. Refer to Wiring Repairs in Wiring Systems.

Was a repair necessary?

--

Go to Step 19

Go to Step 17

16

  1. Turn OFF the ignition switch.
  2. Check the Cruise Engaged circuit for a short to B+.
  3. Repair the circuit as necessary. Refer to Wiring Repairs In Wiring Systems.

Was a repair necessary?

--

Go to Step 19

Go to Step 18

17

  1. Check for poor electrical connections at the PCM.
  2. Repair the electrical connections as necessary. Refer to Wiring Repairs in Wiring Systems.

Was a repair necessary?

--

Go to Step 19

Go to Step 18

18

Replace the PCM. Refer to Powertrain Control Module Replacement .

Is the action complete?

--

Go to Step 19

--

19

Operate vehicle within the conditions under which the original symptom was observed.

Does the system now operate properly?

--

System OK, Refer to Diagnostic Aids

Go to Step 2