GM Service Manual Online
For 1990-2009 cars only
Makes
🢒
Chevrolet
🢒
1999
🢒
Alero Export
🢒
Restraints
🢒
SIR
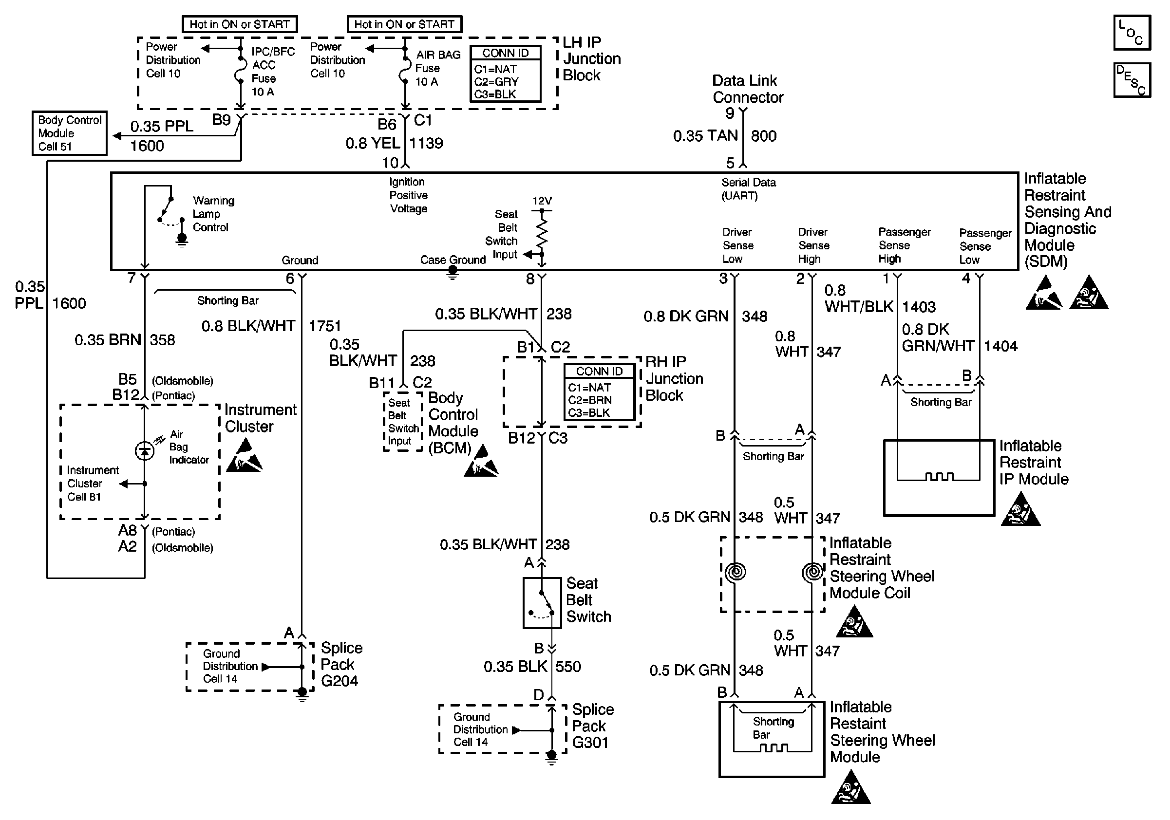
🢒 SIR Schematics
SIR Electrical Diagnosis
Handling Electrostatic Discharge Sensitive Parts Notice
SIR Components
SIR System Operation
SIR Caution
SIR Caution
Cell 51: SDM, Washer Solvent Level Sensor, Seat Belt Switch and Park Brake Switch
Instrument Cluster Ignition Voltage and Indicators 1 of 3
Cell 14: G204
Cell 10: AIR BAG, TURN LPS, RDO ACC, WIPER, PCM ACC and IPC/BFC ACC FusEs
Cell 10: AIR BAG, TURN LPS, RDO ACC, WIPER, PCM ACC and IPC/BFC ACC FusEs
SIR Caution
Handling Electrostatic Discharge Sensitive Parts Notice
Handling Electrostatic Discharge Sensitive Parts Notice
SIR Caution
Cell 14: G301