GM Service Manual Online
For 1990-2009 cars only
Makes
🢒
Chevrolet
🢒
2000
🢒
Alero Export
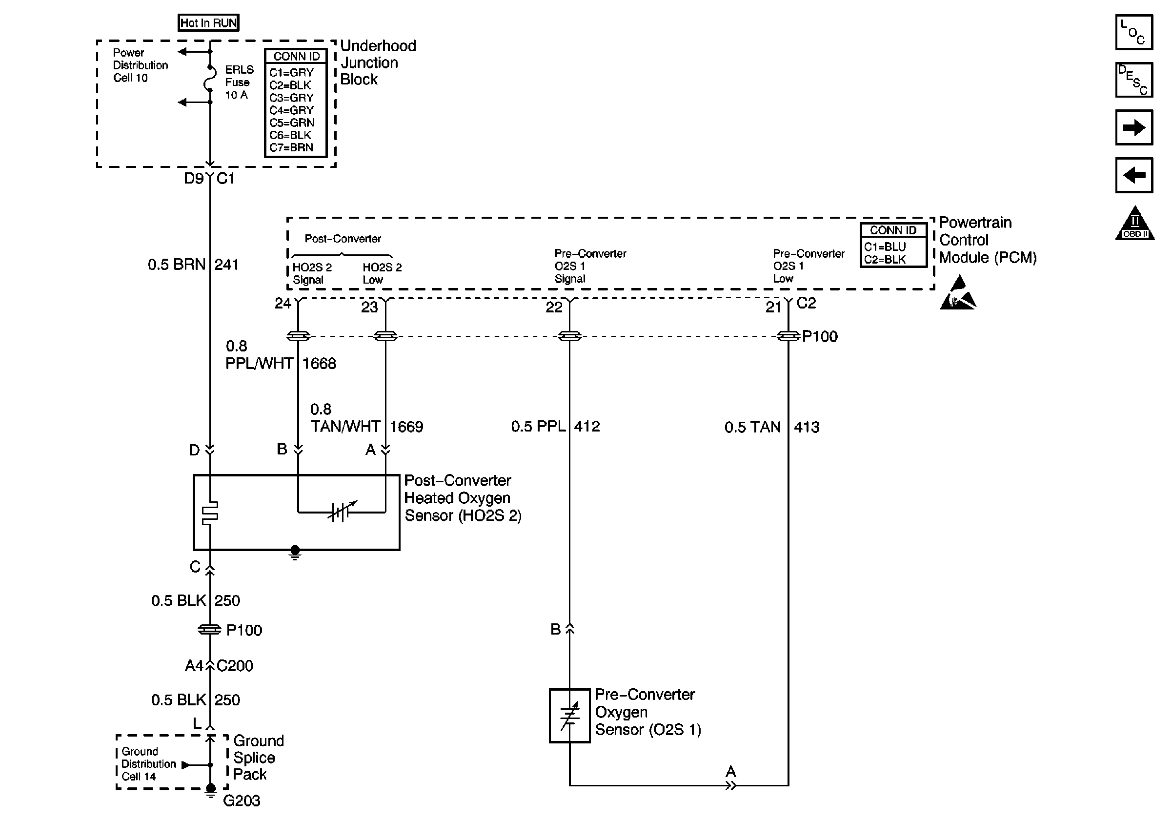
🢒 Power, Ground, HO2S 2, and O2S 1
Power, Ground, HO2S 2, and O2S 1
Power, Ground, HO2S 2, and O2S 1
Engine Controls Components
Information Sensors/Switches Description
Oil Pressure Sensor, IAC, PNP, and Generator
Power, Ground, EVAP, and EGR
OBD II Symbol Description Notice
Handling ESD Sensitive Parts Notice
Power Distribution Schematics
Ground Distribution Schematics