GM Service Manual Online
For 1990-2009 cars only

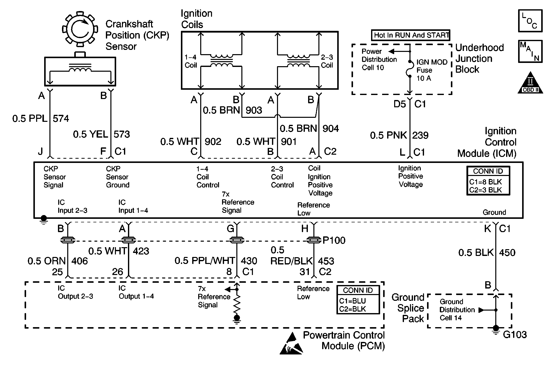
Object Number: 621250  Size: MF
Engine Controls Components
Power, Ground, KS, CMP, CKP, Coils, and ICM
OBD II Symbol Description Notice
Powertrain Control Module Connector End Views
Handling ESD Sensitive Parts Notice

Circuit Description

The electronic ignition control module (ICM) sends a reference signal to the Powertrain Control Module (PCM) seven times per crankshaft revolution (7X reference) in order to indicate the crankshaft position and the RPM so that the PCM can determine when to pulse the ignition coils and control the ignition timing. The ICM applies 5 volts through the 7X reference circuit to the PCM. The PCM switches this circuit to ground for a very short period of time. The seventh pulse is the sync pulse and is used for crankshaft position reference.

Conditions For Running The DTC

    • The engine is running.
    • A DTC P0341 is not set.

Conditions for Setting the DTC

The CKP resync counter exceeds 15 within 4 minutes and 15 seconds.

Action Taken When the DTC Sets

    • The malfunction indicator lamp (MIL) illuminates.
    • The PCM records the operating conditions at the time when the diagnostic fails. This information stores in the Freeze Frame and Failure Records buffers.
    • A history DTC stores.
    • The coolant fan turns on.

Conditions for Clearing the MIL/DTC

    • The MIL will turn off after 3 consecutive ignition cycles in which the diagnostic runs without a fault.
    • A history DTC will clear after 40 consecutive warm up cycles without a fault.
    • Use a scan tool to clear the DTCs.

Diagnostic Aids

    • If the complaint is Cranks But Will Not Run, DTC P0336 may set when attempting to start the engine more than 15 times without turning off the ignition between attempts.
    • An intermittent problem may be caused by the following items:
       - The reluctor wheel. Remove the crankshaft sensor and inspect the reluctor wheel through the hole. Inspect for the porosity and the condition of the wheel. Refer to Crankshaft Balancer Cleaning and Inspection .
       - The crankshaft position (CKP) sensor. Substitute a known good part. Operate the vehicle within the Failure Records and the Conditions for Running the DTC as specified in the supporting text. If the condition still exists, remove the substitute part.
       - The ignition control module (ICM). Substitute a known good part. Operate the vehicle within the Failure Records and the Conditions for Running the DTC as specified in the supporting text. If the condition still exists, remove substitute part.
       - The PCM. Substitute a known good part. Operate the vehicle within the Failure Records and the Conditions for Running the DTC as specified in the supporting text. If the condition still exists, remove the substitute part.

Test Description

The numbers below refer to step numbers on the diagnostic table.

  1. This step determines if the PCM recognizes a problem. If the DTC does not reset at this point, the problem may be intermittent.

  2. When a Medium Resolution Resync occurs, engine stumble should also occur. If a component's connection or a wire is malfunctioning, an engine stumble or a medium resolution resync may be induced by wiggling the circuit or the connector.

  3. Operating malfunctioning non-engine related electronic components may emit electromagnetic interference (EMI) which may cause a resync. This step will determine if the medium resolution resyncs are being caused by an outside source.

DTC P0336-Crankshaft Position (CKP) Sensor Circuit

Step

Action

Values

Yes

No

1

Did you perform the Powertrain On-Board Diagnostic (OBD) System Check?

--

Go to Step 2

Go to Powertrain On Board Diagnostic (OBD) System Check

2

Attempt to start the engine.

Does the engine start?

--

Go to Step 3

Go to Engine Cranks but Does Not Run

3

  1. Use the scan tool to clear the DTCs.
  2. Operate the vehicle within the Failure Records and the Conditions for Running the DTC as specified in the supporting text.

Does the DTC reset?

--

Go to Step 4

Go to Step 5

4

  1. Start and idle the engine.
  2. Caution: Avoid contact with moving parts and hot surfaces while working around a running engine in order to prevent physical injury.

  3. Perform the Testing for Intermittent Conditions and Poor Connections in Wiring Systems on the following components:
    • The PCM
    • The ICM
    • The CKP

Does the engine stumble?

--

Go to Step 6

Go to Diagnostic Aids

5

  1. Operate all non-engine related electronic components on the vehicle.
  2. Observe the Med. Resolution Resync Counter with the scan tool.

Does the Med. Resolution Resync Counter increment while operating any non-engine related electronic components?

--

Go to Step 7

Go to Diagnostic Aids

6

  1. Turn off the ignition.
  2. Inspect for a poor connection in the circuit which caused the engine to stumble.
  3. If a problem is found, repair as necessary. Refer to Wiring Repairs in Wiring Systems.

Did you find and correct the condition?

--

Go to Step 8

--

7

  1. Turn off the ignition.
  2. Move any wiring that is causing the interference away from the CKP and the ICM wiring harness.
  3. Repair the circuitry of the malfunctioning or interfering component. Refer to Wiring Repairs in Wiring Systems.

Did you complete the repair?

--

Go to Step 8

--

8

  1. Use the scan tool to clear the DTCs.
  2. Operate the vehicle within the Conditions for Running the DTC as specified in the supporting text.

Does the DTC reset?

--

Go to Step 3

System OK