GM Service Manual Online
For 1990-2009 cars only

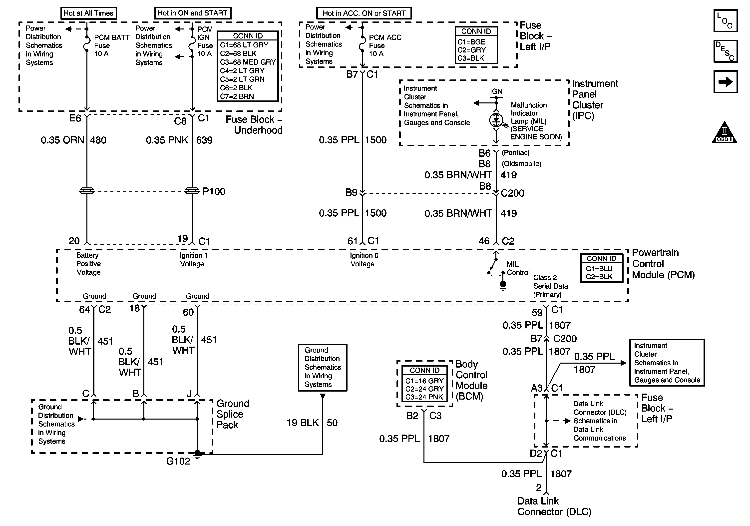
Circuit Description

Battery positive voltage is supplied directly to the MIL. The powertrain control module (PCM) turns the MIL ON by grounding the MIL control circuit.

MIL Operation

The MIL is located on the instrument panel.

MIL Function

    • The MIL informs the driver that a malfunction has occurred and the vehicle should be taken in for service as soon as possible
    • The MIL illuminates during a bulb test and a system test
    • A DTC will be stored if a MIL is requested by the diagnostic

MIL Illumination

    • The MIL will illuminate with ignition switch ON and the engine not running
    • The MIL will turn OFF when the engine is started
    • The MIL will remain ON if the self-diagnostic system has detected a malfunction
    • The MIL may turn OFF if the malfunction is not present
    • If the MIL is illuminated and then the engine stalls, the MIL will remain illuminated so long as the ignition switch is ON.
    • If the MIL is not illuminated and the engine stalls, the MIL will not illuminate until the ignition switch is cycled OFF, then ON.

Diagnostic Aids

If the problem is intermittent refer to Intermittent Conditions .

Test Description

The number below refers to the step number on the diagnostic table.

  1. This step determines if the condition is with the MIL control circuit or the PCM.

Malfunction Indicator Lamp (MIL) On Steady

Step

Action

Yes

No

Schematic Reference:

Power, Ground, MIL, and DLC


Object Number: 667486  Size: FS
Master Electrical Component List
Powertrain Control Module Description
Power, Ground, KS, CMP, CKP Coils, and ICM
OBD II Symbol Description Notice
Power, Ground, and DLC
Data Link Connector Schematics
Fault Indicators
IGN SW-BATT 1, HTR A/C IGN, ERLS, PCM, ACC, IPC/BFC Fuses
G102 and G104
IGN SW-BATT2, WIPER, AIR BAG, TURN LPS, IGN MOD, BU LMP, PCM IGN, F/PINJR, A/C BFC, AUTO TRANS, ABS, IGN Fuses
LH BEC BATT1, AUX PWR/CIGAR, PARK LPS, PCM BATT, PWR MIRROR, DR LOCK, TRUNK REL/RFA/Radio Amp Fuses, and RWR SEAT Circuit Breaker
G102 and G104

1

Did you perform the Diagnostic System Check-Engine Controls?

Go to Step 2

Go to Diagnostic System Check - Engine Controls

2

  1. Turn OFF the ignition.
  2. Disconnect the PCM. Refer to Powertrain Control Module Replacement .
  3. Turn ON the ignition, with the engine OFF.
  4. Observe the MIL.

Is the MIL illuminated?

Go to Step 3

Go to Step 5

3

  1. Remove the instrument panel cluster (IPC). Refer to Instrument Cluster Replacement in Instrument Panel, Gauges, and Console.
  2. Test the MIL control circuit for a short to ground between the PCM and the IPC. Refer to Circuit Testing and Wiring Repairs in Wiring Systems.

Did you find and correct the condition?

Go to Step 6

Go to Step 4

4

Replace the IPC. Refer to Instrument Cluster Replacement in Instrument Panel, Gauges, and Console.

Did you complete the replacement?

Go to Step 6

--

5

Replace the PCM. Refer to Powertrain Control Module Replacement .

Did you complete the replacement?

Go to Step 6

--

6

Operate the system in order to verify the repair.

Did you correct the condition?

System OK

Go to Step 2