GM Service Manual Online
For 1990-2009 cars only
Makes
🢒
Chevrolet
🢒
2001
🢒
Alero Export
🢒
Brakes
🢒
Hydraulic Brakes
🢒 Brake Warning System Schematics
Figure
1:
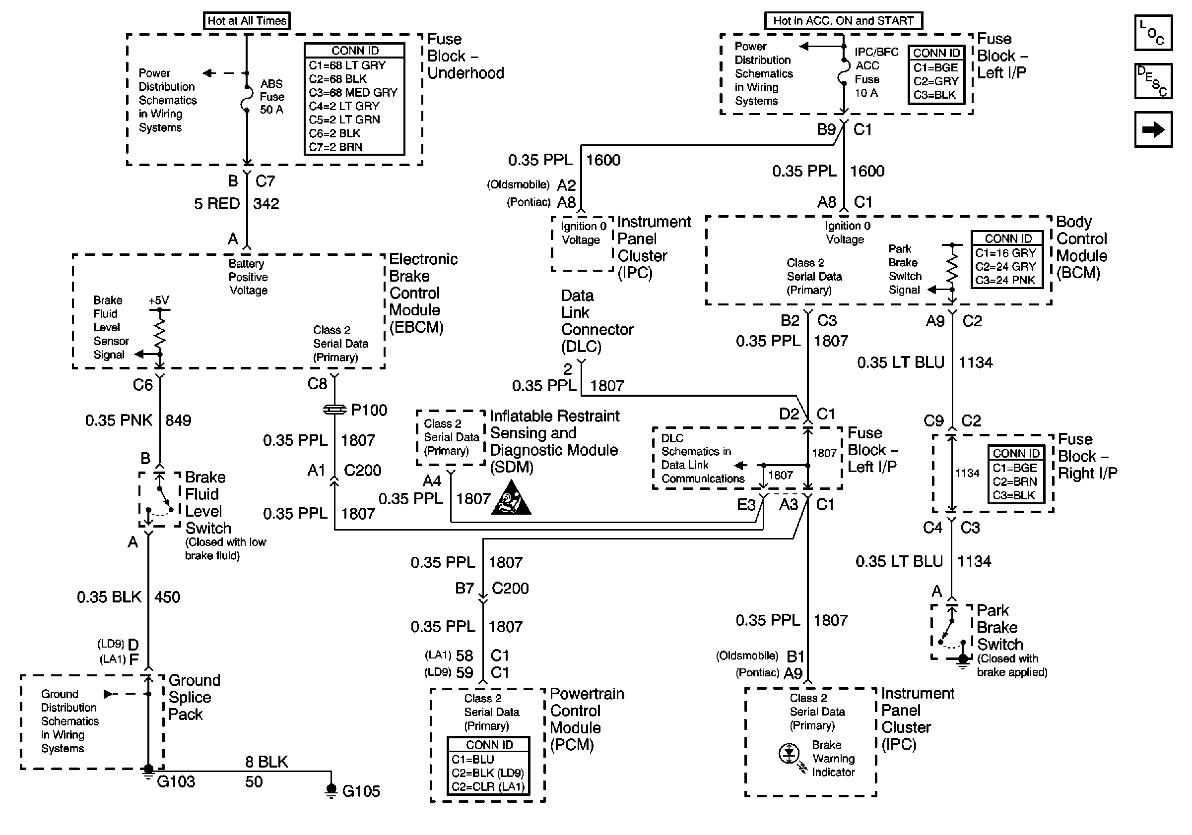
Power, Ground, and DLC
Master Electrical Component List
Brake Warning System Description and Operation
Brake Switch
IGN SW-BATT 1, HTR A/C IGN, ERLS, PCM, ACC, IPC/BFC Fuses
RH BEC BATT, ABS, COOL FAN (V6) GROUND, INT LPS, RADIO BATT, FOG LPS Fuses
G103 and G105
Figure
2:
Brake Switch
Master Electrical Component List
Brake Warning System Description and Operation
Power, Ground, and DLC
RH HDLP, LH HDLP, GEN BATT, LH BEC BATT 2, STOP LPS, HAZARD LPS, IPC/HVACBATT, BFC BATT Fuses
High Mounted Stop Lamp Assembly