GM Service Manual Online
For 1990-2009 cars only

Name

Location

Locator View

Connector End View

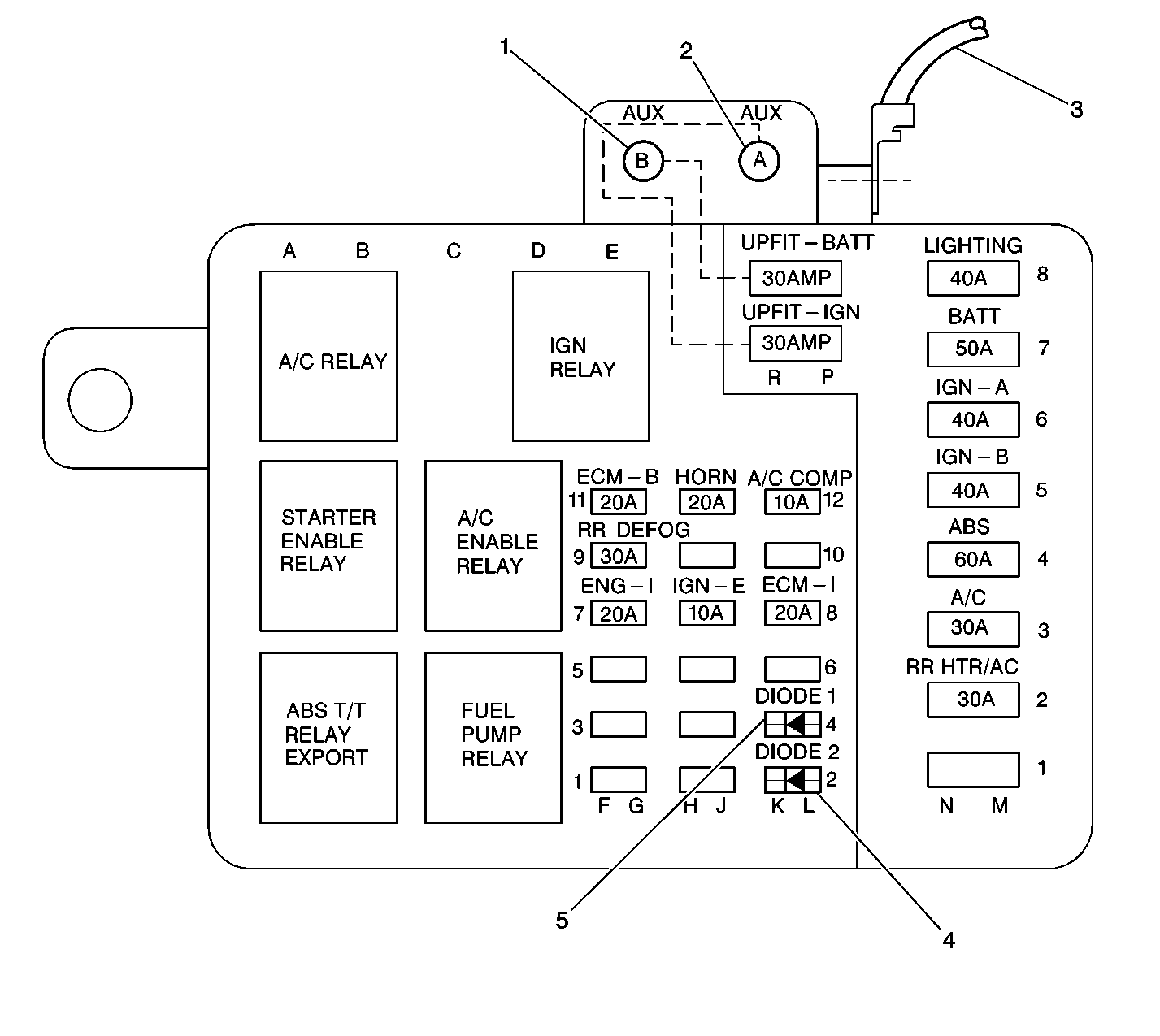
Brake Diode (D100)

Underhood fuse-relay center

Underhood Fuse-Relay Center


Object Number: 211913  Size: LF
(1)Upfitter Battery Power Stud
(2)Upfitter Ignition Power Stud
(3)Battery Feed
(4)D100
(5)D101
.

--

Brake Pedal Position (BPP) Switch

Above brake pedal

Lighting Systems Component Views in Lighting Systems

Lighting Systems Connector End Views in Lighting Systems

Brake Pressure Warning Switch

On the brake pressure modulator valve assembly

Antilock Brake System Component Views in Hydraulic Brakes

Hydraulic Brake Connector End Views in Hydraulic Brakes

Cruise Control Module

Center front of dash, left of windshield wiper module

HVAC Component Views in HVAC Systems with A.C - Manual

Cruise Control Connector End Views in Cruise Control

Data Link Connector

Lower left side of dash

Keyless Entry Component Views .

--

Daytime Running Lamps (DRL) Module

Left side of dash, taped to main harness

Keyless Entry Component Views in Keyless Entry

Lighting Systems Connector End Views in Lighting Systems

Electronic Brake Control Module (EBCM)

Left front side of frame, left of transmission

Antilock Brake System Component Views in Hydraulic Brakes

Antilock Brake System Connector End Views in ABS/Traction Control

Ignition Switch

Upper right side of steering column

Standard Wheel/Column Component Views in Steering Wheel and Column

--

Instrument Cluster

Left side of dash

Instrument Panel, Gages, and Console Component Views in HVAC Systems with A/C - Manual

Instrument Panel, Gages, and Console Connector End Views in Instrument Panel, Gauges and Console

I/P Fuse Block

Lower left side of dash, next to LH kick panel

Harness Routing Views in Wiring Systems

Electrical Center Identification Views in Wiring Systems

Park Brake Warning Switch

Left front kick panel

Refer to SIR Component Views in SIR

Hydraulic Brake Connector End Views in Hydraulic Brakes

Passlock/Electronic Variable Orifice (EVO) Module

Right side of instrument cluster, behind air duct

Refer to SIR Component Views in SIR

Theft Deterrent System Connector End Views in Theft Deterrent

TCC/Stoplamp Switch

Above brake pedal

Refer to

TCC/Stoplamp Switch Wiring


Object Number: 211909  Size: LF
(1)TCC/Stoplamp Switch
(2)TCC/Stoplamp Switch Connector

--

Underhood Fuse-Relay Center (F4WD)

Left side front of dash, near battery

Refer to Harness Routing Views in Wiring Systems

Electrical Center Identification Views in Wiring Systems

Underhood Fuse-Relay Center (RWD)

Left side front of dash, near battery

Refer to Harness Routing Views n Wiring Systems

Electrical Center Identification Views in Wiring Systems

Vehicle Control Module (VCM)

Left side of engine compartment, lower side of battery

Refer to Engine Controls Component Views in Engine Controls

VCM Connector End Views in Engine Controls

Vehicle Speed Sensor (VSS)

Rear of transmission

Harness Routing Views in Wiring Systems

Engine Controls Connector End Views in Engine Controls

Wheel Speed Sensor, LH

Lower left control arm

Refer to Antilock Brake System Component Views in ABS/Traction Control

Antilock Brake System Connector End Views in ABS/Traction Control

Wheel Speed Sensor, RH

Lower right control arm

Refer to Antilock Brake System Component Views in ABS/Traction Control

Antilock Brake System Connector End Views in ABS/Traction Control

C100

Left side front of dash

Refer to Harness Routing Views in Wiring Systems

Noise in Steering Column in Wiring Systems

C201

Lower half of steering column

Refer to Harness Routing Views in Wiring Systems

Noise in Steering Column in Wiring Systems

D100

Underhood fuse-relay center

Refer to

Underhood Fuse-Relay Center


Object Number: 211913  Size: LF
(1)Upfitter Battery Power Stud
(2)Upfitter Ignition Power Stud
(3)Battery Feed
(4)D100
(5)D101
.

--

P100

LH side front of dash left of bulkhead

Refer to

Forward Lamps Harness, Left Side


Object Number: 181459  Size: LF
(1)C100
(2)P100
(3)C101
(4)S135
(5)C102
(6)C104
(7)LH Front Park/Turn Lamp Connector
(8)LH Front Park/Turn Lamp
(9)S106
(10)S105
(11)LH Front Side Marker Lamp Connector
(12)S104
(13)LH Front Side Marker Lamp
(14)S103
(15)S102
(16)Front End Discriminating Sensor Connector
(17)Front End Discriminating Sensor
(18)S107
(19)LH Hi/Low Beam Headlamp (Sealed Beam)
.

--

G106

Left rear of engine block, next to knock sensor

Refer to Harness Routing Views in Wiring Systems

--

G110

Left side of front of dash, above battery

Refer to Harness Routing Views in Wiring Systems

--

S112

Engine harness, 48.5 cm from C100 breakout, toward engine

Refer to Harness Routing Views in Wiring Systems

--

S113

Engine harness, 10.5 cm from underhood fuse-relay center breakout, toward underhood fuse-relay center

Refer to Harness Routing Views in Wiring Systems

--

S114

Engine harness, 4 cm from underhood fuse-relay center breakout, toward underhood fuse-relay center

Refer to Harness Routing Views in Wiring Systems

--

S127 (Early 98)

Engine harness, 4 cm from electronic brake control module (EBCM), toward EBCM

Refer to Harness Routing Views in Wiring Systems

--

S127 (Late 98)

In the engine harness 15 cm(6 in.) from the Park/Neutral Position and Backup Lamp Switch Breakout, toward rear of vehicle

Harness Routing Views in Wiring Systems

--

S206

I/P harness, 4.5 cm from bulkhead connector, toward cluster

Refer to Harness Routing Views in Wiring Systems

--

S213

I/P harness, 4 cm from headlamp switch connector breakout, toward headlamp switch connector

Refer to Harness Routing Views in Wiring Systems

--

S233

I/P harness, 6.5 cm from data link connector breakout, toward data link connector

Refer to Harness Routing Views in Wiring Systems

--