GM Service Manual Online
For 1990-2009 cars only
Makes
🢒
Chevrolet
🢒
1998
🢒
Astro - 2WD
🢒
Body and Accessories
🢒
Instrument Panel, Gauges, and Console
🢒 Driver Information System Schematics
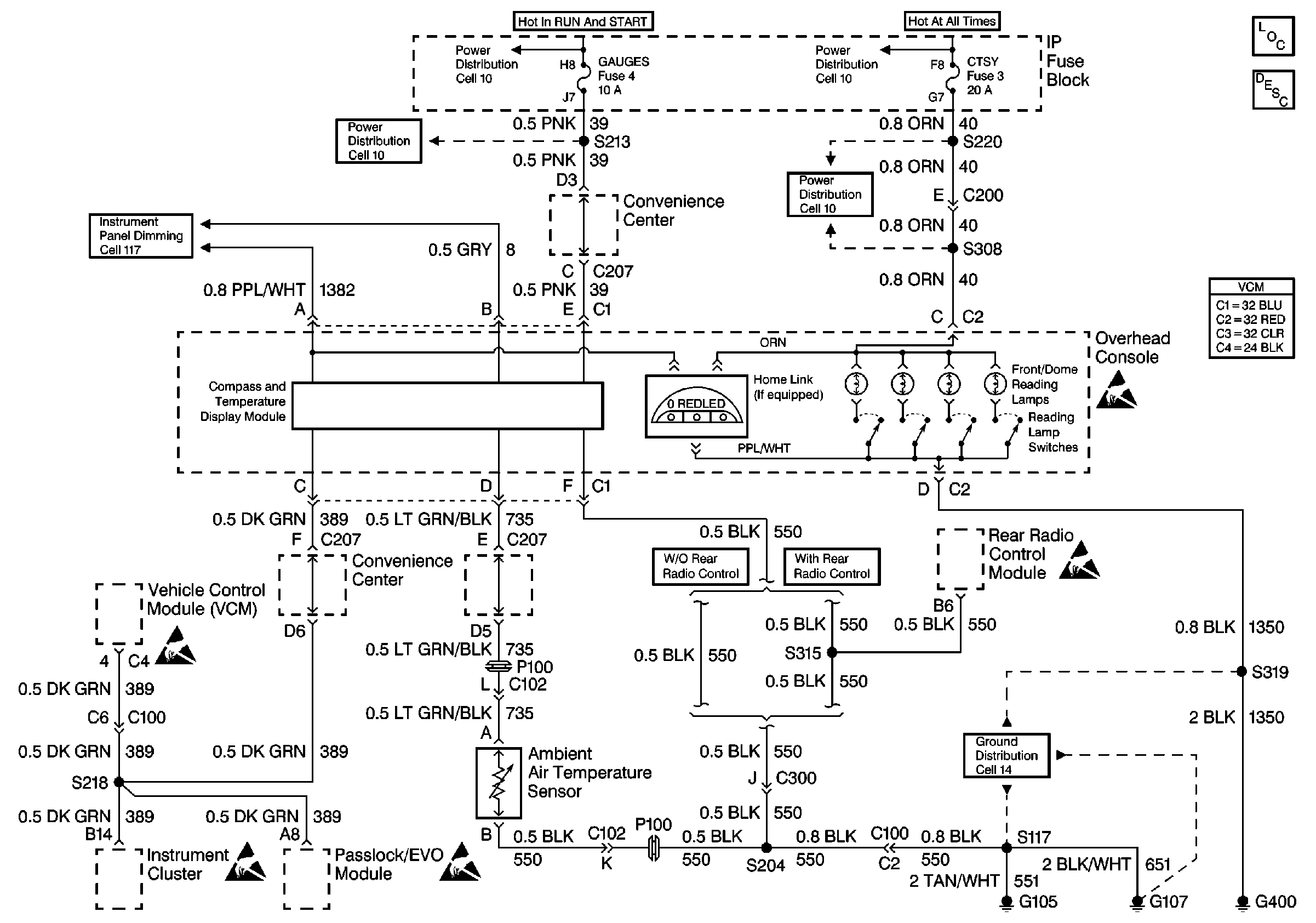
Cell 84 Electronic Compass with Temperature Display
Fuse Block Schematics
Fuse Block Schematics
Interior Lights Dimming Schematics
Handling ESD Sensitive Parts Notice
Handling ESD Sensitive Parts Notice
Ground Distribution Schematics
Driver Information System Components
Driver Information Center (DIC) or Message Center Circuit Description
Handling ESD Sensitive Parts Notice
Handling ESD Sensitive Parts Notice
Handling ESD Sensitive Parts Notice