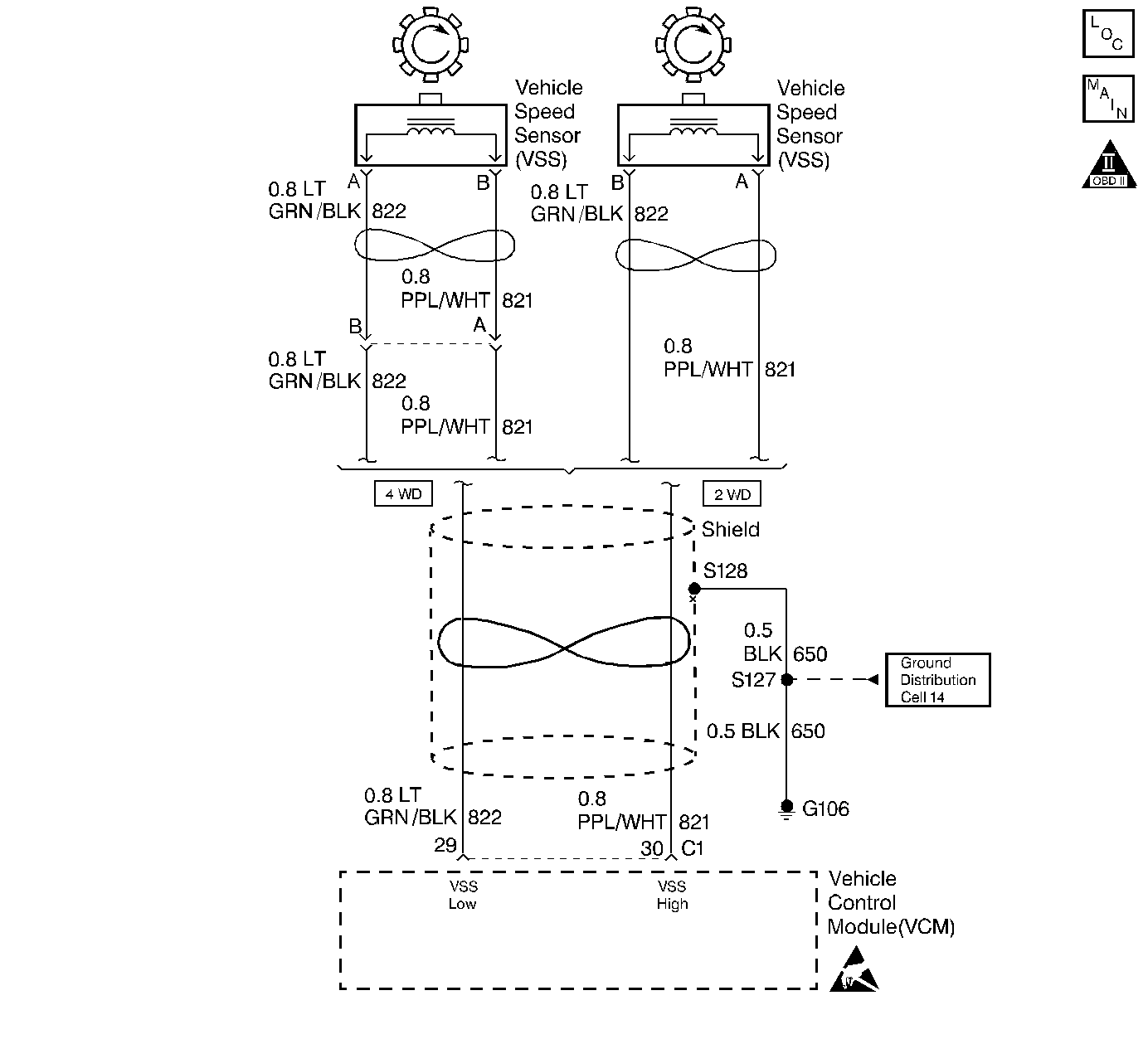
The Vehicle Speed Sensor Assembly (VSS Assy.) provides vehicle speed information to the Vehicle Control Module (VCM). The VSS Assy. is a Permanent Magnet (PM) generator. The PM generator produces a pulsing AC voltage as rotor teeth on the transmission output shaft pass through the sensor's magnetic field. The AC voltage level and the number of pulses increase as the speed of the vehicle increases. The output voltage varies from a minimum of 0.5 volts AC at 100 RPM to more than 100 volts at 8000 RPM. The VCM converts the pulsing voltage to vehicle speed. The VCM uses the vehicle speed signal to determine shift timing and Torque Converter Clutch (TCC) scheduling.
When the VCM detects an unrealistically large drop in vehicle speed, then DTC P0503 sets. DTC P0503 is a type B DTC.
DTC P0503 sets if the following conditions occur two consecutive times:
| • | No TFP Val. Position Sw. DTC P1810. |
| • | The engine speed is greater than 450 RPM for 5 seconds. |
| • | Not in fuel cutoff. |
| • | The time since the last gear range change is greater than 6 seconds. |
| • | The transmission output speed rise does not exceed 600 RPM within 6 seconds. |
| • | The transmission output speed drops by greater than 1300 RPM for 3 seconds when not in Park/Neutral. |
| • | The VCM illuminates the Malfunction Indicator Lamp (MIL). |
| • | The VCM commands second gear only. |
| • | The VCM commands maximum line pressure. |
| • | The VCM freezes shift adapts from being updated. |
| • | The VCM inhibits TCC engagement. |
| • | DTC P0503 stores in VCM history. |
| • | The VCM turns OFF the MIL after three consecutive trips without a failure reported. |
| • | A scan tool can clear the DTC from the VCM history. The VCM clears the DTC from the VCM history if the vehicle completes 40 warm-up cycles without a failure reported. |
| • | The VCM cancels the DTC default actions when the fault no longer exists and the ignition is OFF long enough in order to power down the VCM. |
| • | Inspect the wiring at the VCM, the Vehicle Speed Sensor (VSS) connector and all other circuit connecting points for the following conditions: |
| - | A bent terminal |
| - | A backed out terminal |
| - | A damaged terminal |
| - | Poor terminal tension |
| - | A chafed wire |
| - | A broken wire inside the insulation |
| - | Moisture intrusion |
| - | Corrosion |
| • | When diagnosing for an intermittent short or open condition, massage the wiring harness while watching the test equipment for a change. |
| • | Inspect for ABS DTCs. A faulty ABS condition may contribute to setting DTC P0503. |
The numbers below refer to the step numbers on the diagnostic table.
This step tests the VSS Assembly circuit.
This step tests the integrity of the VSS Assembly.
This step tests the 5-volt and ground circuit of the VCM.
Step | Action | Value(s) | Yes | No |
|---|---|---|---|---|
1 | Was the Powertrain On-Board Diagnostic (OBD) System Check performed? | -- | Go to Powertrain On Board Diagnostic (OBD) System Check in Engine Controls | |
2 |
Important: Before clearing the DTC(s), use the scan tool in order to record the Freeze Frame and Failure Records for reference. Using the Clear Info function will erase the stored Freeze Frame and Failure Records from the VCM. Does the Transmission OSS drop or fluctuate more than the specified value? | 1300 RPM | Go to Diagnostic Aids | |
Is the resistance within the specified range? | 1470-2820 ohms (2WD) 1085-2140 ohms (AWD) | |||
4 | Measure the resistance between terminal C1-30 and ground. Is the resistance greater than the specified value? | 50 K ohms | ||
Is the voltage greater than the specified value? | 0.5 volts | |||
6 |
Refer to General Electrical Diagnosis in Wiring Systems. Did you find an open condition? | -- | ||
7 |
Refer to General Electrical Diagnosis in Wiring Systems. Did you find a short to ground condition? | -- | Go to Diagnostic Aids | |
Is the voltage within the specified range? | 4.0-5.1 volts | |||
9 |
Did you find a damaged condition? | -- | ||
10 | Replace the VSS Assembly. Refer to Vehicle Speed Sensor Replacement. Is the replacement complete? | -- | -- | |
11 | Was the voltage measured in Step 8 less than the voltage in the value column? | 4.0 volts | ||
12 | Was the voltage measured in Step 8 greater than the voltage in the value column? | 5.1 volts | -- | |
13 | Repair the short to B+ in circuit 821 (PPL/WHT). Refer to General Electrical Diagnosis in Wiring Systems. Is the repair complete? | -- | -- | |
14 | Replace the VCM. Refer to VCM Replacement/Programming in Engine Controls. Is the replacement complete? | -- | -- | |
15 | In order to verify your repair, perform the following procedure:
Has the test run and passed? | -- | System OK |