GM Service Manual Online
For 1990-2009 cars only
Makes
🢒
Chevrolet
🢒
1999
🢒
Astro - 2WD
🢒
Body and Accessories
🢒
Lighting Systems
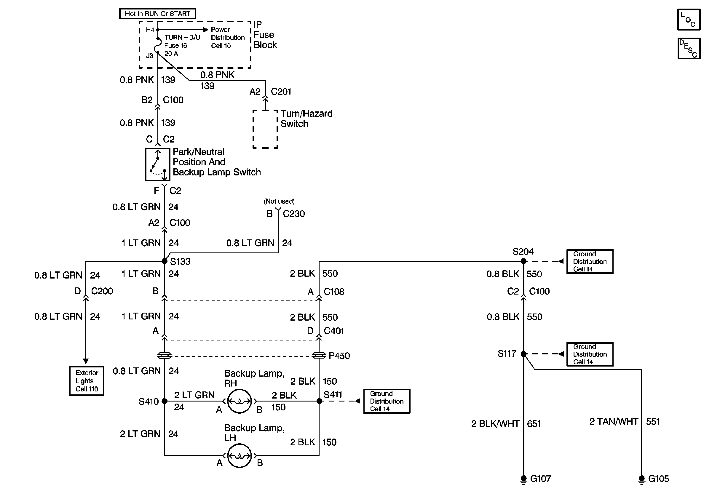
🢒 Backup Lamp Schematics
Backup Lamp Schematics Non VE1
Lighting Systems Components
Backup Lamp Circuit Description Non VE1
Cell 14 (G401)
G400, G301, and G404
Trailer Wiring
TURN-B/U, TRANS Fuses, and WINDOWS Circuit Breaker
TURN-B/U, TRANS Fuses, and WINDOWS Circuit Breaker
Backup Lamp Schematics VE1
Lighting Systems Components
Backup Lamp Circuit Description VE1
TURN-B/U, TRANS Fuses, and WINDOWS Circuit Breaker
Cell 110 Rear Turn, Hazard and Trailer Tow (Underhood Fuse-Relay CENTeR, Convenience Center, Auxiliary Lead)
Cell 14 (G107, G105)
Cell 14 (G107, G105)
Cell 14 (G107, G105)