GM Service Manual Online
For 1990-2009 cars only

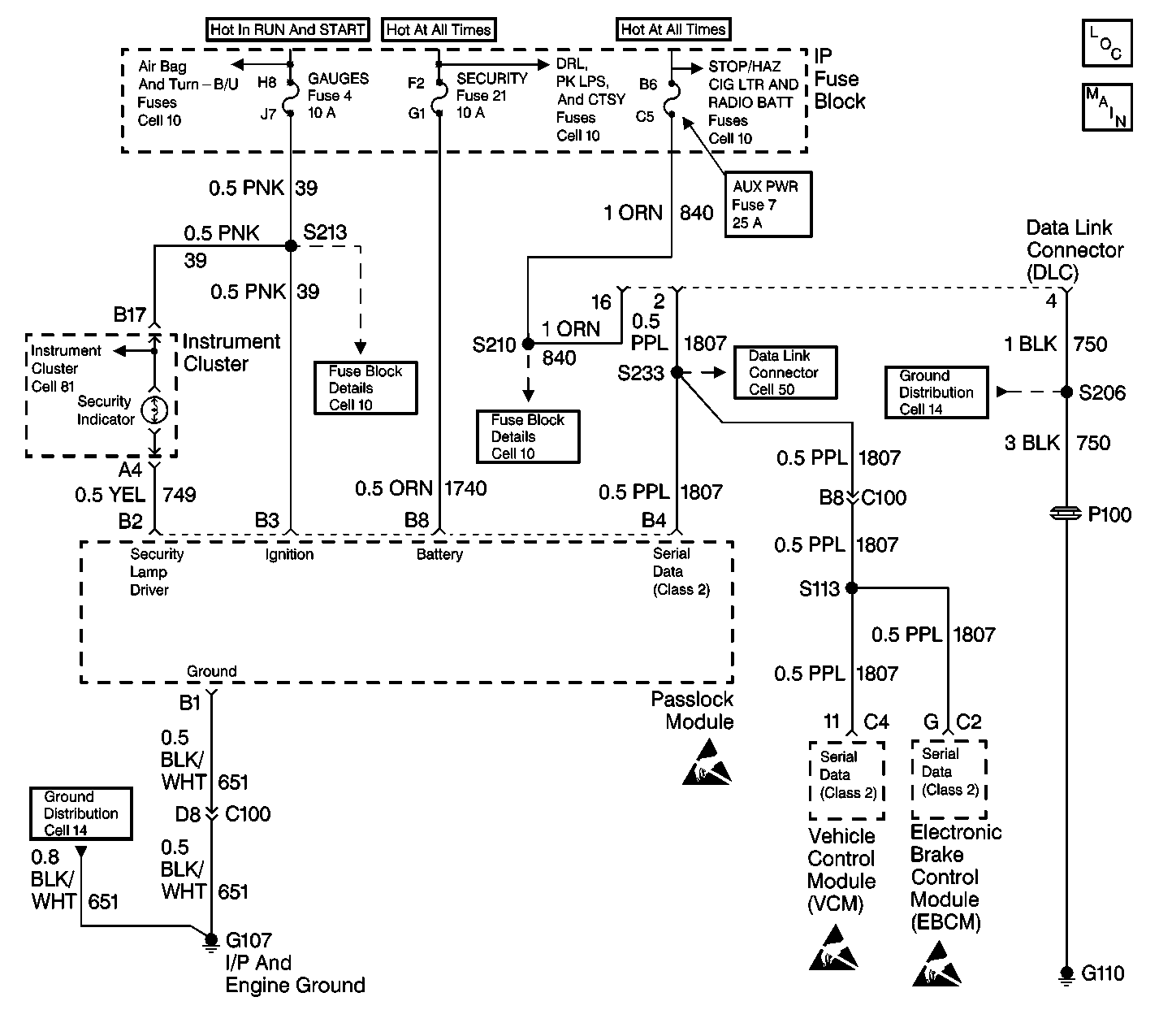
Object Number: 381516  Size: LF
Theft Deterrent System Components
Theft Deterrent System Schematics
Ignition Switch, Run, Run/Start, Off/Run/Start Bus
B+ Bus
B+ Bus
Cell 81 Instrument Cluster with Gauges (2 of 5)
GAUGES, AIR BAG Fuses
STOP/HAZ, AUX PWR Fuses
Cell 50 Data Link Connector Pin Assignment
Cell 14 Ground Distribution (5 of 10)
Cell 14 Ground Distribution (4 of 10)
Theft Deterrent System Schematic Icons
Theft Deterrent System Schematic Icons
Theft Deterrent System Schematic Icons

Circuit Description

The security indicator is a hardwired lamp that receives power form the gauges fuse 4 through CKT 39.

Conditions for Setting the DTC

    • The ignition switch is ON.
    • The Passlock module is unable to provide a complete path to ground for the security indicator due to a wiring fault or a defective Passlock module.

Action Taken When the DTC Sets

    • The ignition switch is ON.
    • The security indicator is commanded ON.
    • The Passlock module connector terminal B2 voltage is greater than 2.9 volts.
    • The security indicator may be on when the ignition switch is OFF if CKT 749 is shorted to battery power.

Conditions for Clearing the DTC

    • The DTC will clear after an ignition cycle has occurred without the fault.
    • The Passlock module history codes will be cleared after 100 ignition cycles with no current codes active.
    • Using a scan tool.

Diagnostic Aids

    • Perform a visual inspection of the wiring and the connectors.
    • Inspect the Passlock sensor harness for an intermittent or a short to battery. Refer to Intermittents and Poor Connections .

Test Description

The numbers below refer to the numbers on the diagnostic table:

  1. This step isolates the problem between the harness and the Passlock module.

  2. This step isolates the problem between the instrument cluster and the harness

Step

Action

Value(s)

Yes

No

1

Did you perform the VTD Diagnostic System Check?

--

Go to Step 2

Go to Diagnostic System Check - Theft Deterrent

2

  1. Turn the ignition switch OFF.
  2. Disconnect the Passlock module connector.
  3. Remove the security indicator lamp. Refer to Instrument Cluster Bulb Replacement .
  4. Reconnect the cluster without the lamp.
  5. Turn the ignition switch ON.
  6. Use a J 39200 digital multimeter (DMM) in order to measure the voltage from the Passlock module connector terminal B2 to ground.

Is the voltage within the specified range?

9-16 V

Go to Step 3

Go to  5

3

  1. Disconnect the instrument cluster connector. Refer to Instrument Cluster Replacement .
  2. Ensure that the ignition switch is still ON.
  3. Use a J 39200 in order to measure the voltage from the Passlock module connector terminal B2 to ground.

Is the voltage within the specified range?

9-16 V

Go to Step 4

Go to Step 6

4

Repair the short to battery in CKT 749.

Is the repair complete?

--

Go to Diagnostic System Check - Theft Deterrent

--

5

Replace the Passlock module. Refer to Theft Deterrent Module Replacement .

Is the repair complete?

--

Go to Step 7

--

6

Replace the instrument cluster. Refer to Instrument Cluster Replacement in Instrument Panel, Gauges and Console.

Is the repair complete?

--

Go to Diagnostic System Check - Theft Deterrent

--

7

  1. Reconnect all of the previously disconnected connectors and the components.
  2. Turn the ignition switch ON.
  3. Connect the scan tool.
  4. Clear the DTCs.
  5. Perform 1 of the following Passlock reprogramming procedures:

Is the repair complete?

--

Go to Diagnostic System Check - Theft Deterrent

--