GM Service Manual Online
For 1990-2009 cars only
Makes
🢒
Chevrolet
🢒
2000
🢒
Astro - 2WD
🢒
Body and Accessories
🢒
Body Control System
🢒 Driver Information System Schematics
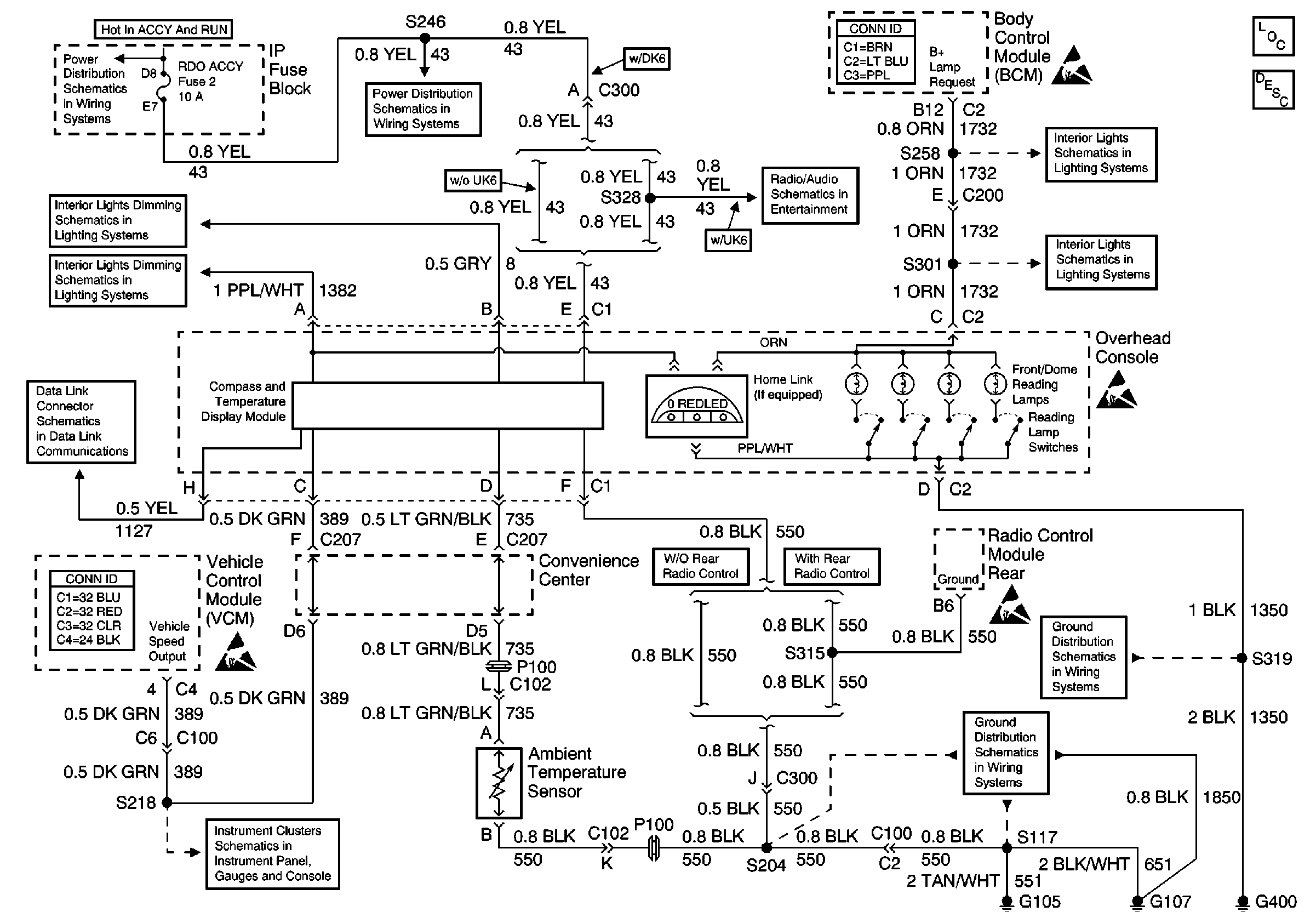
Overhead Console
Driver Information System Components
Electronic Compass Operation
WIPER Fuse 17, RADIO ACCY Fuse 2 and RR WIPER Fuse 23
WIPER Fuse 17, RADIO ACCY Fuse 2 and RR WIPER Fuse 23
Base Radio
Courtesy Lamp Relay
Door Jamb Switches, Liftgate Strut Switch
Overhead Console, Convenience Center
Dimming Rheostat
Data Link Schematics (1 of 2)
ILLUM, TRANS, and GAUGES Fuse, and Grounds
G301, G303, G400 and G404
G105 and G107
Handling ESD Sensitive Parts Notice
Handling ESD Sensitive Parts Notice
Handling ESD Sensitive Parts Notice
Handling ESD Sensitive Parts Notice