GM Service Manual Online
For 1990-2009 cars only

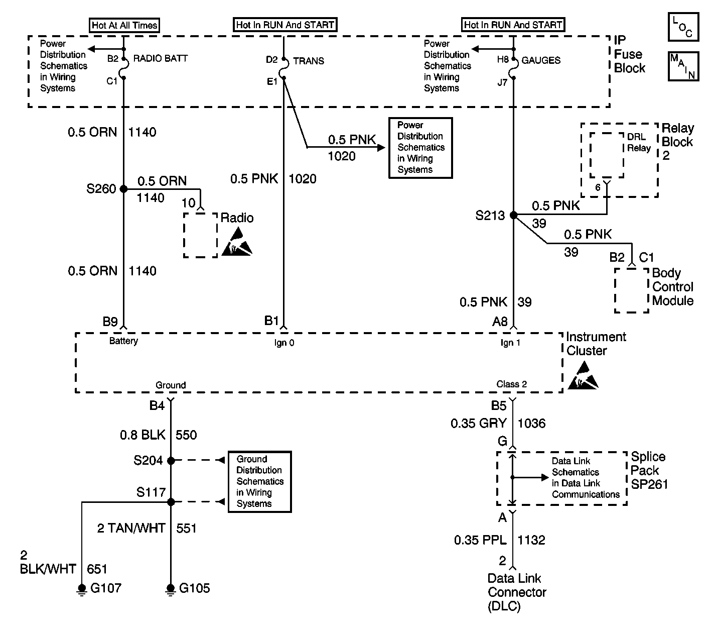
Object Number: 605727  Size: LF
Instrument Cluster Components
ILLUM, TRANS, and GAUGES Fuse, and Grounds
CIG LTR Fuse 13, RADIO BATT Fuse 19 and CRANK Fuse 8
TRANS Fuse 20 and WINDOWS Circuit Breaker
GAUGES Fuse 4, AIR BAG Fuse 10 and TURN-B/U Fuse 16
G105 and G107
Data Link Schematics (1 of 2)
Handling ESD Sensitive Parts Notice
Handling ESD Sensitive Parts Notice

Circuit Description

When the ignition switch is in the UNLOCK position, certain Class 2 messages do not transmit. The instrument cluster panel (IPC) suspends the operation of the indicators and the gauges that are dependent on these messages until the ignition switch is no longer in the UNLOCK position.

Conditions for Running the DTC

The engine is running.

Conditions for Setting the DTC

The ignition 0 voltage circuit is less than a calculated voltage for more then 1 second.

Conditions for Clearing the DTC

    • The ignition 0 voltage circuit is greater than 75 percent of battery positive voltage.
    • A history DTC will clear after 100 consecutive fault free ignition cycles.
    • History and Current DTCs can be cleared by using the scan tool.

Diagnostic Aids

    • An intermittent problem may be caused by a poor connection, break in the wire insulation exposing the internal wire, or a wire that is broken inside the insulation.
    • If the ignition 0 voltage is low at the instrument cluster and the engine is not running, the odometer and PRNDL displays will not be illuminated and the instrument cluster will not communicate with the scan tool. The season odometer will display if the tripometer switch is pressed. The instrument cluster will communicate with the scan tool until the tripometer switch is released.
    • DTC 1367 can only be read by the scan tool as a history code once the fault is removed.

Step

Action

Value(s)

Yes

No

1

  1. Install a scan tool.
  2. Start the engine.

Does the scan tool communicate with the instrument cluster?

--

Go to Diagnostic Aids

Go to Step 2

2

  1. Disconnect the instrument cluster.
  2. Test the ignition 0 voltage circuit for a short to ground, an open or high resistance. Refer to Circuit Testing in Wiring Systems.

Did you find and correct the condition?

--

Go to Step 5

Go to Step 3

3

Inspect for poor connections at the harness connector of the instrument cluster.

Did you find and correct the condition?

--

Go to Step 5

Go to Step 4

4

Replace the instrument cluster. Refer to Instrument Cluster Replacement .

Did you complete the replacement?

--

Go to Step 5

--

5

  1. Use the scan tool in order to clear the DTCs.
  2. Operate the vehicle within the Conditions for Running the DTC.

Does the DTC reset?

--

Go to Step 2

System OK