GM Service Manual Online
For 1990-2009 cars only
Makes
🢒
Chevrolet
🢒
2000
🢒
Astro - 2WD
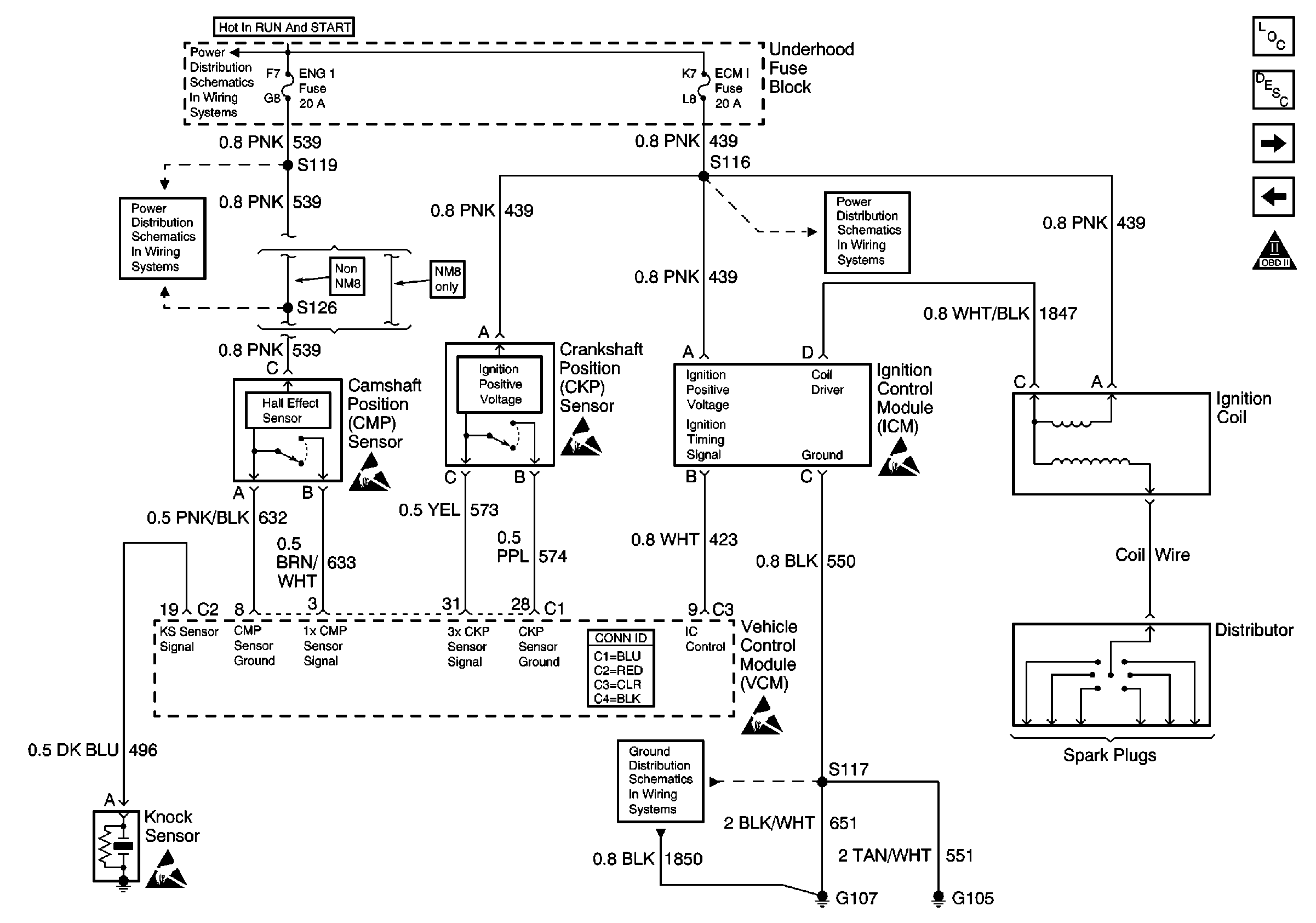
🢒 Ignition System Controls
Ignition System Controls
Ignition System Controls
Engine Controls Components
Information Sensors/Switches Description
Fuel Delivery
Power and Ground
OBD II Symbol Description Notice
Handling ESD Sensitive Parts Notice
Handling ESD Sensitive Parts Notice
Handling ESD Sensitive Parts Notice
Handling ESD Sensitive Parts Notice
Handling ESD Sensitive Parts Notice
IGN-A Fuse and Ignition Switch
IGN-E and ENG-1 Fuse
ECM-1 Fuse
G105 and G107