GM Service Manual Online
For 1990-2009 cars only
Makes
🢒
Chevrolet
🢒
2001
🢒
Astro - 2WD
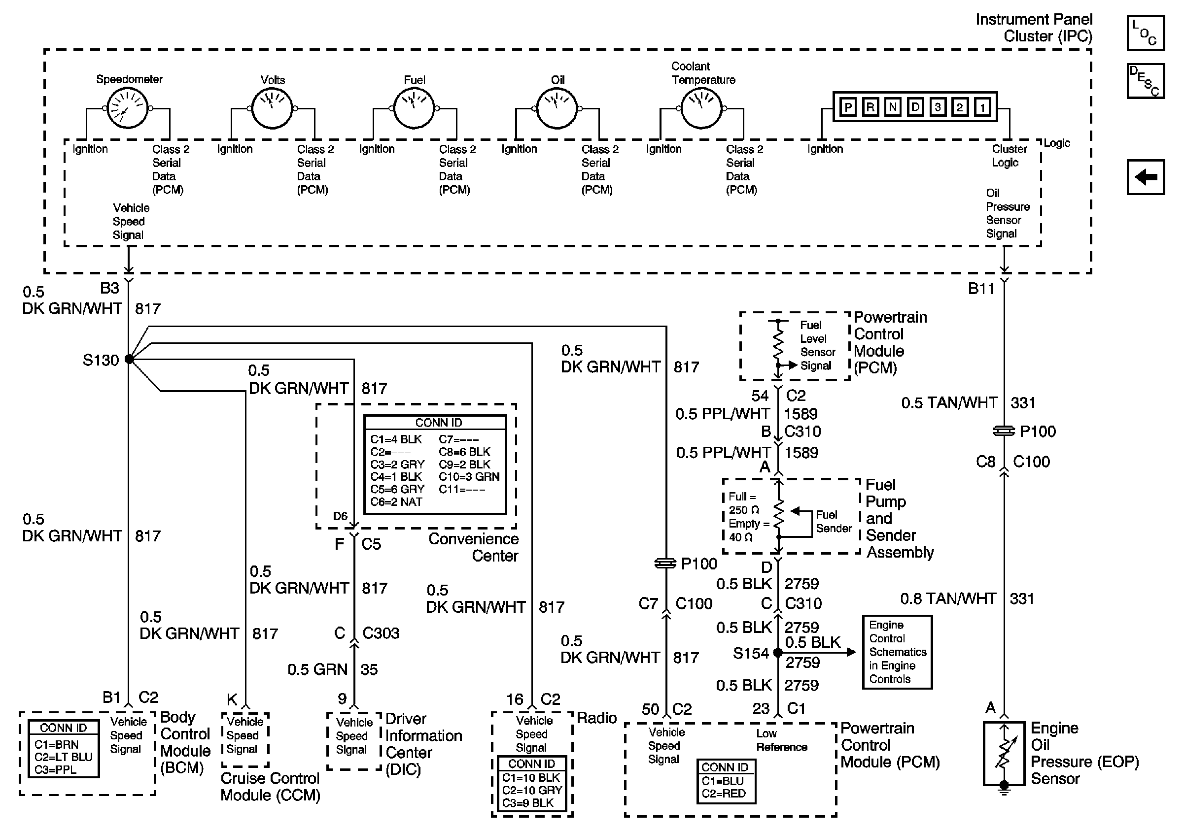
🢒 ILLUM, TRANS, and GAUGES Fuse, and Grounds (2 of 2)
ILLUM, TRANS, and GAUGES Fuse, and Grounds (2 of 2)
ILLUM, TRANS, and GAUGES Fuse, and Grounds (2 of 2)
Master Electrical Component List
Instrument Cluster Description and Operation
ILLUM, TRANS, and GAUGES Fuse, and Grounds (1 of 2)
Fuel Controls