GM Service Manual Online
For 1990-2009 cars only
Makes
🢒
Chevrolet
🢒
2005
🢒
Astro - 2WD
🢒
Body
🢒
Instrument Panel, Gages, and Console
🢒 Instrument Cluster Schematics
Figure
1:
Power, Grounds, and DLC
Master Electrical Component List
Instrument Cluster Description and Operation
Indicators
B+ Bus
Ignition Switch - ACC/RUN and RUN Bus Bars
Ignition Switch - START, RUN/START, and OFF/RUN/START Bus Bars
CIG LTR, CRANK, and RADIO BATT Fuses
ILLUM Fuse
BRAKE, CRUISE, and HTR-A/C Fuses
TRANS, and WINDOWS Circuit Breaker
AIR BAG, GAGES, and TURN-B/U Fuses
Data Link Connector (DLC) Schematics
G105 and G107
G105 and G107
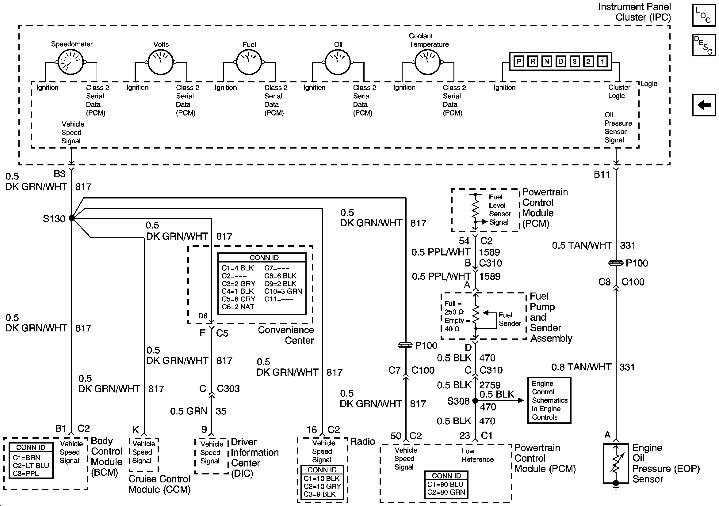
Figure
2:
Indicators
Master Electrical Component List
Indicator/Warning Message Description and Operation
Gages
Power, Grounds, and DLC
G110 - Page 1 of 2
Turn Indicators, Front Marker Lamps, Front Park/Turn Signal Lamp
Turn Indicators, Front Park/Turn Signal Lamps, Repeater Lamps
Module Power, Ground, Serial Data, and Ground
Figure
3:
Gages
Master Electrical Component List
Instrument Cluster Description and Operation
Indicators
Fuel Controls