GM Service Manual Online
For 1990-2009 cars only

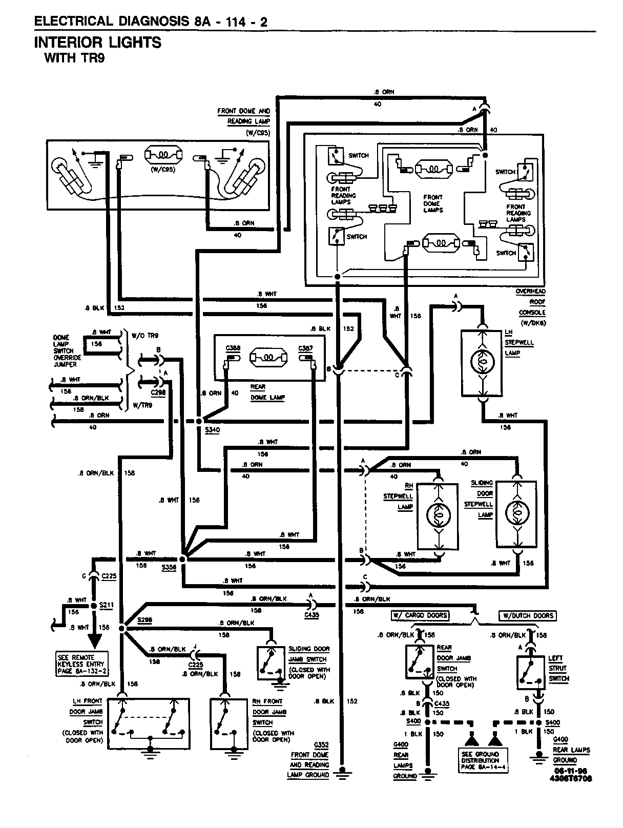
SMU - SECTION 8A - 114 - INTERIOR LIGHTS - REVISED

SUBJECT: SERVICE MANUAL UPDATE - SECTION 8A-114 - INTERIOR LIGHTS REVISED SCHEMATICS

MODELS: 1995 CHEVROLET AND GMC M/L MODELS

THIS BULLETIN REVISES THE CIRCUIT DIAGRAMS ON PAGES 8A-114-0 AND 114-2 IN THE 1995 M/L SERVICE MANUAL.

FIGURES: 0 ATTACHMENTS: 2


Object Number: 96362  Size: FS


Object Number: 96364  Size: FS

GENERAL MOTORS BULLETINS ARE INTENDED FOR USE BY PROFESSIONAL TECHNICIANS, NOT A "DO-IT-YOURSELFER". THEY ARE WRITTEN TO INFORM THOSE TECHNICIANS OF CONDITIONS THAT MAY OCCUR ON SOME VEHICLES, OR TO PROVIDE INFORMATION THAT COULD ASSIST IN THE PROPER SERVICE OF A VEHICLE. PROPERLY TRAINED TECHNICIANS HAVE THE EQUIPMENT, TOOLS, SAFETY INSTRUCTIONS AND KNOW-HOW TO DO A JOB PROPERLY AND SAFELY. IF A CONDITION IS DESCRIBED, DO NOT ASSUME THAT THE BULLETIN APPLIES TO YOUR VEHICLE, OR THAT YOUR VEHICLE WILL HAVE THAT CONDITION. SEE A GENERAL MOTORS DEALER SERVICING YOUR BRAND OF GENERAL MOTORS VEHICLE FOR INFORMATION ON WHETHER YOUR VEHICLE MAY BENEFIT FROM THE INFORMATION.

COPYRIGHT 1996 GENERAL MOTORS CORPORATION. ALL RIGHTS RESERVED.