GM Service Manual Online
For 1990-2009 cars only

Refer to

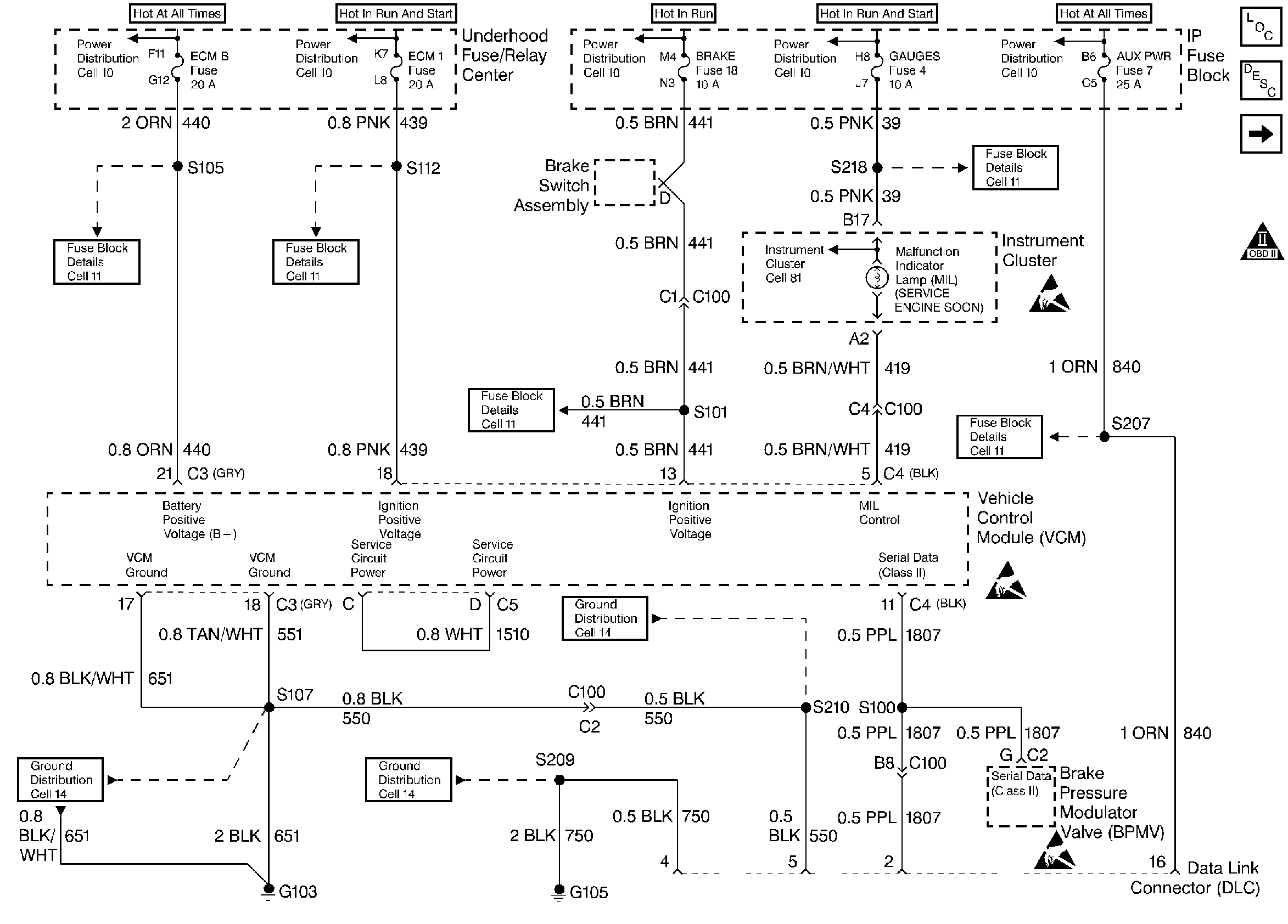
Power and Ground DLC


Object Number: 34247  Size: FS
Handling ESD Sensitive Parts Notice
Handling ESD Sensitive Parts Notice
Handling ESD Sensitive Parts Notice
Engine Controls Components
Information Sensors 4.3L, 5.0L
Camshaft, Crankshaft, and Ignition
OBD II Symbol Description Notice
.

Circuit Description

The On-Board Diagnostic (OBD) System Check is an organized approach to identifying a problem created by a control module system malfunction. The OBD is the starting point for any driveability complaint diagnosis. The OBD directs the service technician to the next logical step in diagnosing the complaint.

Do not perform this check if a driveability complaint does not exist.

Understanding the table properly reduces the diagnostic time. Proper use of the OBD helps prevent the unnecessary replacement of good parts.

Test Description

The numbers below refer to the step numbers in the diagnostic table.

  1. This step isolates if the customer complaint is a MIL or a driveability problem with no MIL.

  2. When the ignition switch is turned ON, the scan tool should display serial data. This step determines if the VCM is powered up.

  3. Refer to DTC Identification for a list of valid DTCs. A faulty scan tool , VCM Programming or VCM may result in an invalid DTC.

  4. This step verifies that the engine will start.

  5. Comparison of an actual control system data with the Typical Scan Tool Data Values is a quick check to determine if any parameter is not within limits. A base engine problem (i.e., advanced cam timing may substantially alter sensor values).

Step

Action

Value(s)

Yes

No

1

  1. Turn the OFF ignition for 15 seconds.
  2. Turn the ignition ON.

Is the MIL ON?

--

Go to Step 2

Go to Malfunction Indicator Lamp Circuit

2

Turn the ignition ON.

Does the scan tool display the VCM data?

--

Go to Step 3

Go to No Serial Data

3

Using the scan tool command the MIL OFF.

Does the MIL turn OFF?

--

Go to Step 4

Go to Malfunction Indicator Lamp Circuit

4

Using the scan tool, observe the DTC information. If the DTC status Last Test Failed, Test Failed This Ignition, MIL Request, or History DTC are set, save the DTC Freeze Frame and the Failure Records information as necessary, .

Were any of these DTCs status set?

--

Go to The Applicable DTC Table

Go to Step 5

5

Crank the engine for 10 seconds.

Does the engine start?

--

Go to Step 6

Go to Engine Cranks but Does Not Run

6

Compare the scan tool engine data with the Typical Scan Tool Data Values.

Are values normal or within typical ranges?

--

Go to Driveability Symptoms

Go to the indicated Component System checks