GM Service Manual Online
For 1990-2009 cars only
Makes
🢒
Chevrolet
🢒
1999
🢒
Astro - 4WD
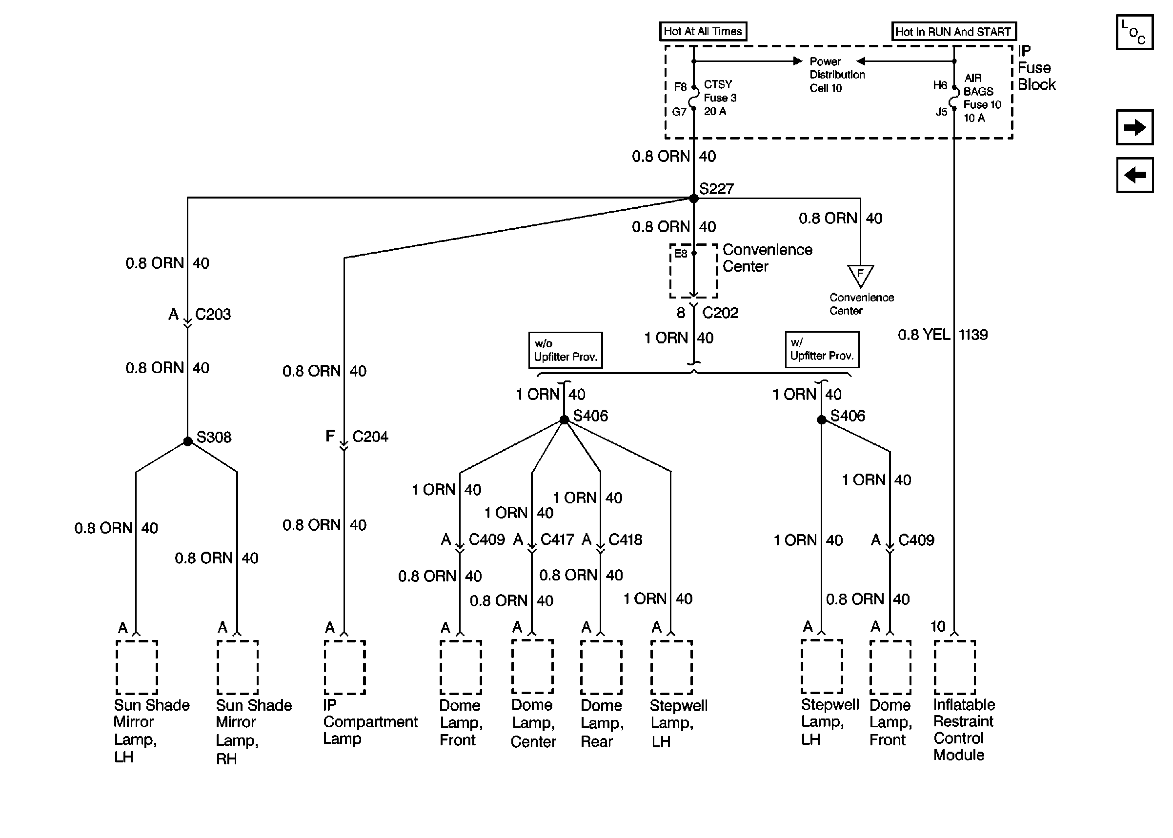
🢒 Cell 11: CTSY and AIR BAGS Fuses
Cell 11: CTSY and AIR BAGS Fuses
Cell 11: CTSY and AIR BAGS Fuses
Power and Grounding Components
Cell 11: TURN B/U and TRANS Fuses
Cell 11: SECURITY STRG, PARK LPS, PWR WDO, WIPER, RADIO-I Fuses, R208
Power Distribution Schematics Domestic
Cell 11: TURN B/U and TRANS Fuses
SIR Caution
Handling ESD Sensitive Parts Notice