GM Service Manual Online
For 1990-2009 cars only
Makes
🢒
Chevrolet
🢒
2000
🢒
Astro - 4WD
🢒
Body and Accessories
🢒
Body Control System
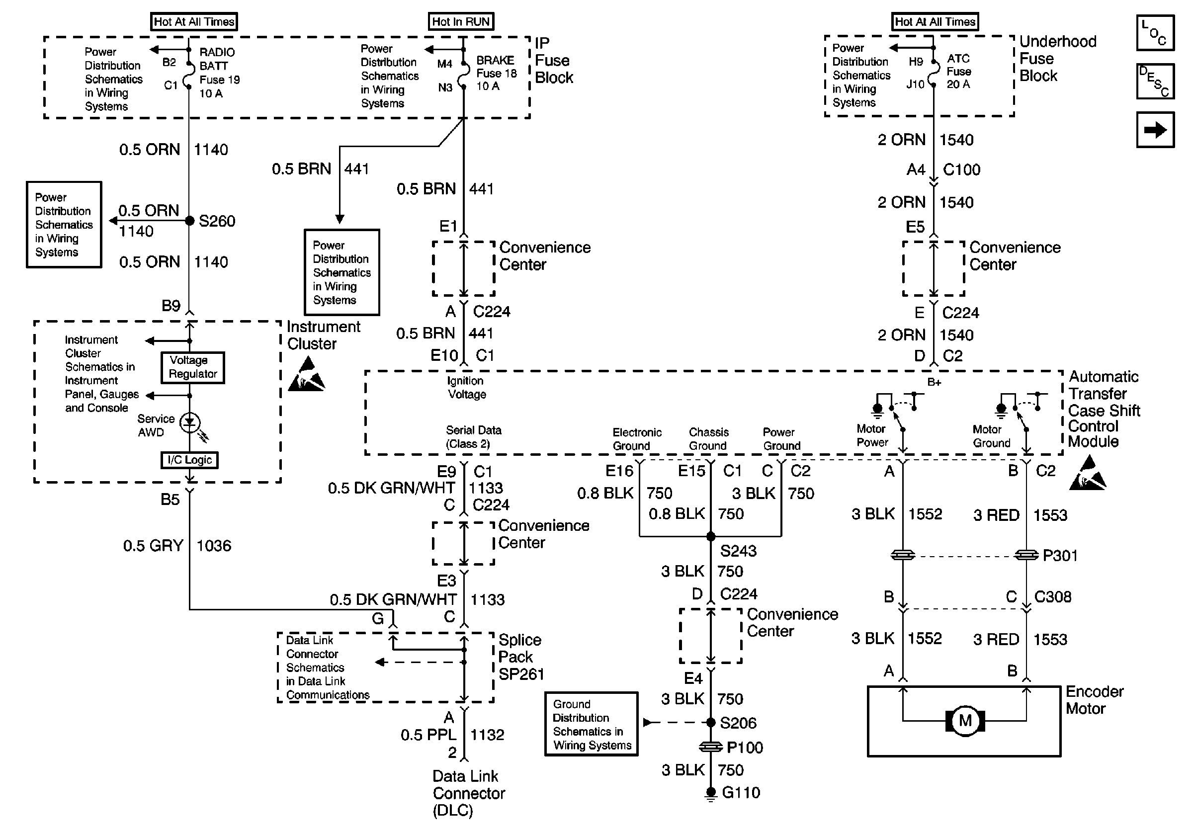
🢒 Transfer Case Control Schematics
Figure
1:
Power, Ground, Motor Controls and Data Link
Transfer Case Control Components
Transfer Case Circuit Description
Transfer Case Vehicle Speed Sensors
Data Link Schematics (1 of 2)
Handling ESD Sensitive Parts Notice
G110 (1 of 2)
HTR-A/C Fuse 12, BRAKE Fuse 18 and CRUISE Fuse 6
CIG LTR Fuse 13, RADIO BATT Fuse 19 and CRANK Fuse 8
HTR-A/C Fuse 12, BRAKE Fuse 18 and CRUISE Fuse 6
CIG LTR Fuse 13, RADIO BATT Fuse 19 and CRANK Fuse 8
Battery, Generator, Starter Solenoid, and Underhood Fuse BLock
Handling ESD Sensitive Parts Notice
RADIO BATT Fuse, Data Link, and CRUISE Fuse
Figure
2:
Transfer Case Vehicle Speed Sensors
Transfer Case Control Components
Transfer Case Circuit Description
Power, Ground, Motor Controls and Data Link
Transfer Case Control Schematic Icons