GM Service Manual Online
For 1990-2009 cars only
Makes
🢒
Chevrolet
🢒
2000
🢒
Astro - 4WD
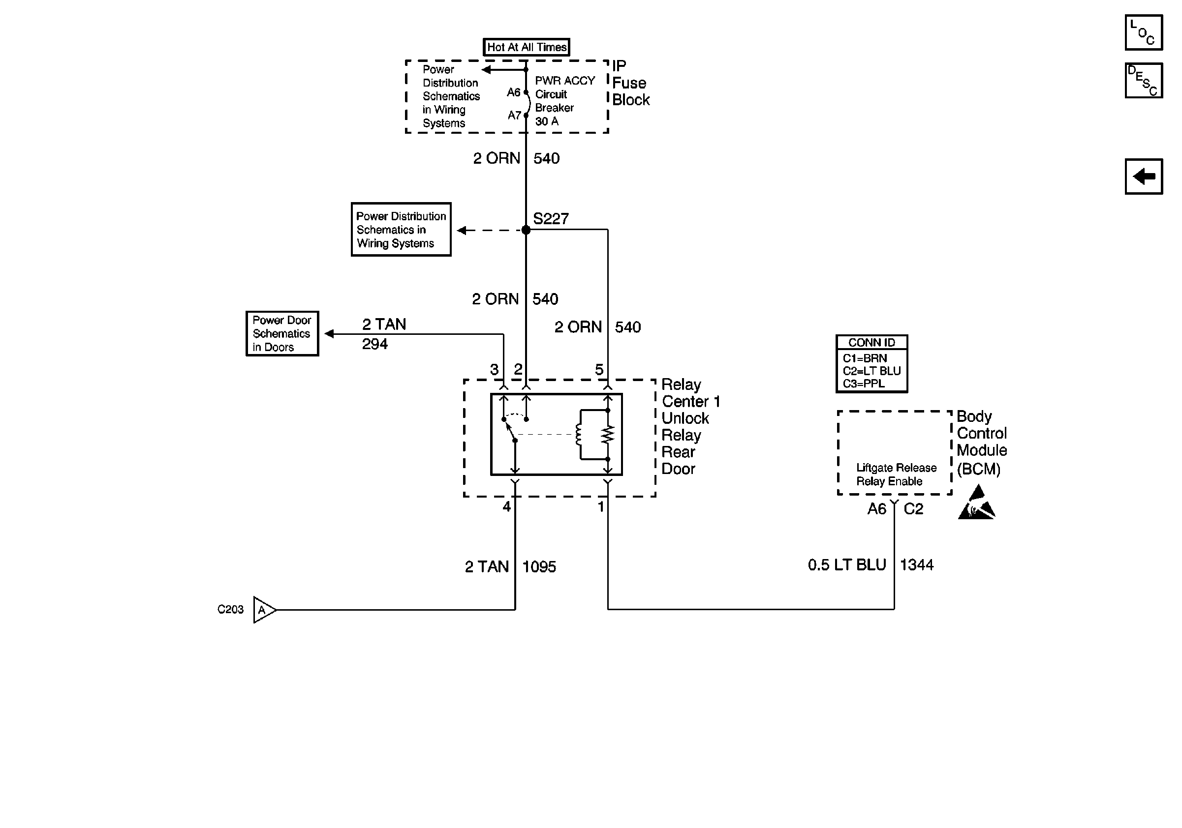
🢒 Rear Liftgate Window Release (2 of 2)
Rear Liftgate Window Release (2 of 2)
Rear Liftgate Window Release (2 of 2)
Body Rear End Components
Liftgate Window Release Circuit Description
Rear Liftgate Window Release (1 of 2)
BATT and LIGHTING Fuse
PWR ACCY Circuit Breaker
Power Door Lock Schematics (3 of 4)
Rear Liftgate Window Release (1 of 2)
Body Rear End Schematic Icons