GM Service Manual Online
For 1990-2009 cars only
Makes
🢒
Chevrolet
🢒
2002
🢒
Avalanche - 2WD
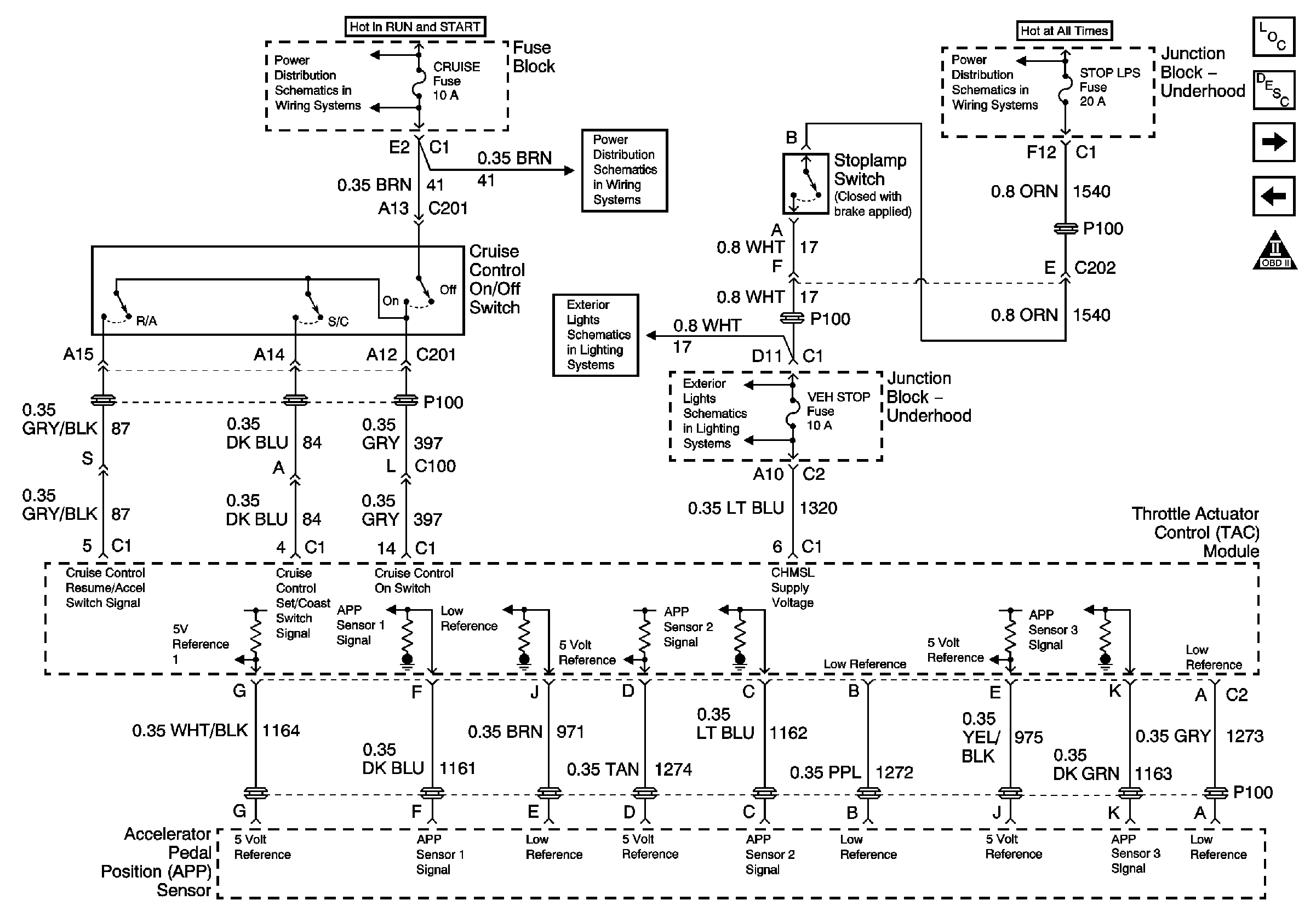
🢒 Throttle Controls (2 of 2)
Throttle Controls (2 of 2)
Throttle Controls (2 of 2)
Engine Controls Component Views
Powertrain Control Module Description
A/C Compressor Controls
Throttle Controls (1of 2)
IGNITION, RUN, ACCESSORY, and RAP Bus Bars - RAP #1 and RAP #2 Fuses
IGNITION, RUN, ACCESSORY, and RAP Bus Bars - RAP #1 and RAP #2 Fuses
Hazard Flasher, Turn Signal, and Stop Lamp Control
Hazard Flasher, Turn Signal, and Stop Lamp Control
ABS, HAZ LP, STUD 1, STUD 2, CTSY LP, and PARK LP Fuses