GM Service Manual Online
For 1990-2009 cars only
Makes
🢒
Chevrolet
🢒
2009
🢒
Aveo
🢒
Diagnostic Navigation
🢒
Vehicle Diagnostic Information
🢒 Cruise Control Schematics
Cruise Control Schematics Notchback
Master Electrical Component List Notchback
Cruise Control Description and Operation
Control Module References
Headlamp, Fog Lamp Relays and Fuses, BATT Fuse
IGN 2/ST Fuse, Ignition Switch, CIGAR, AUDIO/CLOCK, CLUSTER, T/SIG Fuses
Charge, Brake, MIL, Seat Belt, Air Bag, Oil Pressure, HOLD, ABS, Door Open Indicators
Park and Turn Indicator Lamps
Shiftlock Control Schematics
Cruise Control Schematics Hatchback
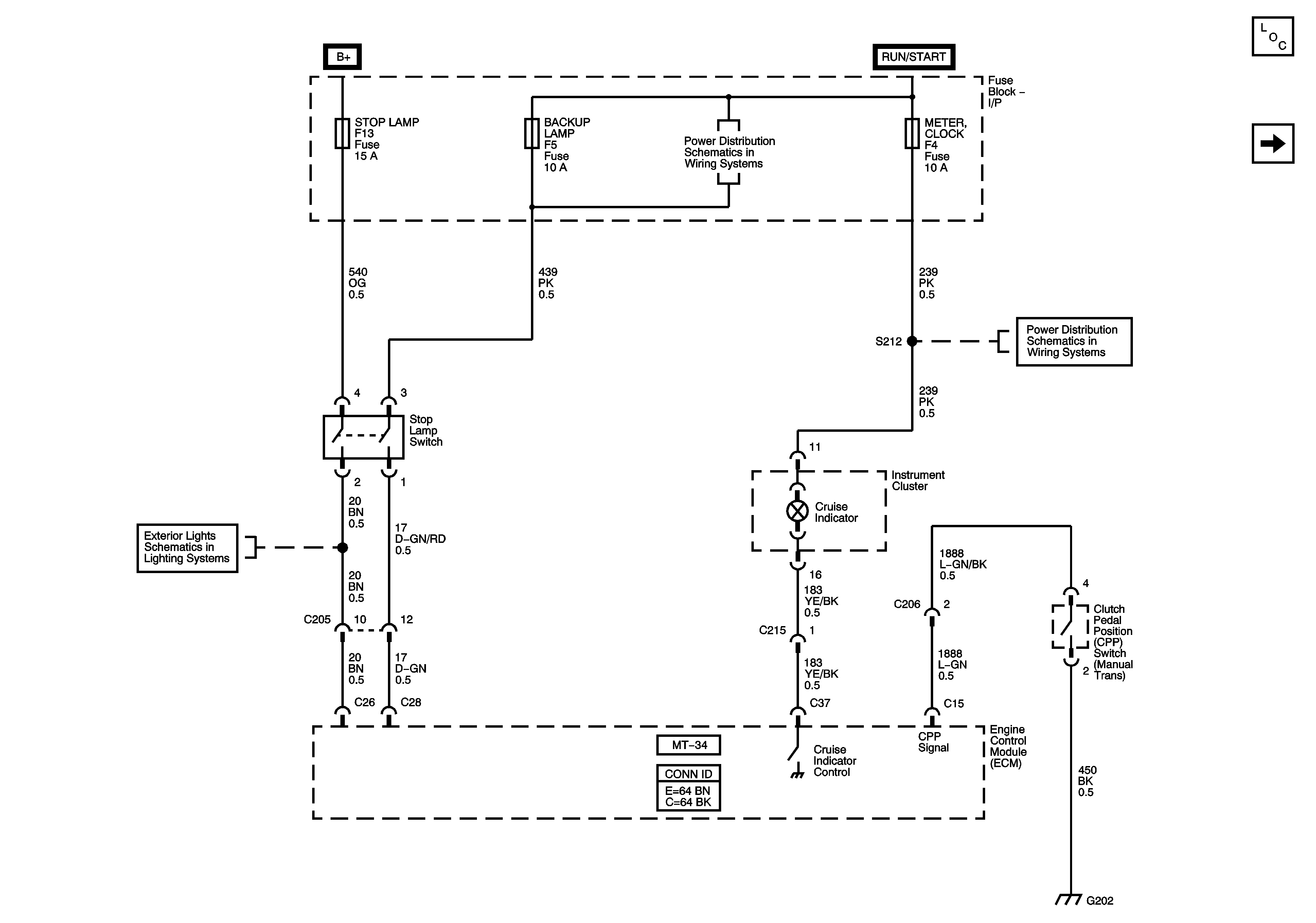
Figure
1:
Stop Lamp Switch and Cruise Indicator
Master Electrical Component List (Hatchback)
Accelerator Pedal Sensor and Cruise Switch
Battery Feed
Ignition Switch and Fuses EF5, F1, 2, 3, 4, 5, 8, and 11
Park Lamps
Ground Distribution G202 - 1 of 3
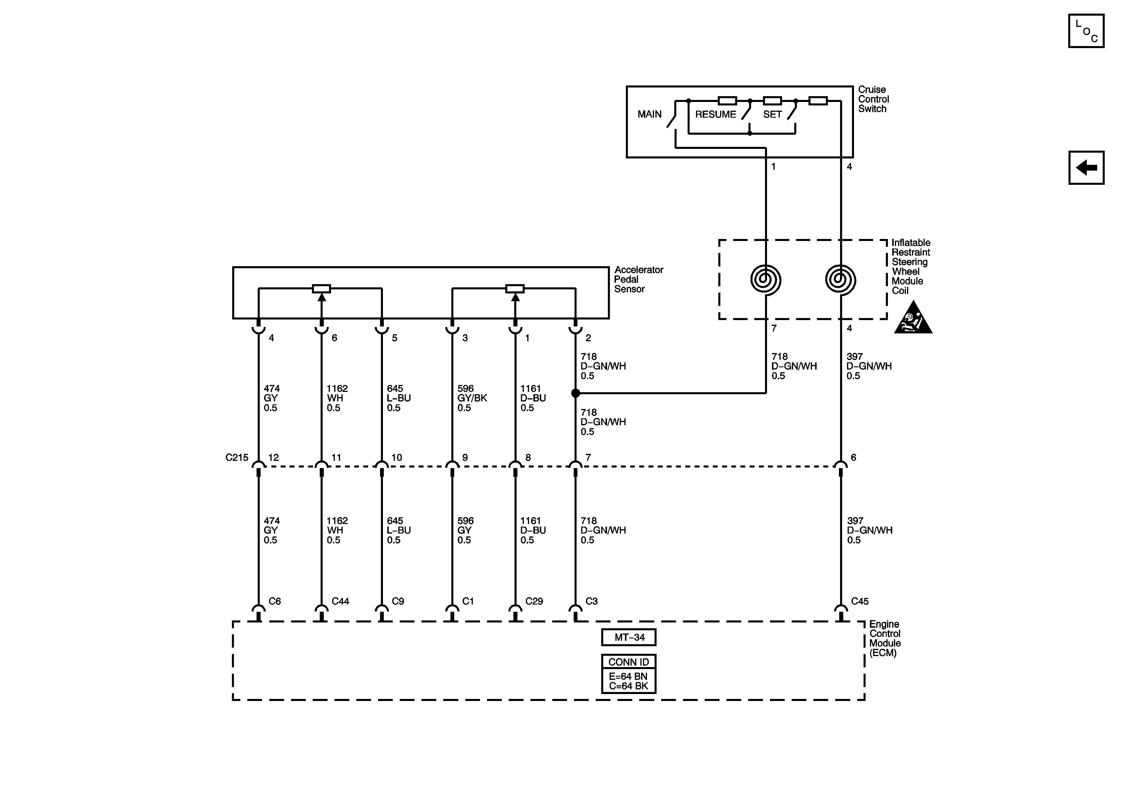
Figure
2:
Accelerator Pedal Sensor and Cruise Switch
Master Electrical Component List (Hatchback)
Stop Lamp Switch and Cruise Indicator
SIR Caution for Zoning