GM Service Manual Online
For 1990-2009 cars only
Makes
🢒
Chevrolet
🢒
2009
🢒
Aveo
🢒
Transmission
🢒
Shift Lock Control
🢒 Shift Lock Control Schematics
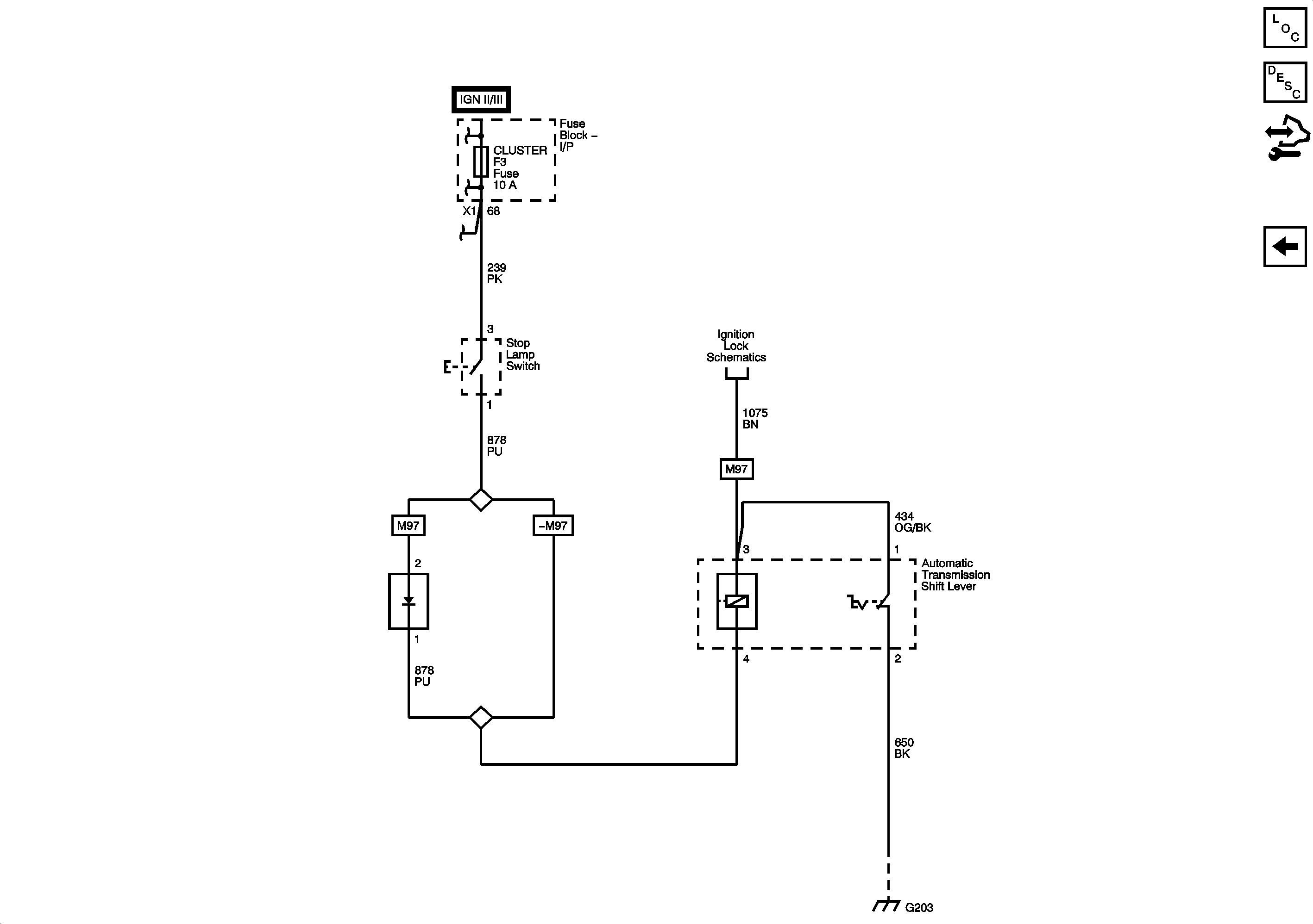
Figure
1:
Power, Ground, Serial Data, Shift Program Switch
Master Electrical Component List
Control Module References
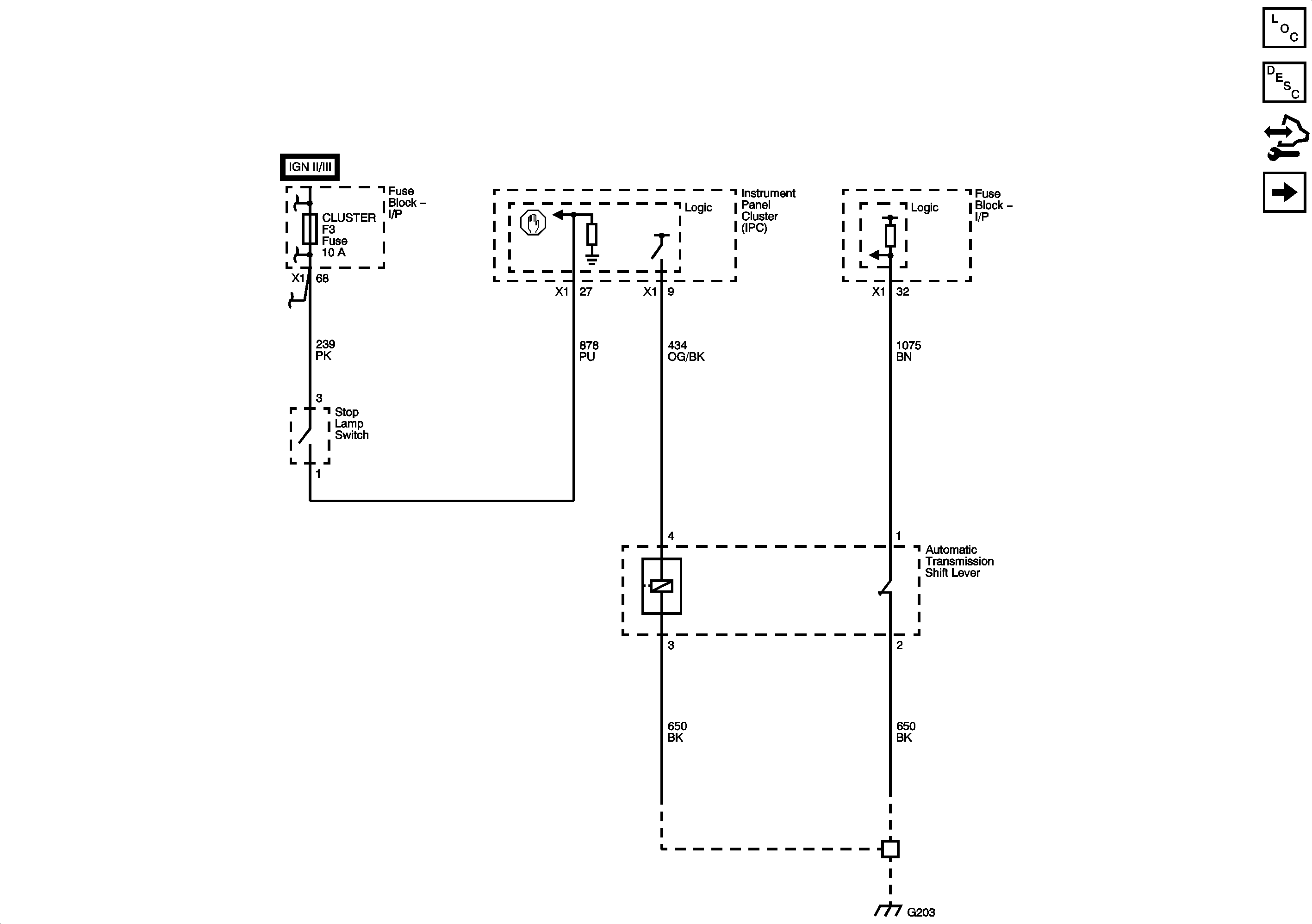
Figure
2:
Power, Ground, Serial Data, Shift Program Switch
Master Electrical Component List
Control Module References