GM Service Manual Online
For 1990-2009 cars only
Figure 1:

Cell 47: Power, Ground, DLC and Sensors


Object Number: 370709  Size: FS
Cell 10: TURN, SIR and GAUGES Fuses
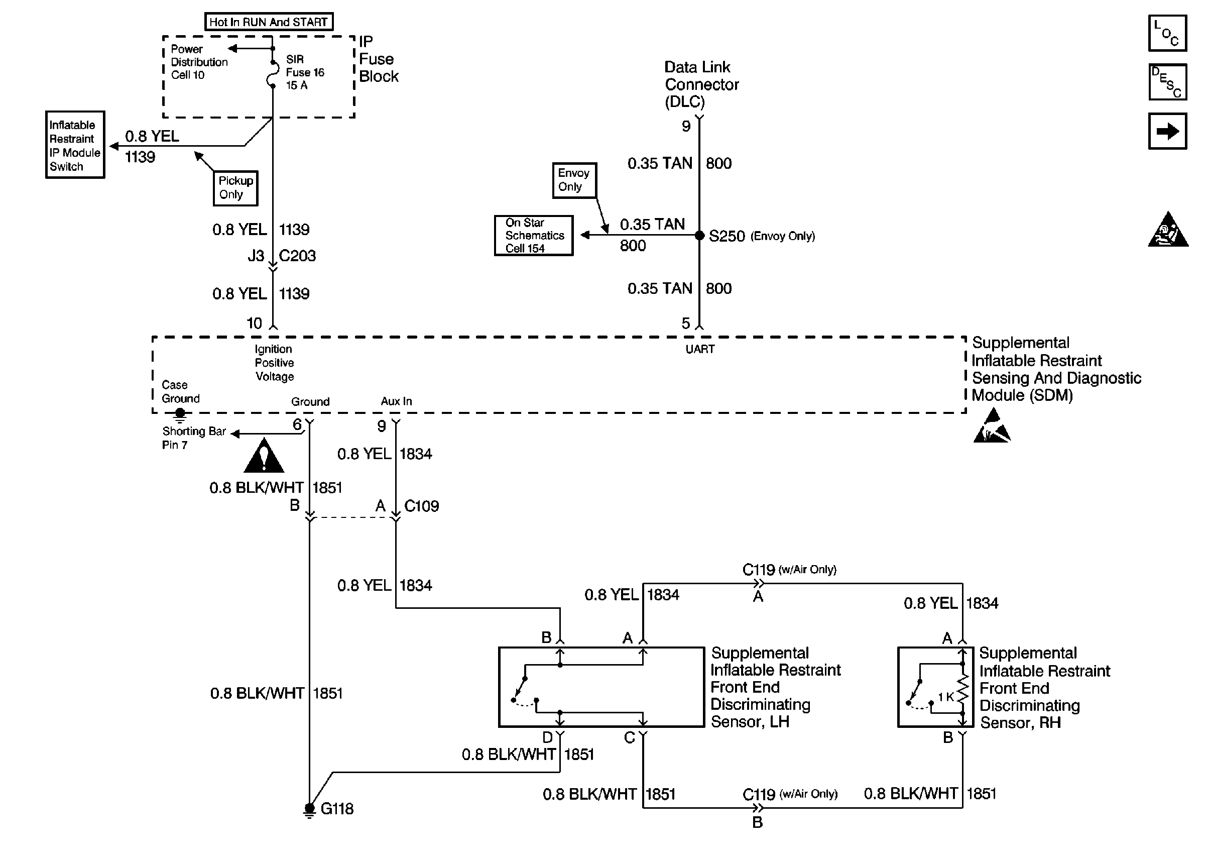
Cell 47: IP Module Switch
SIR Schematic Icons
Cell 154: Vehicle Interface Unit (VIU)
Handling ESD Sensitive Parts Notice
SIR Components
SIR System Component Description and Definitions
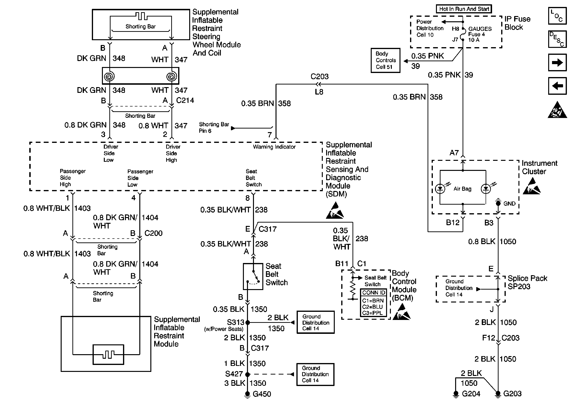
Cell 47: Seat Belt Switch, Steering Wheel and IP Module
SIR Handling Caution
Figure 2:

Cell 47: Seat Belt Switch, Steering Wheel and IP Module


Object Number: 370711  Size: FS
Cell 14: S313 and S419
Cell 14: G420 and G450 (Utility w/ Endgate)
Body Control System Connector End Views
Handling ESD Sensitive Parts Notice
Handling ESD Sensitive Parts Notice
Cell 51: Power and Ground
Cell 10: TURN, SIR and GAUGES Fuses
SIR Components
SIR System Component Description and Definitions
Cell 47: IP Module Switch
Cell 47: Power, Ground, DLC and Sensors
SIR Handling Caution
Handling ESD Sensitive Parts Notice
Cell 14: G203 and G204 (Pickup)
Figure 3:

Cell 47: IP Module Switch


Object Number: 370715  Size: FS
Cell 10: ILLUM, PARK LP Fuses
Body Control System Connector End Views
Cell 150: BCM (Chevy/GMC)
Cell 51: Dimming Signal
Cell 10: ILLUM Power (Pickup)
Cell 14: G203 and G204 (Pickup)
Cell 47: Power, Ground, DLC and Sensors
Cell 10: TURN, SIR and GAUGES Fuses
Cell 150: BCM (Chevy/GMC)
SIR Components
SIR System Component Description and Definitions
Cell 47: Seat Belt Switch, Steering Wheel and IP Module
SIR Handling Caution