GM Service Manual Online
For 1990-2009 cars only
Makes
🢒
Chevrolet
🢒
1999
🢒
Blazer - 2WD
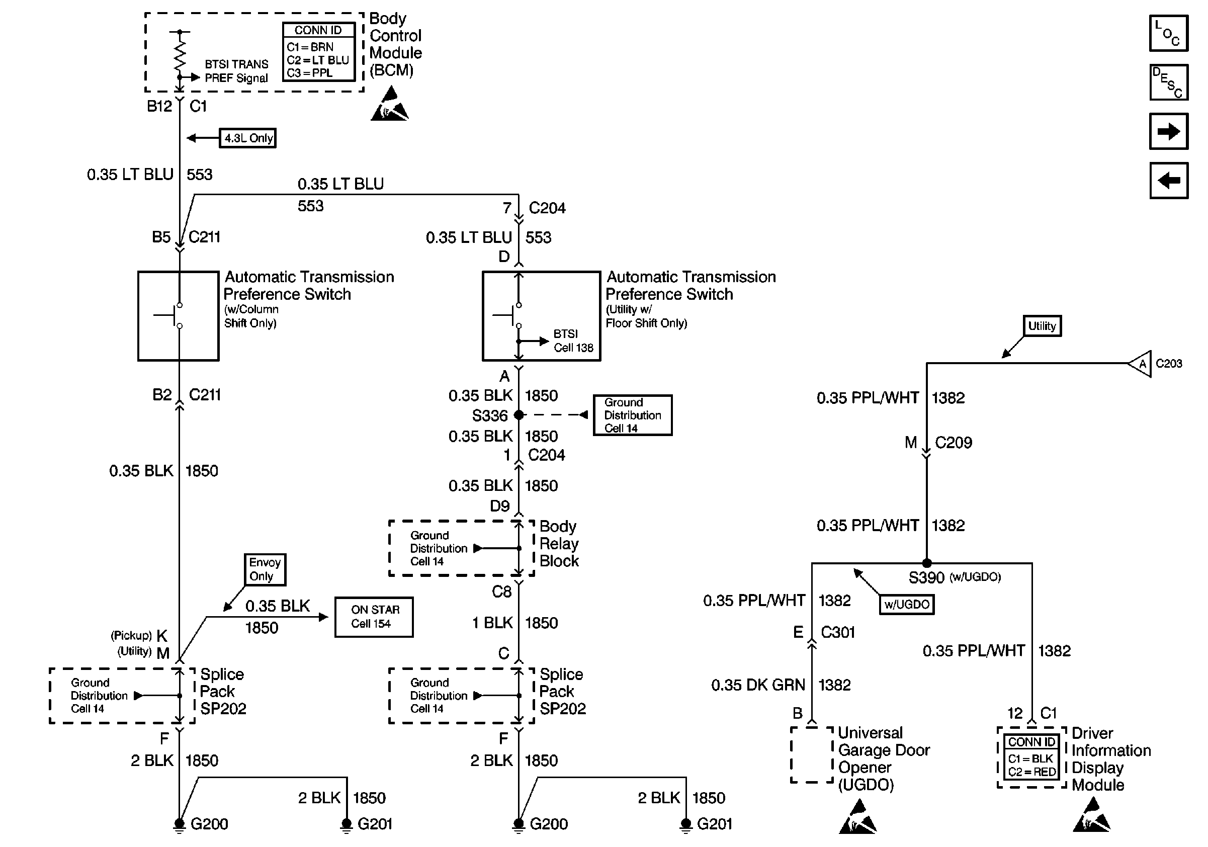
🢒 Cell 51: Automatic Transmission Preference Switch and S390
Cell 51: Automatic Transmission Preference Switch and S390
Cell 51: Automatic Transmission Preference Switch and S390
Body Control System Connector End Views
Handling ESD Sensitive Parts Notice
Cell 14: G200, G201 and G207 (Pickup)
Cell 154: Vehicle Interface Unit (VIU)
Cell 14: G200, G201 and G207 (Pickup)
Cell 14: G200, G201 and G207 (Pickup)
Handling ESD Sensitive Parts Notice
Driver Information Systems Connector End Views
Handling ESD Sensitive Parts Notice
Cell 14: S335 and Body Relay Block
Cell 51: Dimming Signal
Body Control Module Components
Body Control System Circuit Description
Cell 51: Horns
Cell 51: Dimming Signal