GM Service Manual Online
For 1990-2009 cars only
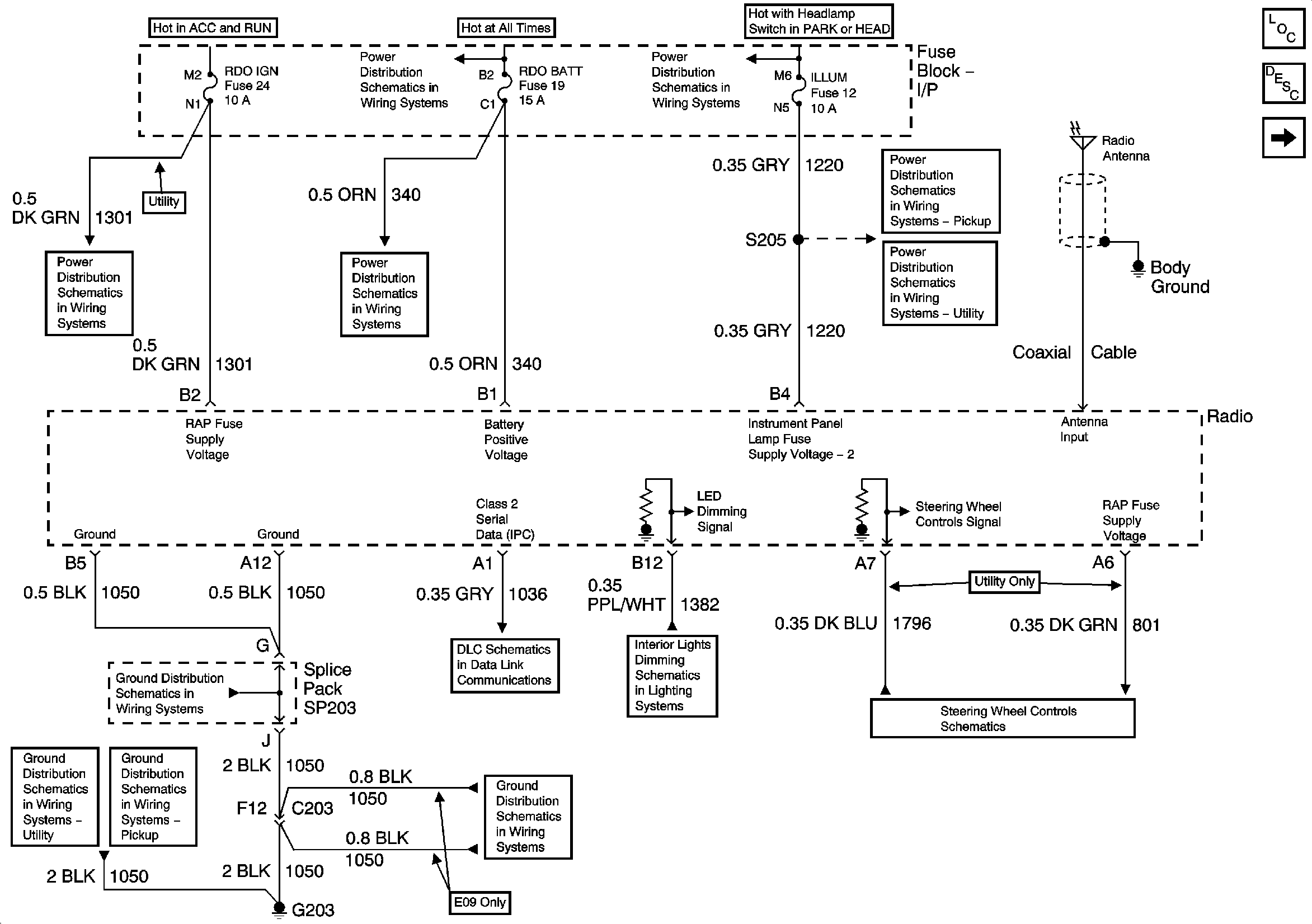
Figure 1:

Power, Ground, and Serial Data


Object Number: 865670  Size: FS
Master Electrical Component List
Radio/Audio System Description and Operation w/ CTF
Speakers - Pickup except CrewCab
RDO IGN and STR WHL RDO IGN Fuses
B+ Bus Bar
ILLUM, STG WHL ILLUM, and PARK LP Fuses
AUX PWR, RDO BATT and HDLP SW Fuses
ILLUM Power - Pickup Except Crew Cab
ILLUM Power - Utility
04 S/T Steering Wheel System Schematics
LED Dimming Signal
Class 2 Serial Data
G203 and G204 - Utility w/Manual A/C
G203 and G204 - Pickup
G203 and G204 - Pickup
G203 and G204 - Utility w/Manual A/C
Figure 2:

Speakers - Pickup except CrewCab


Object Number: 865674  Size: FS
Master Electrical Component List
Radio/Audio System Description and Operation w/ CTF
Speakers - CrewCab and Utility
Power, Ground, and Serial Data
Figure 3:

Speakers - CrewCab and Utility


Object Number: 865676  Size: FS
Master Electrical Component List
Radio/Audio System Description and Operation w/ CTF
Speakers - Pickup except CrewCab
Entertainment Schematic Icons
Entertainment Schematic Icons