GM Service Manual Online
For 1990-2009 cars only

No Serial Data VCM


Object Number: 9569  Size: LF
Component Location Cell 22
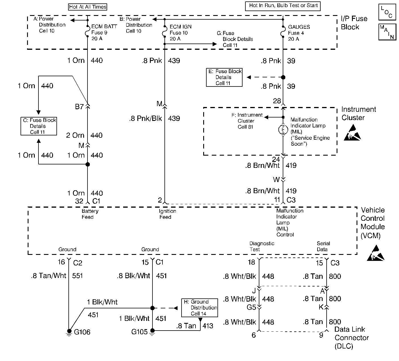
Cell 22 Engine Controls: Throttle Body Injection V6 Vin Z W/VCM (1)
Handling Electrostatic Discharge Sensitive Parts Notice
Handling Electrostatic Discharge Sensitive Parts Notice
Cell 81 Instrument Panel: With Gages (3)
Cell 11 Fuse Block Details (10)
Cell 11 Fuse Block Details (9)
Cell 10 Power Distribution (2)
Cell 10 Power Distribution (1)
Cell 11 Fuse Block Details (5)
Cell 14 Ground Distribution (11)

Circuit Description

There should always be a steady Malfunction Indicator Lamp (MIL) when the ignition is ON and engine stopped. Battery voltage is supplied to the light bulb. The VCM will turn the light on by grounding the MIL control circuit at the VCM.

Diagnostic Aids

Check the DLC and a Tech 1 connector for poor connection. Refer to the Intermittent Conditions symptom table.

Test Description

  1. This test confirms that the VCM can communicates with the scan tool.

  2. There should be 4-5 volts present.

  3. If voltage remains at the DLC when the VCM connector is disconnected, then the serial data circuit is shorted to voltage.

  4. This step will check for an open in the serial data circuit.

  5. At this point the wiring is OK. The problem is a faulty VCM connection or VCM.

Step

Action

Value(s)

Yes

No

1

Was the On-Board Diagnostic (OBD) System Check performed?

--

Go to Step 2

Go to Powertrain On Board Diagnostic (OBD) System Check

2

  1. Connect the scan tool to the DLC.
  2. Monitor the data list.

Is serial data indicated on the scan tool?

--

Go to Diagnostic Aids

Go to Step 3

3

Connect the J 39200 to the DLC serial data circuit and ground?

Is voltage still present

--

Go to Step 4

Go to Step 7

4

Disconnect the gray VCM connector.

Is voltage present?

--

Go to Step 5

Go to Step 6

5

Repair the serial data circuit for a short to voltage. Refer to Wiring Repairs in Wiring Systems.

Is the repair complete?

--

Go to Step 13

--

6

Check the scan tool connection at the DLC. Refer to Wiring Repairs in Wiring Systems.

Is the repair complete?

--

Go to Step 13

--

7

  1. Disconnect the gray VCM connector.
  2. Check for continuity on the serial data circuit.

Is there continuity on the serial data circuit?

--

Go to Step 8

Go to Step 11

8

Check the VCM connection. Refer to Wiring Repairs in Wiring Systems.

Is the repair complete?

--

Go to Step 13

Go to Step 9

9

Replace the faulty VCM. Refer to Vehicle Control Module .

Is the repair complete?

--

Go to Step 13

--

10

Perform the VCM Programming Procedures. Refer to Vehicle Control Module .

Has the programming procedures been completed?

--

Go to Step 13

--

11

Check for an open on the serial data circuit. Refer to Wiring Repairs in Wiring Systems.

Is the repair complete?

--

Go to Step 13

Go to Step 12

12

Check the serial data circuit for a short to ground. Refer to Wiring Repairs

Is the repair complete?

--

Go to Step 13

--

13

Confirm Closed Loop operation and no MIL (Service Engine Soon).

Is the vehicle in Closed Loop, and no MIL?

--

System OK

Go to applicable DTC table