GM Service Manual Online
For 1990-2009 cars only

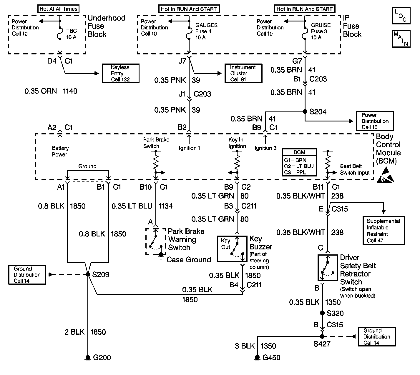
Object Number: 357943  Size: LF
Body Control Module Components
Body Control System Schematics

Circuit Description

Important: 

   • After performing a repair that requires clearing DTC(s) from the BCM, inspect the repair by operating the vehicle within the limits shown in Conditions for Setting the DTC. Operating the vehicle under these specifications will verify that the repair was completed properly.
   • Use the J 35616 when probing electrical circuits in order to prevent damage to damage to electrical components and connectors. The J 35616 is the ONLY recommended method of probing connectors, terminals, and bussed electrical centers (BECs). The J 35616 contains an assortment of flexible connectors used in order to preobe connectors, terminals and BECs during diagnosis.
   • Do not use a test lamp in order to diagnose the BCM electrical systems unless you are specifically instructed by diagnostic procedures. Use the J 35616 when diagnostic procedures require probing of connectors. Refer to Special Tools .
   • The body control module (BCM) will withstand normal current draws associated with the vehicle operations. Do not overload any circuit.
   • When you test for opens or shorts, do not ground or apply voltage to the BCM circuits unless instructed to do so. Use a J 39200 digital multimeter (DMM) (or equivalent) in order to test these circuits. Test electrical circuits using a DMM while the BCM connectors remain connected to the BCM or to the recommended breakout box.
   • Do not remove or apply the voltage to the BCM when the key is in the RUN position. Always turn the key to the LOCK position when any of the following components are removed or connected:
      - Battery cables
      - Fuses
      - Connectors
   • Whenever a BCM removal or replacement procedure is performed, follow the instructions in this section. Use the following guidelines when servicing the BCM system:
      - Always DISCONNECT the BCM connector (BRN) FIRST.
      - Always CONNECT the BCM connector (BRN) LAST.
   • The BCM may set codes when the ignition switch is in the OFF position. When you disconnect the electrical connectors from the BCM, the DTCs will set. The BCM may require 20 minutes (1216 seconds) in order to power down after the following conditions exist:
      - The ignition switch is turned to the OFF position.
      - The BCM is not receiving any active inputs.
      - The BCM does not receive any active inputs for 20 minutes.

The body control module (BCM) diagnostic system check is a test that identifies a malfunction in the electronic system. The BCM diagnostic system check is the starting point for any BCM complaint. Understand and use the BCM diagnostic system check table in order to reduce diagnostic time and prevent unneeded replacement of components.

Step

Action

Value(s)

Yes

No

1

Connect the scan tool.

Does the scan tool turn ON?

--

Go to Step 2

Go to Scan Tool Inoperative in Wiring Systems

2

Using the scan tool, attempt to establish communications with the BCM.

Does the scan tool communicate with the BCM?

--

System OK

Go to Step 3

3

Inspect the TBC fuse in the UBEC.

Is the TBC fuse open?

--

Go to Step 4

Go to Step 5

4

  1. Repair the short to ground in CKT 1140 (ORN).
  2. Replace the TBC fuse.

Is the repair complete?

--

Go to Step 2

--

5

Inspect the GAUGES fuse in the IP fuse block.

Is the GAUGES fuse open?

--

Go to Step 6

Go to Step 7

6

  1. Repair the short to ground in CKT 39 (PNK).
  2. Replace the GAUGES fuse.

Is the repair complete?

--

Go to Step 2

--

7

Measure the voltage at the TBC fuse.

Is battery voltage available at the TBC fuse?

--

Go to Step 9

Go to Step 8

8

Repair the power supply circuit for the TBC fuse.

Is the repair complete?

--

Go to Step 2

--

9

  1. Turn the ignition switch to the ON position. Do not start the engine.
  2. Measure the voltage at the GAUGES fuse.

Is battery voltage available at the GAUGES fuse?

--

Go to Step 11

Go to Step 10

10

Repair the power supply circuit for the GAUGES fuse.

Is the repair complete?

--

Go to Step 2

--

11

  1. Disconnect the BCM connector C1.
  2. Important: Backprobing prevents damage to the terminals.

  3. Measure the voltage of CKT 1140 at cavity A2 of BCM connector C1.

Does the voltage equal the battery voltage?

--

Go to Step 13

Go to Step 12

12

Repair the open in CKT 1140 (ORN).

Is the repair complete?

--

Go to Step 2

--

13

  1. Disconnect the BCM connector C1.
  2. Important: Backprobing prevents damage to the terminals.

  3. Measure the voltage of CKT 39 at cavity B2 of BCM connector C1.

Does the voltage equal the battery voltage?

--

Go to Step 15

Go to Step 14

14

Repair the open in CKT 39.

Is the repair complete?

--

Go to Step 2

--

15

Measure the resistance of CKT 1850.

Does the resistance indicate that CKT 1850 is open or has a high-resistance ground connection?

--

Go to Step 16

Go to Step 17

16

Repair the open or high resistance in CKT 1850.

Is the repair complete?

--

Go to Step 2

--

17

Perform the repair indicated by the diagnostic table DTC U1064 Loss of Communication with BCM. Refer to DTC U1064 Lost Communications with BCM in Wiring Systems.

Is the repair complete?

--

Go to Step 2

--