GM Service Manual Online
For 1990-2009 cars only
Makes
🢒
Chevrolet
🢒
1998
🢒
Blazer - 4WD
🢒
Body and Accessories
🢒
Stationary Windows
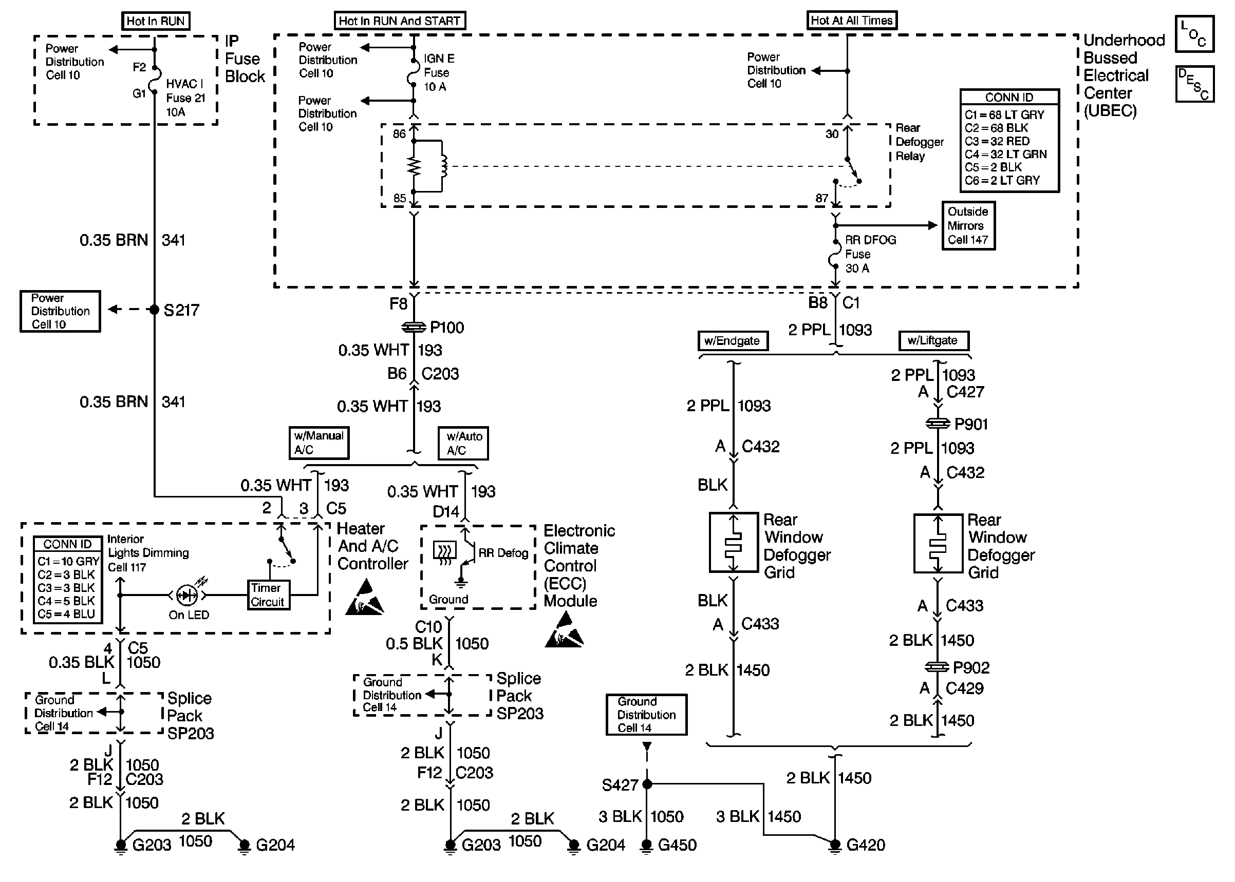
🢒 Defogger Schematics
Cell 61
Stationary Windows Components
Rear Window Defogger Circuit Description
Cell 10: ABS and HVAC 1 Fuses
Cell 10: IGN E, B/U LP and OXYSEN Fuses
Cell 10: TBC, IGN C, HTD SEAT, and ATC Fuses
Power and Grounding Connector End Views
Cell 10: ABS and HVAC 1 Fuses
HVAC Connector End Views
Cell 14: G203 and G204 (Utility w/ Manual A/C)
Cell 14: Splice Pack SP203 (Utility w/ Auto A/C Except Envoy)
Cell 14: G420 and G450 (Utility w/ Endgate)
Handling ESD Sensitive Parts Notice
Handling ESD Sensitive Parts Notice