GM Service Manual Online
For 1990-2009 cars only
Makes
🢒
Chevrolet
🢒
1998
🢒
Blazer - 4WD
🢒 Ignition Controls
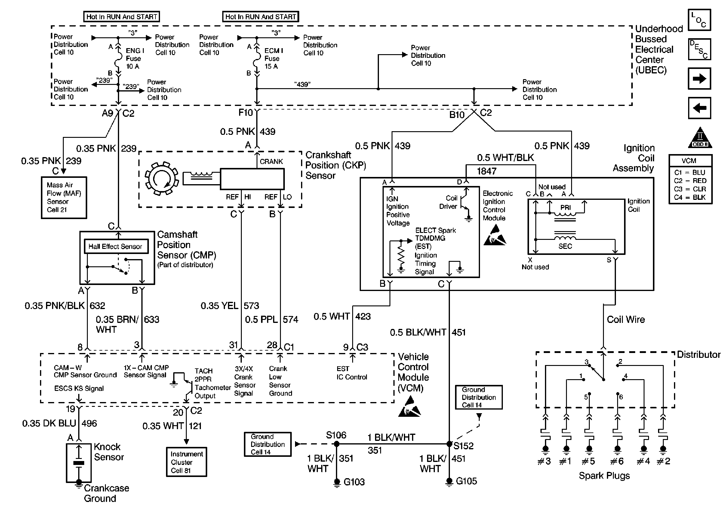
Ignition Controls
Ignition Controls
MAF Sensor And EVAP Valves
Handling Electrostatic Discharge Sensitive Parts Notice
Handling Electrostatic Discharge Sensitive Parts Notice
Engine Controls Components
Vehicle Control Module Description
Utility Fuel Level Sensor
Data Link Connector
OBD II Symbol Description Notice