GM Service Manual Online
For 1990-2009 cars only
Makes
🢒
Chevrolet
🢒
2002
🢒
Blazer - 4WD
🢒
Body and Accessories
🢒
Body Control System
🢒 Driver Information System Schematics
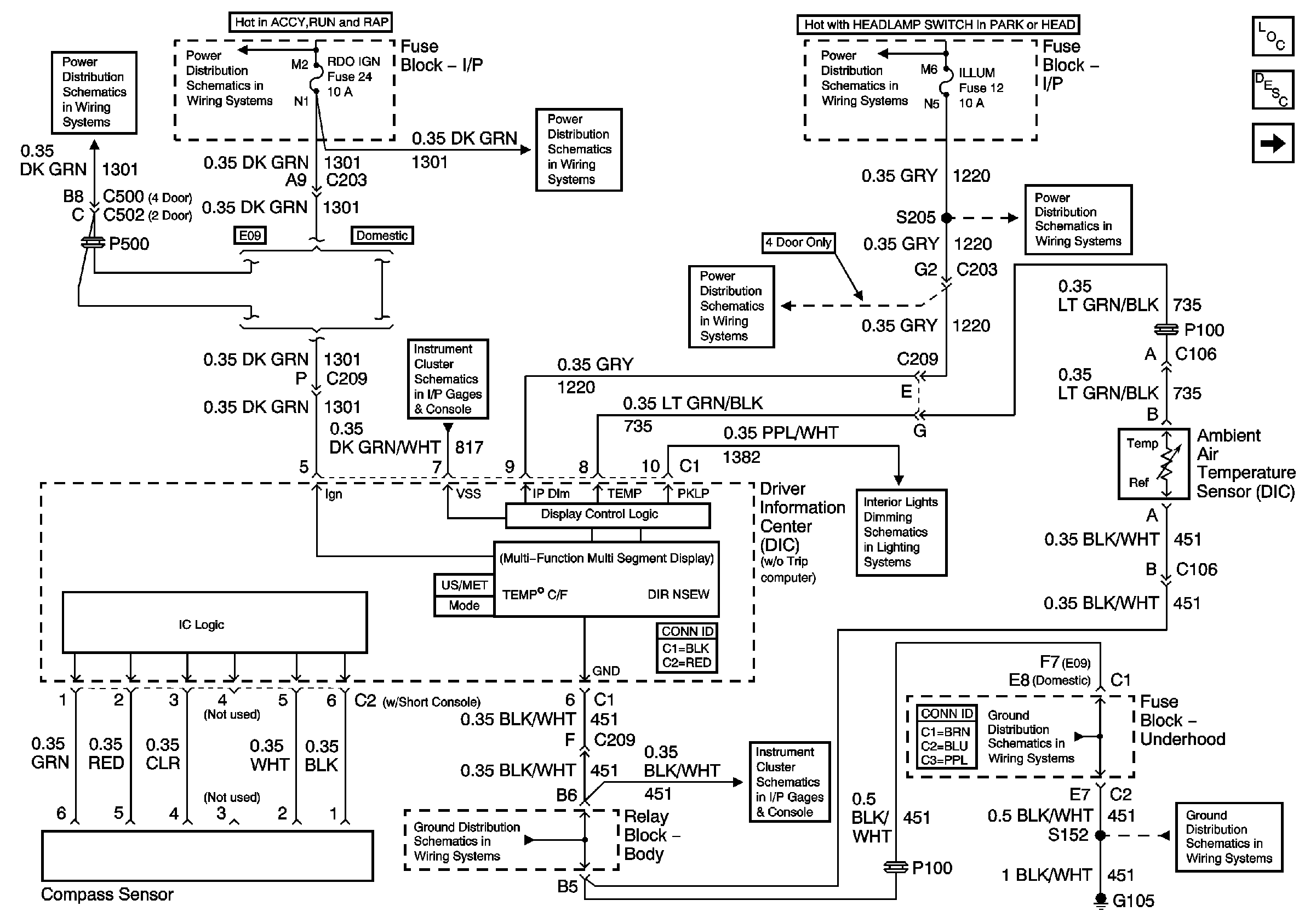
Figure
1:
Power and Ground - w/o Trip Computer
Master Electrical Component List
Driver Information Center (DIC) Description and Operation
Power and Ground (w/ Trip Computer)
Folding Mirrors (Export Only)
Ign ACC, RUN and RAP Bus Bar
RDO IGN and STR WHL RDO IGN Fuses
ILLUM and PARK LP Fuses
Gages
ILLUM Power (2-Door Utility, 4-Door Utility and Crew Cab)
ILLUM Power (Utility)
LED Dimming Signal
G103 and G105 (4.3 L)
Power and Ground
G103 and G105 (4.3 L)
G103 and G105 (4.3 L)
Figure
2:
Power and Ground - w/ Trip Computer
Master Electrical Component List
Driver Information Center (DIC) Description and Operation
Air Temperature Sensor - Outside (w/ Trip Computer)
w/o Trip Computer
Ign ACC, RUN and RAP Bus Bar
RDO IGN and STR WHL RDO IGN Fuses
ILLUM and PARK LP Fuses
ILLUM Power (Utility)
Instrument Panel Cluster, BCM, and Automatic Transmission Indicators
INT BATT Fuse
Inadvertent Power Lamp Relay
CTSY LP Fuse and Courtesy Lamp Relay
Driver Information Center (Utility w/o Sunroof)
Air Temperature Sensor - Outside (w/ Trip Computer)
Air Temperature Sensor - Outside (w/ Trip Computer)
Folding Mirrors (Export Only)
Power and Ground
G103 and G105 (4.3 L)
Air Temperature Sensor - Outside (w/ Trip Computer)
G103 and G105 (4.3 L)
G103 and G105 (4.3 L)
Figure
3:
Air Temperature Sensor - Outside - w/ Trip Computer
Master Electrical Component List
Driver Information Center (DIC) Description and Operation
Power and Ground (w/ Trip Computer)
Power and Ground (w/ Trip Computer)
Gages
Seat Belt Schematics
Power and Ground (w/ Trip Computer)
Power and Ground (w/ Trip Computer)
SP201 (4.3L)