GM Service Manual Online
For 1990-2009 cars only
Makes
🢒
Chevrolet
🢒
2005
🢒
Blazer - 4WD
🢒
Vehicle Control Systems
🢒
Vehicle DTC Information
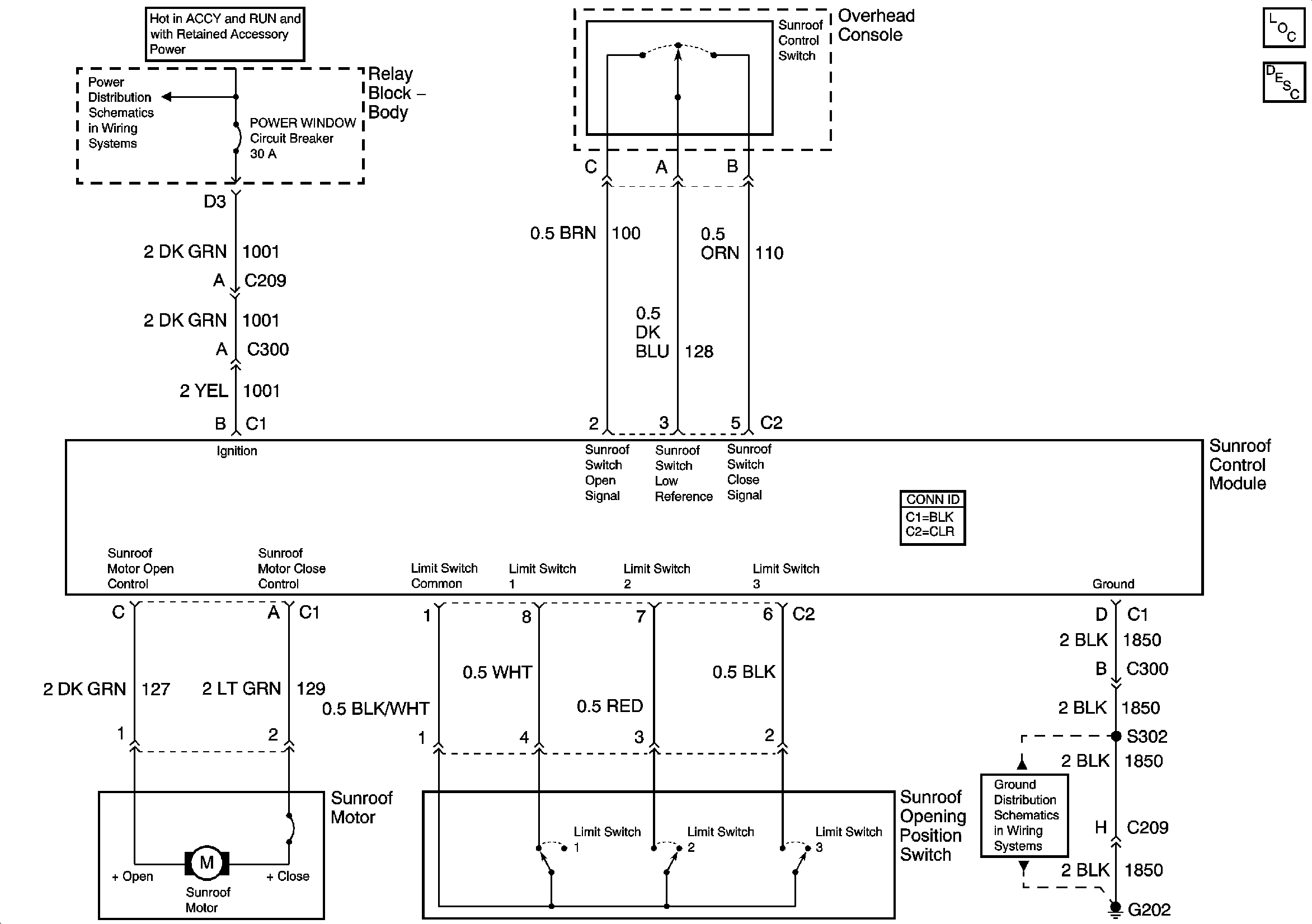
🢒 Sunroof Schematics
Sunroof Schematics w/o ZRX/XTREME
Master Electrical Component List
Sunroof Description and Operation Before VIN 209983
Ign ACC, RUN and RAP Bus Bar
G202
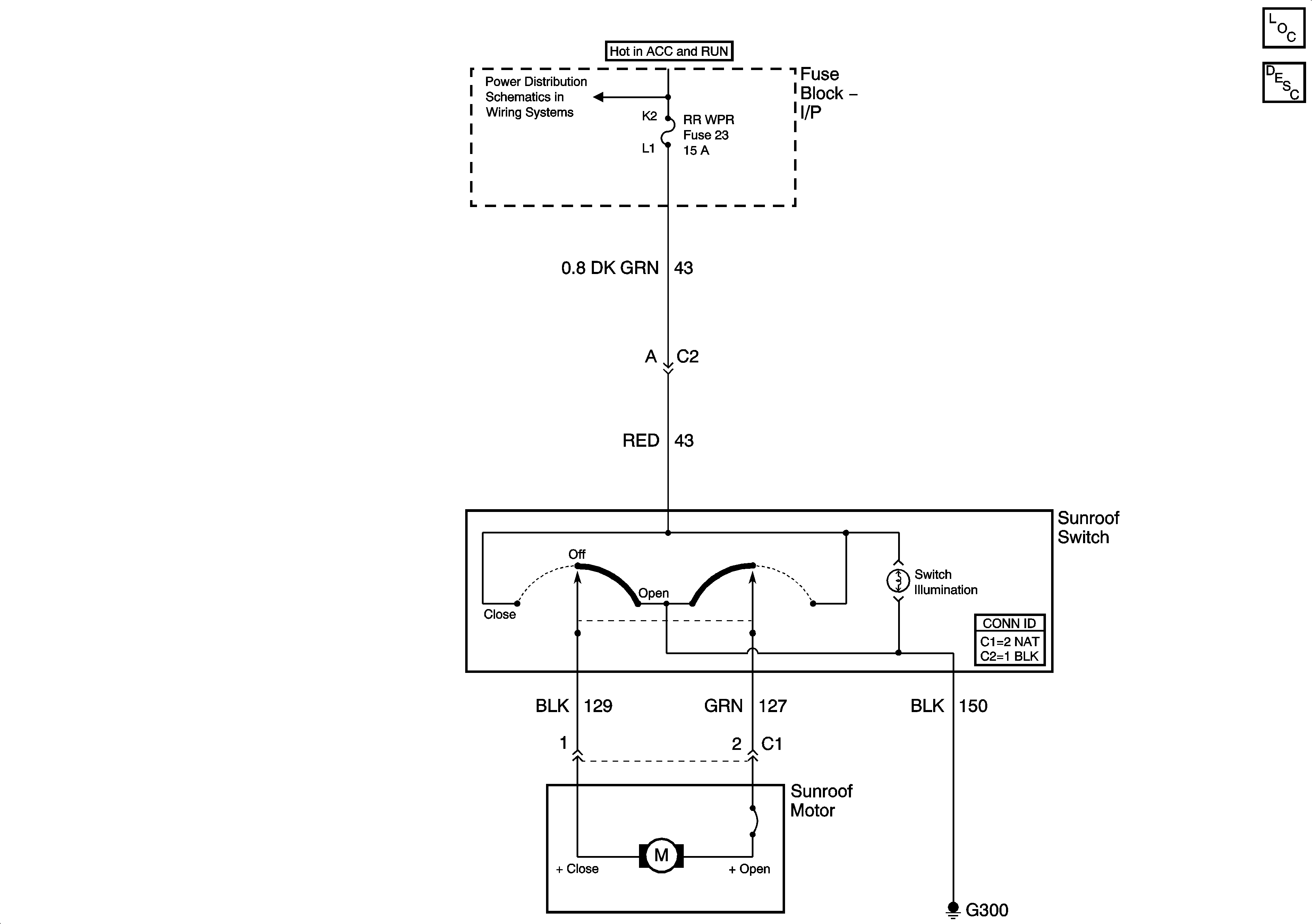
Sunroof Schematics w/ZRX/XTREME
POWER SEATS, POWER WINDOW Circuit Breakers and RAP Relay
Master Electrical Component List
Sunroof Description and Operation Before VIN 209983