GM Service Manual Online
For 1990-2009 cars only
Makes
🢒
Chevrolet
🢒
1999
🢒
Blazer - 4WD - RHD
🢒
Restraints
🢒
SIR
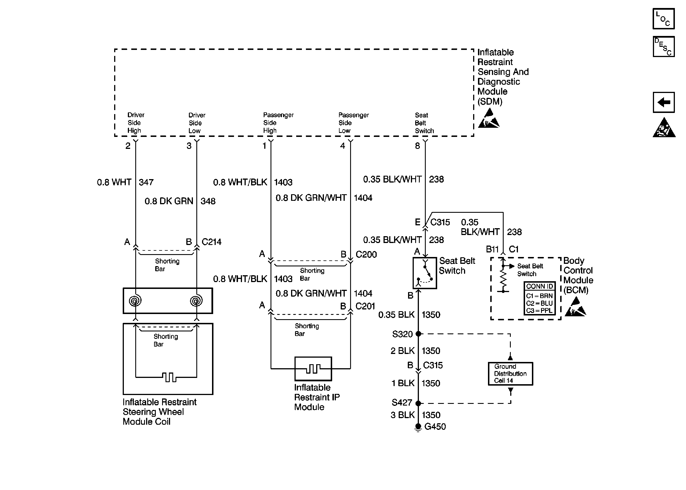
🢒 SIR Schematics
Figure
1:
Cell 47: Power and Ground
Figure
2:
Cell 47: Sensing and Diagnostic Module