GM Service Manual Online
For 1990-2009 cars only

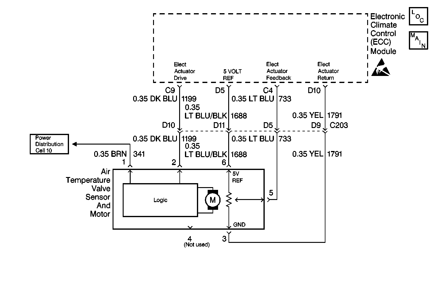
Object Number: 425171  Size: MF

Circuit Description

The air temperature valve sensor and motor is driven by the electronic climate control module to operate the air mix door. The position of the air temperature valve is adjusted in order to maintain the verified air-outlet temperature. A feedback potentiometer is used in the flat-pack motor so that the electronic climate control module will know the position of the air temperature valve. A low voltage at CKT 733 (LT BLU) (about 1.0 volt) represents a cold air temperature valve position and a high voltage on CKT 733 (LT BLU) (about 4.0 volts) represents a hot air temperature valve position. The electronic climate control module drives the air temperature valve sensor and motor through CKT 1199 (DK BLU) to the logic portion of the air temperature valve sensor and motor by applying 0-2.5-5 volts through this circuit. Applying 5.0 volts on CKT 1199 (DK BLU) to the logic portion of the air temperature valve sensor and motor will cause the air temperature valve to move to the full cold position. Applying 0.0 volts on CKT 1199 (DK BLU) to the logic portion of the air temperature valve sensor and motor will cause the air temperature valve to move to the full hot position. Applying approximately 2.5 volts on CKT 1199 (DK BLU) will cause the air temperature valve sensor and motor to stop.

Conditions for Setting the DTC

When the ignition switch is in the ON position, the electronic climate control module will detect DTC B0416 anytime CKT 733 (LT BLU) is near 5 volts or higher.

Action Taken When the DTC Sets

The electronic climate control module will drive the air temperature valve to the full cold position if the system is in one of the following modes:

    • UPPER OUTLET
    • BI-LEVEL
    • AUTO UPPER OUTLET/BI-LEVEL

The electronic climate control module will drive the air temperature valve to the full heat position if the system is in one of the following modes:

    • LOWER
    • DEFOG
    • DEFROST
    • AUTO LOWER

Conditions for Clearing the MIL/DTC

DTC B0416 will clear as soon as the fault goes away or has been repaired. The system will then return to normal operation. History DTCs can only be cleared by removing and restoring B+ or by using the scan tool.

Diagnostic Aids

    • The electronic climate control module may set class 2 lost communication DTCs when the body control module (BCM) or the vehicle control module (VCM) is being reprogrammed. After reprogramming, inspect for DTCs in the electronic climate control module. Clear any history U DTCs then resume diagnostics.
    • Visually inspect the air temperature valve sensor and motor and harness connector for loose or bent pins. If B+ has been removed from the electronic climate control module and then restored for any reason, the electronic climate control module system will (one time) drive the air temperature door to full hot and then to full cold positions when power is restored.

Test Description

The numbers below refer to the step numbers on the diagnostic table.

  1. This step inspects for a short to B+ on CKT 733 and CKT 1688.

  2. This step determines if a short to B+ is in the electronic climate control module and wiring or the air temperature valve sensor and motor.

  3. This step isolates the short to B+ to either the wiring or the electronic climate control module.

  4. This step repairs the short to B+ in CKT 1688 and CKT 733.

  5. This step inspects for an open in CKT 733 and CKT 1688.

  6. This step determines if the open is in CKT 733 and CKT 1688 or the electronic climate control module.

  7. This step inspects for an open in CKT 1791.

  8. This step inspects for a defective air temperature valve sensor and motor by temporarily installing a known good air temperature valve sensor and motor.

  9. This step replaces the defective air temperature valve sensor and motor.

  10. This step determines if the open is in CKT 1791 or in the electronic climate control module.

  11. This step replaces a defective electronic climate control module.

Step

Action

Value(s)

Yes

No

Tools Required

    • Scan Tool
    • J 39200 Digital Multimeter (DMM)
    • J 35616-A Connector Test Adapter Kit

1

Was the Diagnostic System Check performed?

--

Go to Step 2

Go to Diagnostic System Check

2

  1. Turn the ignition switch to the ON position.
  2. Test for battery voltage on the electronic climate control module connector terminal C4 to battery ground and terminal D5 to battery ground by backprobing the connector.

Is the voltage within the specified range?

9-16 V

Go to Step 3

Go to Step 6

3

  1. Turn the ignition switch to the OFF position.
  2. Disconnect the air temperature valve sensor and motor.
  3. Turn the ignition switch to the ON position.
  4. Test for battery voltage on the electronic climate control module connector terminal C4 and terminal D5 to battery ground by backprobing the connector.

Is the voltage within the specified range?

9-16 V

Go to Step 4

Go to Step 11

4

  1. Turn the ignition switch to the OFF position.
  2. Disconnect the electronic climate control module.
  3. Turn the ignition switch to the ON position.
  4. Test for battery voltage on the electronic climate control module connector terminal C4 to battery ground and terminal D5 to battery ground.

Is battery voltage present in any circuit?

--

Go to Step 5

Go to Step 14

5

Repair the short to B+ in CKT 733 (LT BLU) and CKT 1688 (LT BLU/BLK).

Is the repair complete?

--

Go to Diagnostic System Check

--

6

  1. Turn the ignition switch to the OFF position.
  2. Disconnect the air temperature valve sensor and motor connector.
  3. Turn the ignition switch to the ON position.
  4. Test for voltage on CKT 1688 (LT BLU/BLK) and CKT 733 (LT BLU) at the air temperature valve sensor and motor connector terminal 6 and terminal 5.

Does the voltage equal the specified value?

5 V

Go to Step 9

Go to Step 7

7

Inspect for an open in CKT 733 (LT BLU) and CKT 1688 (LT BLU/BLK).

Did you find an open?

--

Go to Step 8

Go to Step 14

8

Repair the open in CKT 733 and/or CKT 1688.

Is the repair complete?

--

Go to Diagnostic System Check

--

9

Test for continuity to ground at terminal 3 of the air temperature valve sensor and motor harness connector.

Is an open circuit present?

--

Go to Step 12

Go to Step 10

10

  1. Reconnect the air temperature valve sensor and motor connector to a known good air temperature valve sensor and motor.
  2. Reconnect the electronic climate control module.
  3. Turn the ignition switch to the ON position.
  4. Observe the air temperature valve sensor and motor while changing the temperature settings from 30°C (85°F) to 18°C (65°F), then to 30°C (85°F).

Does the test air temperature valve sensor and motor function normally while changing temperatures?

--

Go to Step 11

Go to Step 14

11

Replace the air temperature valve sensor and motor.

Is the replacement complete?

--

Go to Diagnostic System Check

--

12

Inspect for an open in CKT 1791 (YEL) (including the electronic climate control module).

Did you find an open?

--

Go to Step 13

Go to Step 14

13

Repair the open in CKT 1791 (YEL).

Is the repair complete?

--

Go to Diagnostic System Check

--

14

Replace the electronic climate control module.

Is the replacement complete?

--

Go to Diagnostic System Check

--