GM Service Manual Online
For 1990-2009 cars only
Makes
🢒
Chevrolet
🢒
2000
🢒
Blazer - 4WD - RHD
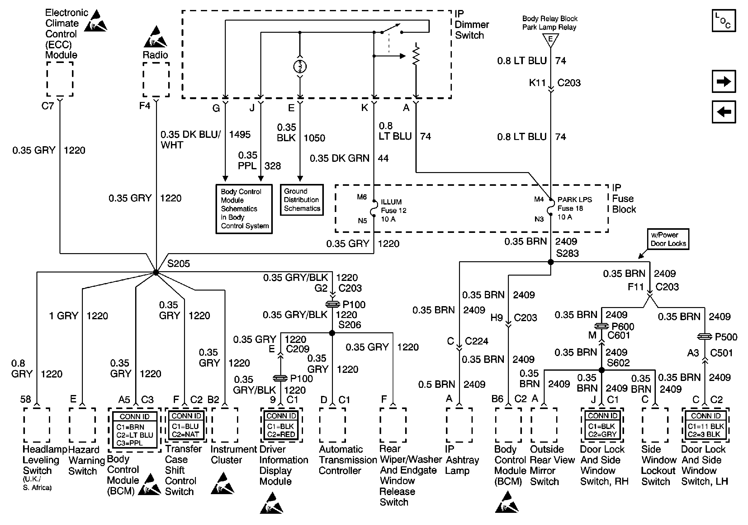
🢒 ILLUM and PARK LP Fuses
ILLUM and PARK LP Fuses
ILLUM and PARK LP Fuses
Power and Grounding Components
B/U LP, OXYSEN, ENG I, TRL B/U, VEH B/U and BTSI Fuses
PARK LP, FR PRK, LR PRK, RR PRK, and TRL PRK Fuses
Handling ESD Sensitive Parts Notice
Handling ESD Sensitive Parts Notice
PARK LP, FR PRK, LR PRK, RR PRK, and TRL PRK Fuses
Body Control System Connector End Views
Handling ESD Sensitive Parts Notice
Transfer Case Control Connector End Views
Handling ESD Sensitive Parts Notice
Driver Information Systems Connector End Views
Handling ESD Sensitive Parts Notice
Handling ESD Sensitive Parts Notice
Power Door Systems Connector End Views
Power Door Systems Connector End Views
Interior Lamps
SP203