GM Service Manual Online
For 1990-2009 cars only
Makes
🢒
Chevrolet
🢒
2001
🢒
Blazer - 4WD - RHD
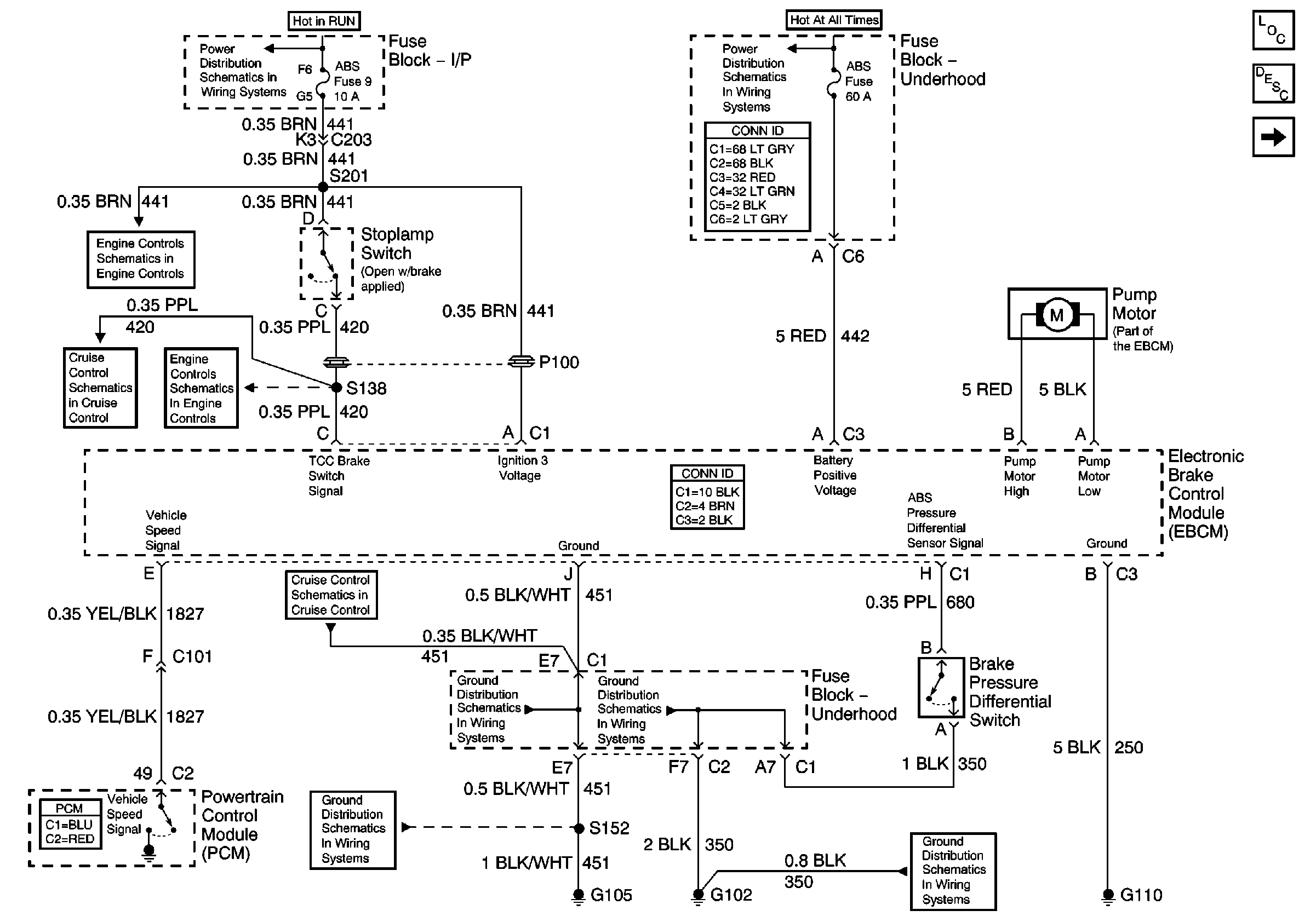
🢒 EBCM Power and Ground
EBCM Power and Ground
EBCM Power and Ground
Master Electrical Component List
ABS Description and Operation
Power, Ground and Wheel Speed Sensors
B+ Bus Bar
Ign RUN and START Bus Bar
Automatic Transmission Valve Controls
Cruise Control Schematics
Automatic Transmission Valve Controls
Cruise Control Schematics
G103 and G105
G102
G102
G103 and G105