GM Service Manual Online
For 1990-2009 cars only
Makes
🢒
Chevrolet
🢒
2002
🢒
Blazer - 4WD - RHD
🢒 Power
Power
Power
Master Electrical Component List
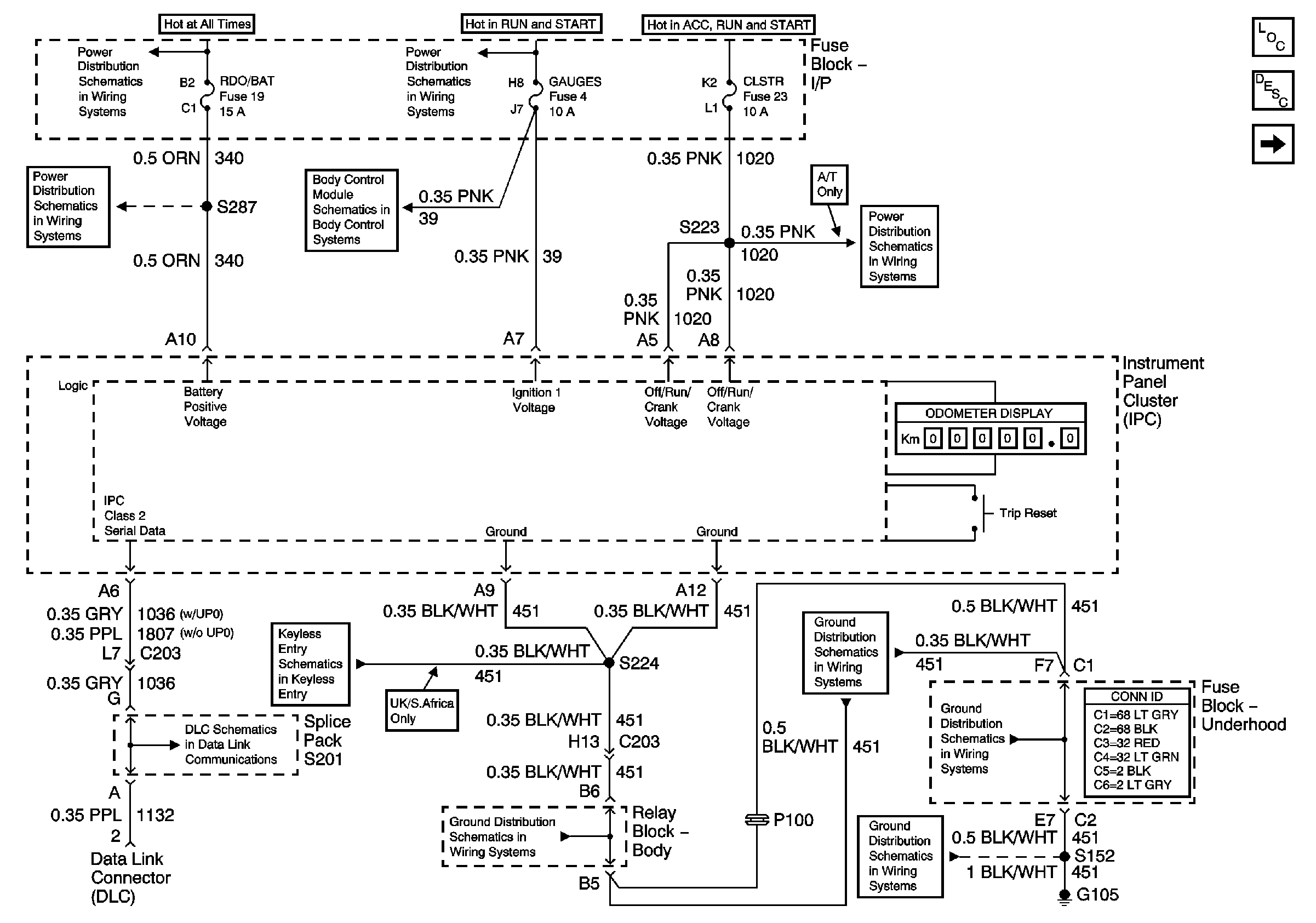
Instrument Cluster Description and Operation
Data Link Connector (DLC), PCM and Engine Oil Pressure Gauge Sensor
RDO BAT and AUX PWR Fuses
Ign START, RUN and ACC Bus Bar
RDO BAT and AUX PWR Fuses
Power, Ground and DLC
CLSTR Fuse
Keyless Entry Schematics
Splice Pack SP201 and Modules
G103 and G105
G103 and G105
G103 and G105
G103 and G105