GM Service Manual Online
For 1990-2009 cars only

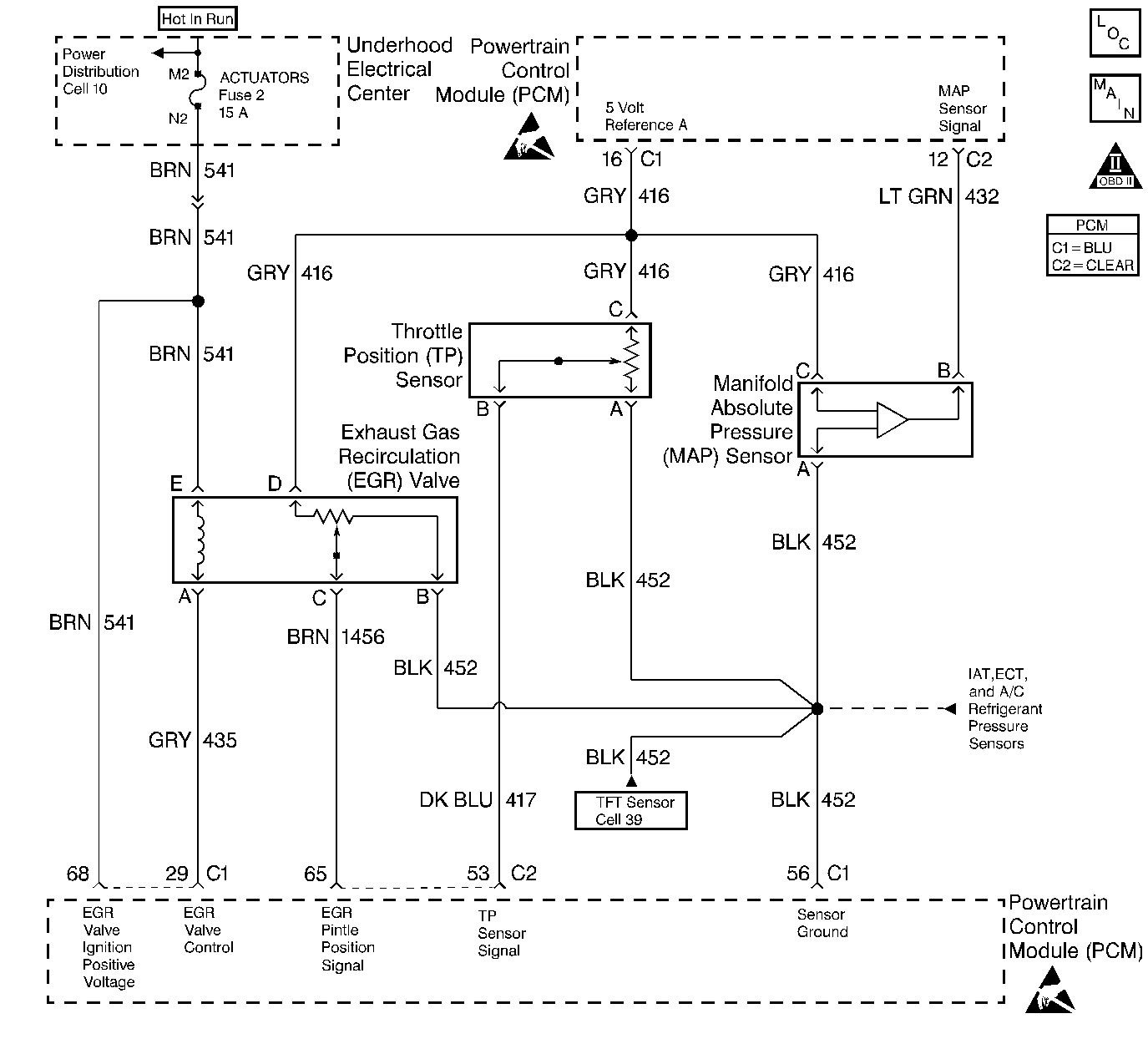
Object Number: 31554  Size: LF
Engine Controls Components
A/C Pressure, TP, MAP, ECT, IAT Sensors
OBD II Symbol Description Notice
Handling ESD Sensitive Parts Notice
Handling ESD Sensitive Parts Notice

Circuit Description

The Throttle Position (TP) sensor circuit provides a voltage signal that changes relative to throttle blade angle. The signal voltage will vary from less than 1 volt at closed throttle to about 4 volts at Wide Open Throttle (WOT). The TP signal is one of the most important inputs used by the PCM for fuel control and most of the PCM-controlled outputs. The PCM monitors throttle position and compares actual throttle position from the TP sensor to a predicted TP value calculated from engine speed. If the PCM detects an out of range condition, DTC P0121 will be set.

Conditions for Setting the DTC

    • No TP or MAP sensor DTCs set
    • The engine is running
    • MAP reading is less than 55 kPa
    • Throttle angle is steady
    • Predicted throttle angle is not close to actual throttle angle
    • Above conditions are present for longer than 10 seconds

Action Taken When the DTC Sets

    • The PCM will illuminate the malfunction indicator lamp (MIL) during the first trip in which the diagnostic test has been run and failed.
    • The PCM will store conditions which were present when the DTC set as Freeze Frame and Failure Records data.

Conditions for Clearing the MIL/DTC

    • The PCM will turn OFF the MIL during the third consecutive trip in which the diagnostic has been run and passed.
    • The History DTC will clear after 40 consecutive warm-up cycles have occurred without a malfunction.
    • The DTC can be cleared by using the scan tool.

Diagnostic Aids

Check for the following conditions:

    • Damaged or sticking throttle plate or IAC valve A throttle plate or IAC valve that allows too much airflow while the throttle should be closed may cause a high idle and DTC P0121 to be set. Refer to Idle Air Control System Check for diagnosis.
    • Skewed MAP signal or malfunctioning MAP sensor An incorrect MAP signal may cause the PCM to incorrectly calculate the predicted TP sensor value during high engine load situations. Check for an unusually low MAP reading. This condition can cause DTC P0121 to be set.
    • Poor connection at PCM. Inspect harness connectors for backed out terminals, improper mating, broken locks, improperly formed or damaged terminals, and poor terminal to wire connection.
    • Damaged harness. Inspect the wiring harness for damage. If the harness appears to be OK, observe the ECT display on the scan tool while moving connectors and wiring harnesses related to the sensor. A change in the display will indicate the location of the malfunction.

If DTC P0121 cannot be duplicated, the information included in the Fail Records data can be useful in determining vehicle mileage since the DTC was last set. If it is determined that the DTC occurs intermittently, performing the DTC P1122 and DTC P1121 Diagnostic Charts may isolate the cause of the malfunction.

Test Description

Number(s) below refer to the Step number(s) on the Diagnostic Table:

  1. An incorrect MAP signal may cause the PCM to incorrectly calculate the predicted TP sensor value during high engine load situations. Check for an unusually low MAP reading. This condition can cause DTC P0121 to be set.

  2. This vehicle is equipped with a PCM which utilizes an Electrically Erasable Programmable Read Only Memory (EEPROM). When the PCM is being replaced, the new PCM must be programmed. Refer to PCM Replacement and Programming Procedures in Powertrain Control Module (PCM) and Sensors.

DTC P0121 - TP System Performance

Step

Action

Value(s)

Yes

No

1

Was the Powertrain On-Board Diagnostic (OBD) System Check performed?

--

Go to Step 2

Go to Powertrain On Board Diagnostic (OBD) System Check

2

Important: If DTC P1635 is set, diagnose the other DTC first. Refer to DTC P1635 5 Volt Reference Circuit .

  1. Turn ON the ignition switch.
  2. Observe the MAP reading on scan tool Eng. 1 data list.

Is the MAP reading less than the specified value?

65 kPa

Go to Step 3

Go to Step 6

3

  1. Disconnect the MAP sensor.
  2. Connect a test light between the 5 volt reference A circuit and the MAP signal circuit at the MAP sensor harness connector
  3. Observe MAP reading on the scan tool.

Is MAP reading less than the specified value?

65 kPa

Go to Step 5

Go to Step 4

4

  1. Check the MAP signal circuit between the PCM and the MAP sensor for an open, short to ground, or short to the MAP ground circuit.
  2. If the MAP signal circuit is open or shorted, repair it as necessary. Refer to Repair Procedures in Electrical Diagnosis.

Was the MAP signal circuit open or shorted?

--

Go to Step 13

Go to Step 12

5

Replace the MAP sensor. Refer to Manifold Absolute Pressure Sensor Replacement .

Is action complete?

--

Go to Step 13

--

6

Observe the TP Angle reading on the scan tool while slowly opening the throttle.

Does TP Angle increase steadily and evenly from the closed throttle value to the wide open throttle value?

    • Closed throttle value is the first Value.
    • Wide open throttle value is the second Value.

0%

100%

Refer to Diagnostic Aids

Go to Step 7

7

  1. Disconnect the TP sensor.
  2. Observe the TP sensor reading on the scan tool.

Is the TP sensor reading near the specified value?

0V

Go to Step 8

Go to Step 9

8

  1. Connect a test light between the 5 volt reference A circuit and the TP sensor signal circuit at the TP sensor harness connector.
  2. Observe the TP sensor reading on the scan tool.

Is the TP sensor reading at the specified value?

5V

Go to Step 11

Go to Step 10

9

Check the following items:

    • TP signal circuit for a short to voltage
    • TP sensor ground circuit for high resistance between the PCM and the TP sensor
    • TP sensor ground circuit for a poor connection

If a problem is found, repair wiring harness as necessary. Refer to Electrical Diagnois.

Was a problem found?

--

Go to Step 13

Go to Step 12

10

Check the following items:

    • TP signal circuit or 5 volt reference A circuit for a poor connection.
    • TP signal circuit or 5 volt reference A circuit for high resistance between the PCM and the TP sensor.

If a problem is found, repair wiring harness as necessary. Refer to Electrical Diagnois.

Was a problem found?

--

Go to Step 13

Go to Step 12

11

Replace the TP sensor. Refer to Throttle Position Sensor Replacement .

Is action complete?

--

Go to Step 13

--

12

Replace the PCM.

Important: Replacement PCM must be programmed. Refer to Powertrain Control Module Replacement/Programming

--

Go to Step 13

--

13

  1. Review and record scan tool Fail Records data.
  2. Clear DTCs
  3. Operate the vehicle within Fail Records conditions as noted.
  4. Using a scan tool, monitor Specific DTC info for DTC P0121.

Does the scan tool indicate DTC P0121 failed this ign?

--

Go to Step 2

System OK