GM Service Manual Online
For 1990-2009 cars only

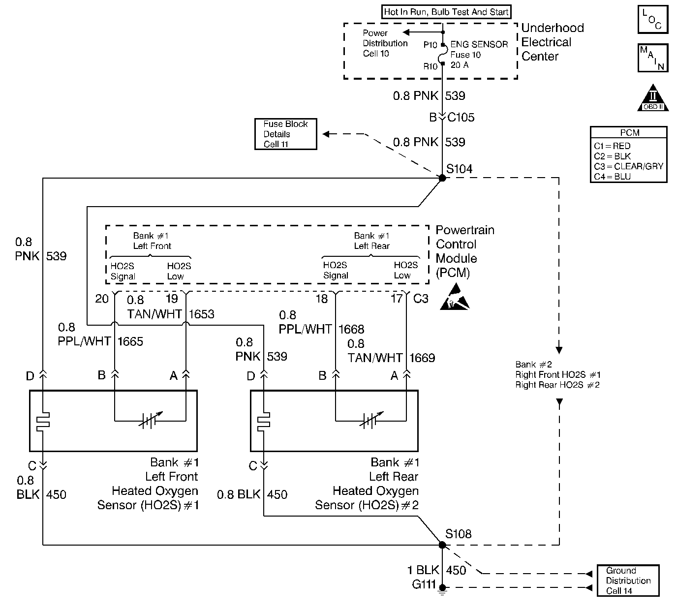
Object Number: 21639  Size: LF
Engine Controls Components
Heated Oxygen Sensors
OBD II Symbol Description Notice
Handling ESD Sensitive Parts Notice

Circuit Description

The PCM monitors the Heated Oxygen Sensor (HO2S) activity for 100 seconds. During this monitor period the PCM counts the number of times that the HO2S switches form rich to lean and lean to rich. When the PCM determines that the HO2S did not switch enough times, a DTC P1133 will set.

A lean to rich switch is determined when the HO2S voltage changes from less than 300 mV to greater than 600 mV. A rich to lean switch is determined when the HO2S voltage changes from more than 600 mV to less than 300 mV.

Conditions for Setting the DTC

    • DTCs P0100, P0102, P0103, P0107, P0108, P0117, P0118, P0123, P0200, P0372, P1371 not set.
    • System operating in Closed Loop
    • Engine speed greater than 1000 RPM but less than 1700 RPM.
    • MAF between 12 gm/s and 28 gm/s.
    • The PCM determines that within 100 seconds the HO2S lean to rich switches are less than 40 and rich to lean switches are less then 30.

Action Taken When the DTC Sets

    • The PCM will illuminate the Malfunction Indicator Lamp (MIL) on the second consecutive drive trip that the diagnostic runs and fails.
    • The PCM will record operating conditions at the time the diagnostic fails. The first time the diagnostic fails, this information will be stored in Failure Records. If the diagnostic reports a failure on the second consecutive drive trip, the operating conditions at the time of failure will be written to Freeze Frame and the Failure record will be updated.

Conditions for Clearing the MIL/DTC

    • A history DTC will clear after 40 consecutive warm-up cycles, if no failures are reported by this or any other non-emission related diagnostic.
    • A last test failed (Current DTC) will clear when the diagnostic runs and does not fail.
    • PCM battery voltage is interrupted.
    • Using a scan tool.

Diagnostic Aids

    • A malfunction in the HO2S heater circuits will cause a DTC P1133 to set. Check HO2S heater circuits for intermittent opens/connections.
    • An oxygen supply inside the HO2S is necessary for proper operation. This supply of oxygen is provided through the HO2S wires. All HO2S wires and connections should be inspected for breaks or contamination. Refer to Repair Procedures in Electrical Diagnosis (8A Cell 5).
    • Using Freeze Frame and/or Failure Records data may aid in locating an intermittent condition. If the DTC cannot be duplicated, the information included in the Freeze Frame and/or Failure Records data can be useful in determining how many miles since the DTC set. The Fail Counter and Pass Counter can also be used to determine how many ignition cycles the diagnostic reported a pass and/or a fail. Operate vehicle within the same freeze frame conditions (RPM, load, vehicle speed, temperature etc.) that were noted. This will isolate when the DTC failed.

For intermittents, refer to Symptoms .

Test Description

Number(s) below refer to step numbers on the diagnostic table.

  1. Determines if the fault is present. This test may take 5 minutes for the diagnostic to run.

  2. When DTCs P1133 and P1153 are set at the same time, is good indication that a fuel contamination problem is present.

  3. An exhaust leak 6-12 inches away from the HO2S can cause a DTC to set.

  4. Checks whether a good ground circuit is available.

  5. Checks the integrity of the signal circuit to the PCM.

  6. Certain RTV silicone gasket materials give off vapors that can contaminate the HO2S. There is also a possibility of silicone contamination caused by silicone in fuel. If it appears that the sensors are contaminated by silicon and all silicone sealant is a non silicone base, advise customer to try a different fuel company. A fuel filler restrictor missing, indicates leaded fuel may have been used.

Step

Action

Value(s)

Yes

No

1

Was the Powertrain On-Board Diagnostic (OBD) System Check performed?

--

Go to Step 2

Go to Powertrain On Board Diagnostic (OBD) System Check

2

Important: If any DTCs are set (Except P1153), refer to those DTCs before proceeding with this diagnostic table.

  1. Install the scan tool.
  2. Start and idle the engine until normal operating temperature is reached.
  3. Operate the vehicle within the parameters specified under Conditions for setting the DTC in the supporting text.
  4. Using a scan tool, monitor FAIL THIS IGN. under DTC Info.

Does the scan tool indicate DTC P1133 test failed?

--

Go to Step 3

Go to Diagnostic Aids

3

Did scan tool also indicate P1153 test failed?

--

Go to Step 8

Go to Step 4

4

  1. Inspect the exhaust system for leaks. Refer to Exhaust System Diagnosis.
  2. If an exhaust leak is found, repair as necessary.

Was an exhaust leak isolated?

--

Go to Step 2

Go to Step 5

5

Visually/physically inspect the following items:

    • Ensure that the Bank 1 HO2S 1 is securely installed.
    • Check for corrosion on terminals.
    • Check terminal tension (at Bank 1 HO2S 1 and at the PCM).
    • Check for damaged wiring.

Was a problem found in any of the above areas?

--

Go to Step 9

Go to Step 6

6

  1. Disconnect the Bank 1 HO2S 1 and jumper the HO2S low (PCM side) signal circuit to ground.
  2. Using a scan tool, monitor the Bank 1 HO2S 1 voltage.

Does the scan tool indicate voltage within specified values?

375-525 mV

Go to Step 7

Go to Step 10

7

  1. Jumper the Bank 1 HO2S 1 high and low (PCM side) signal circuits to ground.
  2. Using a scan tool, monitor the Bank 1 HO2S 1 voltage.

Does the scan tool indicate voltage below specified value?

200 mV

Go to Step 12

Go to Step 11

8

Important: Before replacing a sensor, the cause of the contamination must be determined and corrected. Check for the following conditions:

   • Fuel contamination.
   • Use of improper RTV sealant.
   • Engine oil/coolant consumption.

Replace the affected Heated Oxygen Sensor. Refer to Heated Oxygen Sensor Replacement .

Is the action complete?

--

Go to Step 13

--

9

Repair condition as necessary.

Is the action complete?

--

Go to Step 13

--

10

Repair open Bank 1 HO2S 1 low signal circuit or grounded Bank 1 HO2S 1 high signal circuit.

Is the action complete?

--

Go to Step 13

--

11

Repair open Bank 1 HO2S 1 high signal circuit or faulty PCM connections.

Is the action complete?

--

Go to Step 13

--

12

Replace Bank 1 HO2S 1. Refer to Heated Oxygen Sensor Replacement .

Is the action complete?

--

Go to Step 13

--

13

  1. Using the scan tool, select DTC, Clear Info.
  2. Start the engine and idle at normal operating temperature.
  3. Select DTC, Specific, then enter the DTC number which was set.
  4. Operate the vehicle within the conditions for setting this DTC as specified in the supporting text, if applicable.

Does the scan tool indicate that this test ran and passed?

--

Go to Step 14

Go to Step 2

14

Using the scan tool, select Capture Info, Review Info.

Are any DTCs displayed that have not been diagnosed?

--

Go to the applicable DTC table

System OK