GM Service Manual Online
For 1990-2009 cars only

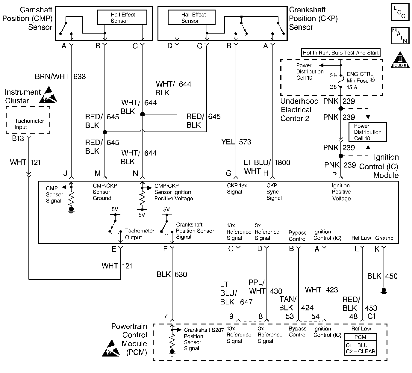
Object Number: 244305  Size: LF
Engine Controls Components
Ignition Control, Knock Sensors
OBD II Symbol Description Notice
Handling ESD Sensitive Parts Notice
Handling ESD Sensitive Parts Notice

Circuit Description

The Electronic Ignition system uses a waste spark method of spark distribution. In this type of ignition system, the ignition control module triggers the correct coil based on the sync signal received from the crankshaft position sensor, resulting in both spark plugs connected to the coil firing at the same time. The spark plug for the cylinder on the exhaust stroke requires a lower energy requirement to fire, leaving the remaining high voltage to fire the spark plug for the cylinder on the compression stroke.

During crank, the ignition control module monitors the CKP sync signal. The CKP sync signal is used to determine the correct cylinder pair to fire first. The CKP sync signal is used only by the ignition control module to initiate ignition coil firing sequence. It is not passed to the PCM. After the ignition control module processes the CKP sync signal, the ignition control module monitors the 18X CKP signal and sends 18X and 3X reference pulses to the PCM. When the PCM receives these pulses, the PCM will command all six injectors to allow a priming shot of fuel for all the cylinders. After the priming, the injectors are left OFF during the next six 3X reference pulses from the ignition control module. This allows each cylinder a chance to use the fuel from the priming shot. During this waiting period, the PCM receives a camshaft position signal pulse. The camshaft position signal allows the PCM to operate the injectors sequentially based on camshaft position. If the camshaft position signal is not present at start-up, the PCM will begin sequential fuel delivery with a 1 in 6 chance that fuel delivery is correct.

Diagnostic Aids

An intermittent may be caused by a poor connection, rubbed through wire insulation or a wire broken inside the insulation. Check for the following items:

    • Poor connection or damaged harness.
        Inspect the PCM harness and connectors for improper mating, broken locks, improperly formed or damaged terminals, poor terminal to wire connection, and damaged harness.
    • Malfunctioning Engine Coolant Temperature Sensor.
        Using a scan tool, compare Engine Coolant Temperature with Intake Air Temperature on a completely cool engine. Engine Coolant Temperature should be within 10°C of Intake Air Temperature. If not, replace the ECT sensor.
    • Throttle Position Sensor.
        If the TP angle is over 80%, the PCM may operate in clear flood mode. The PCM will not allow fuel delivery while operating in clear flood mode.

Test Description

Number(s) below refer to the step number(s) on the Diagnostic Table:

  1. Determines if the ignition control module (ICM) is receiving the 18X CKP Reference signal. If the 18X CKP signal to the ICM is not present, there will be no RPM, spark, or fuel injector pulses.

  2. Ensures that the ICM has the proper voltage supply and ground.

  3. Verifies that the ICM is supplying the proper sensor feed voltage.

  4. Check for the proper operation of the CKP Sync signal, ICM and related spark system components. Without the CKP Sync signal the ICM is unable to properly sequence the ignition coils.

  5. If the 18X and CKP Sync signals to the ICM or the 18X and 3X reference signals to the ICM short together the vehicle will not start and run. However, there will be spark and fuel injector pulses.

  6. This vehicle is equipped with a PCM which utilizes an Electrically Erasable Programmable Read Only Memory (EEPROM). When the PCM is being replaced, the new PCM must be programmed.

Engine Cranks But Will Not Run

Step

Action

Value(s)

Yes

No

1

Was the Powertrain On-Board Diagnostic (OBD) System Check performed?

--

Go to Step 2

Go to the Powertrain On Board Diagnostic (OBD) System Check

2

Important: Before proceeding with this diagnostic Table, ensure that the vehicle battery is fully charged.

Important: If any DTCs are stored as failed since code clear, diagnose the DTCs before continuing with this table.

  1. Check the fuses which supply ignition positive voltage to the following components:
  2. • Electronic ignition control module.
    • Fuel injectors.
  3. If either fuse is blown, locate and repair the short to ground in the affected ignition positive voltage circuit.

Was a problem found?

--

Go to the Powertrain On Board Diagnostic (OBD) System Check

Go to Step 3

3

  1. Turn the ignition switch to the OFF position.
  2. Install a fuel pressure gauge at the fitting on the fuel rail.
  3. Turn the ignition switch to the ON position.
  4. Observe the fuel pressure gauge.

Is the fuel pressure within the specified values and holding?

333-376 kPa (48-55 psi)

Go to Step 5

Go to Step 4

4

Is any fuel pressure indicated?

--

Go to the Fuel System Pressure Test

Go to the Fuel Pump Relay Circuit Diagnosis

5

  1. Turn the ignition switch to the OFF position.
  2. Remove the fuel pressure gauge from the fuel rail.
  3. Install the scan tool.
  4. Turn the ignition switch to the ON position.
  5. Select the Engine Data 1 display on the scan tool.
  6. Observe the engine RPM while cranking the engine.

Does the scan tool indicate an engine RPM?

--

Go to Step 17

Go to Step 6

6

  1. Turn the ignition switch to the OFF position.
  2. disconnect the ignition control module (ICM) connector.
  3. Turn the ignition switch to the ON position.
  4. Connect J 34132-B test light between the ignition positive feed and ground terminals in the ICM connector.

Is the test light ON?

--

Go to Step 8

Go to Step 7

7

  1. Leave the ICM connector disconnected.
  2. Connect the test light between the ignition positive feed and engine ground.

Is the test light ON?

--

Go to Step 39

Go to Step 40

8

  1. Turn the ignition switch to the OFF position.
  2. Reconnect the ICM connector.
  3. Disconnect the 18X crankshaft position (CKP) sensor connector.
  4. Turn the ignition switch to the ON position.
  5. Connect J 39200 Digital Multimeter (DMM) between the 18X CKP sensor feed and sensor ground terminals in the connector.

Does the DMM display a voltage near the specified value?

B+

Go to Step 9

Go to Step 11

9

Connect the DMM between the 18X CKP sensor signal and sensor ground terminals in the connector.

Does the DMM display a voltage near the specified values?

10V

Go to Step 10

Go to Step 14

10

Check for poor terminal connections at the 18X CKP sensor.

If a problem is found, repair as necessary. Refer to Wiring Repairs

Was a problem found?

--

Go to the Powertrain On Board Diagnostic (OBD) System Check

Go to Step 41

11

Connect the DMM between the 18X CKP sensor feed and engine ground.

Does the DMM display a voltage near the specified value?

B+

Go to Step 12

Go to Step 13

12

Turn the ignition switch to the OFF position.

Leave the 18X CKP sensor connector disconnected.

Disconnect the ICM connector.

Check the 18X CKP sensor ground for an open.

If a problem is found, repair as necessary. Refer to Wiring Repairs .

Was a problem found?

--

Go to the Powertrain On Board Diagnostic (OBD) System Check

Go to Step 38

13

Turn the ignition switch to the OFF position.

Leave the 18X CKP sensor connector disconnected.

Disconnect the ignition ICM connector.

Check the 18X CKP sensor feed for an open or short to ground.

If a problem is found, repair as necessary. Refer to Wiring Repairs .

Was a problem found?

--

Go to the Powertrain On Board Diagnostic (OBD) System Check

Go to Step 41

14

Leave the DMM connected.

Turn the ignition switch to the OFF position.

Disconnect the ICM connector.

Turn the ignition switch to the ON position.

Dies the DMM display a voltage near than the specified value?

10V

Go to Step 15

Go to Step 16

15

Locate and repair the short between the 18X CKP sensor signal circuit and the following circuit(s):

18X CKP sensor feed circuit.

Battery positive voltage.

Refer to Wiring Repairs .

Is action complete?

--

Go to the Powertrain On Board Diagnostic (OBD) System Check

--

16

Turn the ignition switch to the OFF position.

Disconnect the ICM connector.

Turn the ignition switch to the ON position.

Check the 18X CKP signal circuit for the following condition(s):

An open.

Short to ground or sensor ground.

If a problem is found, repair as necessary. Refer to Wiring Repairs .

Was a problem found?

--

Go to the Powertrain On Board Diagnostic (OBD) System Check

Go to Step 38

17

Turn the ignition switch to the OFF position.

Disconnect all of the fuel injector connectors.

Turn the ignition switch to the ON position.

Observe the fuel injector test light when installed in each injector connector.

Was the injector test light ON for any of the injectors?

--

Go to Step 18

Go to Step 19

18

Leave the fuel injector connectors disconnected.

Turn the ignition switch to the OFF position.

Disconnect the PCM connector.

Turn the ignition switch to the ON position.

Observe the injector test light in the injector connectors.

Was the test light ON for any of the injectors?

--

Go to Step 43

Go to Step 46

19

Leave the fuel injector connectors disconnected.

Leave the injector test light installed in the injector connector.

Observe the injector test light while cranking the engine (repeat for each injector).

Did the injector test light blink for each injector?

--

Go to Step 24

Go to Step 20

20

Did the injector test light blink for any of the injectors?

--

Go to Step 21

Go to Step 22

21

Turn the ignition switch to the OFF position.

Leave the injector connectors disconnected.

Disconnect the PCM connector.

Check for an open in the fuel injector control circuit(s) associated with the injector test light that did not blink.

If a problem is found, repair as necessary. Refer to Wiring Repairs .

Was a problem found?

--

Go to the Powertrain On Board Diagnostic (OBD) System Check

Go to Step 44

22

Leave the fuel injector connectors disconnected.

Turn the ignition switch to the ON position.

Connect a test light to ground.

Probe the ignition positive voltage feed circuit to each injector connector.

Is the test light ON?

--

Go to Step 44

Go to Step 23

23

Locate and repair the open ignition positive feed circuit to the fuel injectors. Refer to Wiring Repairs .

Is action complete?

--

Go to the Powertrain On Board Diagnostic (OBD) System Check

--

24

Turn the ignition switch to the OFF position.

Disconnect a spark plug wire from the spark plug.

Install J 2676 Spark Tester in the end of the spark plug wire.

Jumper the companion cylinder ignition wire to engine ground. The companion cylinder is the cylinder that shares the same ignition coil (i.e. 1/4, 2/5, 3/6).

Crank the engine while observing the spark tester. Spark should be observed.

Repeat the above test for each ignition wire, noting any cylinders that do not have spark.

Is spark available at all cylinders?

--

Go to Step 34

Go to Step 25

25

Is spark available at any cylinder?

--

Go to Step 30

Go to Step 26

26

Turn the ignition switch to the OFF position.

Disconnect the 18X CKP sensor connector.

Turn the ignition switch to the ON position.

Connect the DMM between the CKP Sync signal circuit and ground.

Does the DMM display a voltage near the specified value?

10V

Go to Step 27

Go to Step 28

27

Check for poor terminal connections at the 18X CKP sensor.

If a problem is found, repair as necessary. Refer to Wiring Repairs .

Was a problem found?

--

Go to the Powertrain On Board Diagnostic (OBD) System Check

Go to Step 41

28

Turn the ignition switch to the OFF position.

Disconnect the ICM connector.

turn the ignition switch to the ON position.

Check the CKP Sync signal circuit for a short to voltage or the 18X CKP sensor feed circuit.

If a problem is found, repair as necessary. Refer to Wiring Repairs .

Was a problem found?

--

Go to the Powertrain On Board Diagnostic (OBD) System Check

Go to Step 29

29

Turn the ignition switch to the OFF position.

Disconnect the ICM connector.

turn the ignition switch to the ON position.

Check for the following circuit condition(s):

The CKP Sync signal circuit for a short to ground or sensor ground.

An open CKP Sync signal circuit.

If a problem is found, repair as necessary. Refer to Wiring Repairs .

Was a problem found?

--

Go to the Powertrain On Board Diagnostic (OBD) System Check

Go to Step 38

30

Remove and visually/physically inspect the ignition coil(s) and the ignition wires associated with the cylinders that did not have spark. Ensure that the ignition wires, boots, coil(s), and coil towers are free of cracks and carbon tracking.

If a problem is found, replace the damaged ignition component(s). Refer to Ignition coil Replacement.

Refer to the Secondary Wiring in Ignition System.

Was a problem found?

--

Go to the Powertrain On Board Diagnostic (OBD) System Check

Go to Step 31

31

Measure the ignition coil secondary resistance.

If any resistance is outside the specified values, replace the malfunctioning ignition coil(s) as necessary. Refer to Ignition Coil(s) Replacement.

Was a problem found?

5K-8K ohms (5000 - 8000 ohms)

Go to the Powertrain On Board Diagnostic (OBD) System Check

Go to Step 32

32

Measure the resistance of the ignition wires associated with the cylinders that did not have spark.

Replace the ignition wire(s) that measure greater than the specified value. Refer to Secondary Wiring in Ignition System.

Was a problem found?

600 ohms/ft

Go to the Powertrain On Board Diagnostic (OBD) System Check

Go to Step 33

33

Connect a test light across the ignition module primary circuit (between the electronic ignition control module terminals) for the coil(s) associated with the cylinders which did not have spark.

Observe the test light while cranking the engine.

does the test light blink continuously while the engine is being cranked?

--

Go to Step 45

Go to Step 42

34

Remove the spark plugs from all of the cylinders.

Visually/physically inspect the spark plug electrodes.

did the spark plug inspection reveal excessive fouling?

--

Go to Engine Mechanical Diagnosis in Engine General Information

Go to Step 35

35

Refer to Diagnostic Aids to check for the following condition(s):

A short between the 18X CKP and CKP Sync signal inputs to the ICM.

A short between the 18X and 3X reference signal inputs to the PCM.

Stuck TP sensor.

Skewed ECT sensor.

Skewed or unresponsive MAP sensor.

If a problem is found, repair as necessary. Refer to Wiring Repairs .

Was a problem found?

--

Go to the Powertrain On Board Diagnostic (OBD) System Check

Go to Step 36

36

Test the fuel for contamination. Refer to Alcohol-in-Fuel Diagnosis.

If a problem is found, clean the fuel system and correct the contaminated fuel conditions as necessary.

Was a problem found?

--

Go to the Powertrain On Board Diagnostic (OBD) System Check

Go to Step 37

37

Repair the engine mechanical problem. Refer to Engine Mechanical Diagnosis in Engine General Information to diagnose the following condition(s):

Bent push rods.

Malfunctioning or incorrect camshaft

Leaking or sticky valves or rings.

Excessive valve deposits.

Loose or worn rocker arms.

weak valve springs.

Incorrect valve timing.

Leaking head gasket.

Is action complete?

--

Go to the Powertrain On Board Diagnostic (OBD) System Check

--

38

Check for poor terminal connections at the ICM.

If a problem is found, repair as necessary. Refer to Wiring Repairs .

Was a problem found?

--

Go to the Powertrain On Board Diagnostic (OBD) System Check

Go to Step 42

39

Locate and repair the open in the ICM ground circuit. Refer to Wiring Repairs .

Is action complete?

--

Go to the Powertrain On Board Diagnostic (OBD) System Check

--

40

Locate and repair the open in the ignition positive feed circuit to the ICM. Refer to Wiring Repairs .

Is action complete?

--

Go to the Powertrain On Board Diagnostic (OBD) System Check

--

41

Replace the 18X CKP sensor. Refer to Crankshaft Position Sensor Replacement.

Is action complete?

--

Go to the Powertrain On Board Diagnostic (OBD) System Check

--

42

Replace the ICM.

Refer to Ignition Control Module Replacement.

Is action complete?

--

Go to the Powertrain On Board Diagnostic (OBD) System Check

--

43

Locate and repair the short to ground in the fuel injector control circuit(s) associated with the injector test light(s) that stayed ON. Refer to Wiring Repairs .

Is action complete?

--

Go to the Powertrain On Board Diagnostic (OBD) System Check

--

44

Check for poor terminal connections at the PCM.

If a problem is found, repair as necessary. Refer to Wiring Repairs .

Was a problem found?

--

Go to the Powertrain On Board Diagnostic (OBD) System Check

Go to Step 46

45

Replace the ignition coil(s) associated with the cylinder(s) that did not have spark. Refer to Ignition Coil(s) Replacement.

Is action complete?

--

Go to the Powertrain On Board Diagnostic (OBD) System Check

--

48

Replace the PCM.

Important: Replacement PCM must be reprogrammed. Refer to Powertrain Control Module Replacement/Programming .

Is action complete?

--

Go to the Powertrain On Board Diagnostic (OBD) System Check

--