GM Service Manual Online
For 1990-2009 cars only

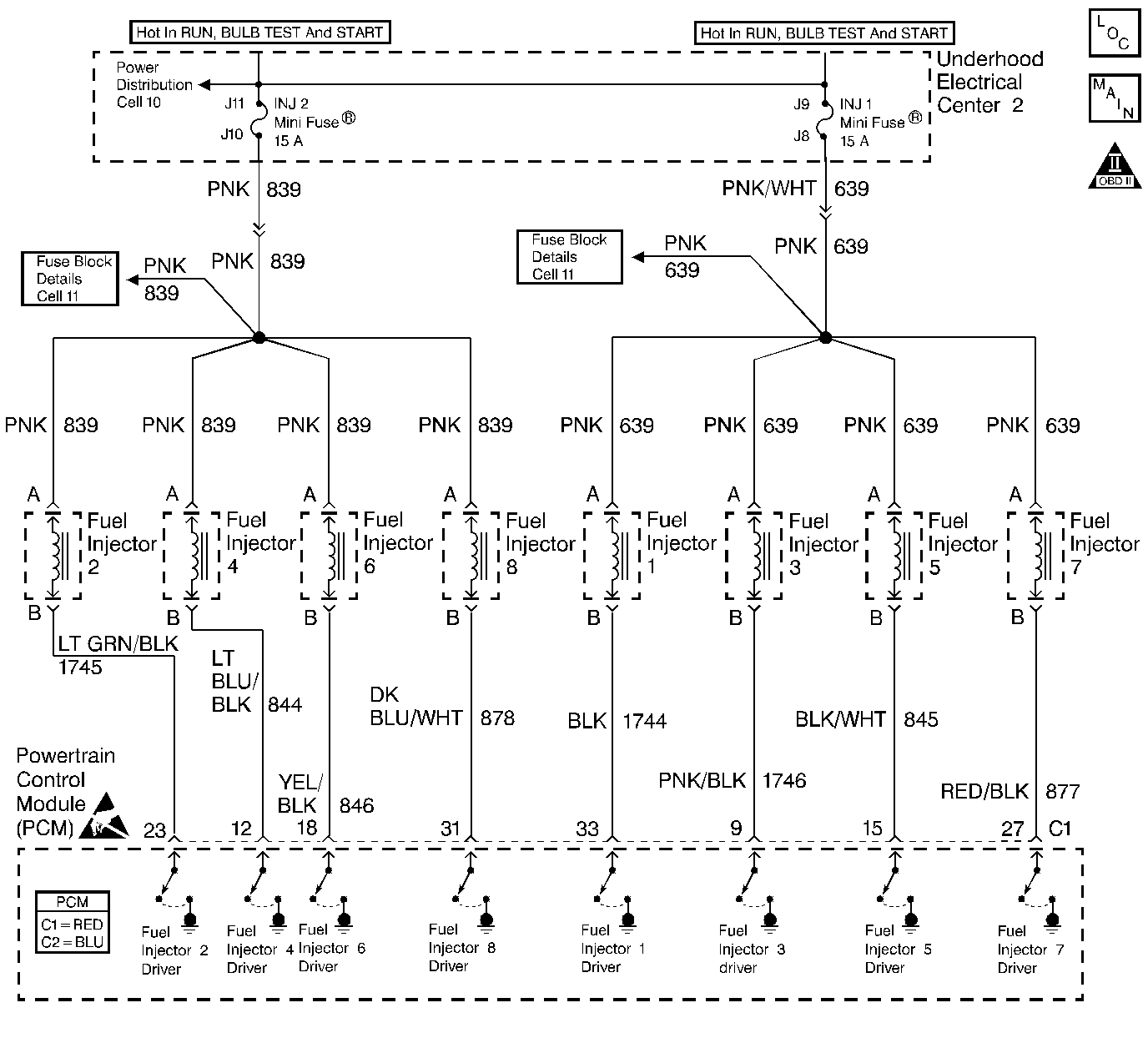
Object Number: 218755  Size: LF
Engine Controls Components
Injector Circuits
OBD II Symbol Description Notice
Handling ESD Sensitive Parts Notice

Circuit Description

The PCM will enable an injector on the intake stroke of each cylinder. Individual cylinder fuel control is referred to as Sequential Multiport Fuel Injection (SFI).

Ignition voltage is supplied directly to the fuel injectors. The PCM controls each injector by grounding the control circuit via an internal switch called a driver. The primary function of the driver is to supply the ground for the component being controlled.

Diagnostic Aids

    • If an injector is disconnected while the engine is operating the injector driver will be disabled for the entire ignition cycle.
    • When the injector driver is disabled, an engine misfire will be apparent and a misfire DTC will set.

For an intermittent condition , refer to Symptoms .

Test Description

The numbers below refer to the step numbers on the diagnostic table.

  1. This step determines if a malfunction is present. For any test that requires probing the PCM or a component harness connector, use the Connector Test Adapter Kit J 35616-A. Using this kit prevents damage to the harness connector terminals.

  2. There are two ways to isolate a malfunctioning injector circuit:

  3. • DTC P0300 indicates a misfire is present. So use misfire current counters to locate the cylinder that is misfiring.
    •  If no misfire DTC is present, Start and idle the engine while monitoring misfire current counters. If a misfire is present, the misfire current counters increase for a cylinder that has a misfire.
  4. Test injector connections before replacing the injector. A faulty connection causes an inoperative injector.

  5. Tests for an ignition feed circuit that is shorted to ground.

Disconnecting the PCM allows using the DMM J 39200 to test continuity of the circuits. This will aid in locating an open or shorted circuit.

Fuel Injector Circuit Check

Step

Action

Value(s)

Yes

No

1

Did you perform the Powertrain On-Board Diagnostic (OBD) System Check?

--

Go to Step 2

Go to Powertrain On Board Diagnostic (OBD) System Check

2

Important: This table assumes that there are no Ignition Coil/Module circuit malfunctions or mechanical malfunctions. If you were not sent here from DTC P0300, refer to DTC P0300 before proceeding with this table.

  1. Install the scan tool.
  2. Start and idle the engine.
  3. Monitor all the Misfire Cur. Counters on the Misfire Data List (There are a total of 8 counters. One counter per cylinder) using a scan tool.

Are any of the Misfire Cur. Counters incrementing?

--

Go to Step 4

Go to Step 3

3

Monitor the Misfire Hist. Counters on the Misfire Data List (There are a total of 8 counters. One counter per cylinder) using a scan tool.

Does any of the Misfire Hist. Counters indicate a number other than 0.0 counts?

--

Go to Step 17

Go to Diagnostic Aids

4

Are the injector fuses OK?

--

Go to Step 5

Go to Step 8

5

  1. Turn OFF the ignition.
  2. Disconnect the injector(s) harness that the Misfire Cur counter was incrementing for.
  3. Turn ON the ignition leaving the engine OFF.
  4. Using the test lamp J 35616-200 connected to ground, probe the injector harness ignition feed circuit. Refer to Probing Electrical Connectors in Wiring Systems.

Does the test lamp illuminate?

--

Go to Step 6

Go to Step 10

6

  1. Turn OFF the ignition.
  2. Connect the injector test lamp (J 34730-2C) to isolated injector harness.
  3. Start engine and idle.

Does the test lamp blink?

--

Go to Step 7

Go to Step 11

7

  1. Inspect the injector harness terminals for proper terminal tension. Refer to Intermittents and Poor Connections Diagnosis in Wiring Systems.
  2. If you find a poor connection, repair as necessary. Refer to Repairing Connector Terminals in Wiring Systems.

Did you find and correct the condition?

--

System OK

Go to Step 15

8

  1. Turn OFF the ignition.
  2. Disconnect the four injector harness connectors related to the fuse that was open.
  3. Using the test lamp J 35616-200 connected to B+, probe the injector ignition feed circuits of one of the injector harnesses that are disconnected.

Does the test lamp illuminate?

--

Go to Step 13

Go to Step 9

9

Important: Return to this diagnostic after you perform the Fuel Injector Coil Test.

Perform the Fuel Injector Coil Test. Refer to Fuel Injector Solenoid Coil Test - Engine Coolant Temperature Between 10-35 Degrees C (50-95 Degrees F) .

Did you isolate a fuel injector condition?

11.4ohms

Go to Step 15

Go to Step 14

10

Repair the injector ignition feed circuit to isolated injector. Refer to Wiring Repairs in Wiring Systems.

Is the action complete?

--

System OK

--

11

  1. Turn OFF the ignition.
  2. Disconnect the PCM connector C1 located on the opposite side of the manufacturer's logo. Refer to Powertrain Control Module Replacement/Programming .
  3. Inspect the PCM connector terminals for poor connections. Refer to Intermittents and Poor Connections Diagnosis in Wiring Systems.
  4. If you find a poor connection, repair as necessary. Refer to Repairing Connector Terminals in Wiring Systems.
  5. Test the injector driver circuit for an open, short to voltage, or short to ground.

Is the injector driver circuit open or shorted?

--

Go to Step 12

Go to Step 16

12

Repair injector driver circuit for an open, short to voltage, or short to ground. Refer to Wiring Repairs in Wiring Systems.

Is the action complete?

--

System OK

--

13

Repair the grounded ignition feed circuit to the injectors. Refer to Wiring Repairs in Wiring Systems.

Is the action complete?

--

System OK

--

14

Repair intermittent short to ground in the injector ignition feed circuit. Refer to Wiring Repairs in Wiring Systems.

Is the action complete?

--

System OK

--

15

Replace the faulty injector(s) that was isolated. Refer to Fuel Injector Replacement .

Is the action complete?

--

System OK

--

16

Important:: Program the replacement PCM. Refer to Powertrain Control Module Replacement/Programming .

Replace the PCM.

Is the action complete?

--

System OK

--

17

  1. Inspect the appropriate injector circuit for the following:
  2. • Poor connections at the injector and the PCM terminal. Refer to Intermittents and Poor Connections Diagnosis in Wiring Systems.
    • Intermittent shorts to ground
    • Intermittent opens
  3. If a condition is found, repair the circuit as necessary. Refer to Wiring Repairs in Wiring Systems.

Did you find and correct the condition?

--

System OK

Go to Symptoms