GM Service Manual Online
For 1990-2009 cars only

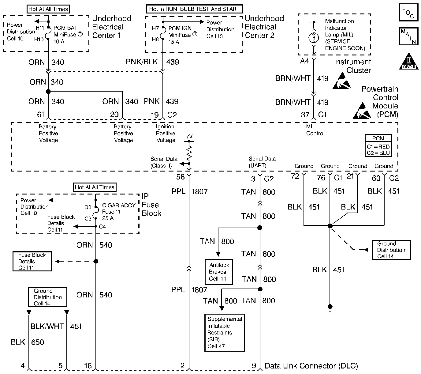
Object Number: 218506  Size: LF
Engine Controls Components
Power, Ground and MIL
OBD II Symbol Description Notice
Handling ESD Sensitive Parts Notice
Handling ESD Sensitive Parts Notice

Circuit Description

The PCM continuously monitors the system voltage. The system voltage information is taken from the PCM's ignition feed circuits. Voltages below 8.0 volts or above 17.1 volts causes improper system operation and/or component damage. The PCM operates in a default mode if a PCM voltage DTC sets. If the system voltage is low the PCM raises the idle speed in order to increase the generator output. The PCM disables most outputs to protect the hardware if the system voltage is high. A scan tool may not display data if system voltage is outside this range. Use a DMM in order to monitor the system voltage in order to verify if the fault is currently present.

Conditions for Running the DTC

    • The engine run time is longer than 10 seconds.
    • The engine speed is greater than 1000 RPM.
    • The vehicle speed is greater than 8 km/h (5 mph).

Conditions for Setting the DTC

    • The PCM senses system voltage below 8.0 volts.
    • All the above conditions are present for 5 seconds.

Action Taken When the DTC Sets

    • The PCM stores DTC P0562 in memory when the diagnostic runs and fails.
    • The Malfunction Indicator Lamp (MIL) will not illuminate.
    • The PCM will record the operating conditions at the time the diagnostic fails. The PCM stores this information in Failure Records.
    • The PCM will command a high idle speed.
    • The transmission defaults to third gear.
    • The TCC operation is inhibited.

Conditions for Clearing the DTC

    • A last test failed, or current DTC, clears when the diagnostic runs and does not fail.
    • A history DTC will clear after 40 consecutive warm-up cycles, if no failures are reported by this or any other non-emission related diagnostic.
    • Use a scan tool in order to clear the DTC.

Diagnostic Aids

    • An extremely low voltage (below 7.5 volts) may cause the loss of serial data and the MIL may not function. An open ignition feed circuit causes a no start and the MIL will not illuminate. A low system voltage may cause other DTCs to set.
    • Using Freeze Frame and/or Failure Records data may aid in locating an intermittent condition. If you cannot duplicate the DTC, the information included in the Freeze Frame and/or Failure Records data can aid in determining how many miles since the DTC set. The Fail Counter and Pass Counter can also aid determining how many ignition cycles the diagnostic reported a pass and/or a fail. Operate the vehicle within the same freeze frame conditions (RPM, load, vehicle speed, temperature etc.) that you observed. This will isolate when the DTC failed.

For an intermittent, refer to Symptoms .

Test Description

The numbers below refer to the step numbers on the diagnostic table.

  1. This step verifies the fault is present.

Step

Action

Value(s)

Yes

No

1

Did you perform the Powertrain On-Board Diagnostic (OBD) System Check?

--

Go to Step 2

Go to Powertrain On Board Diagnostic (OBD) System Check

2

Important: Ensure the battery is fully charged before proceeding with this diagnostic.

Monitor the Ignition 1 voltage using the scan tool.

Does the scan tool display the specified value?

B+

Go to Charging System Check in Engine Electrical

Go to Step 3

3

Inspect the PCM IGN fuse.

IS the fuse open?

--

Go to Step 6

Go to Step 4

4

  1. Turn OFF the ignition.
  2. Disconnect the PCM connector C2 located on the same side as the manufacturer's logo. Refer to Powertrain Control Module Replacement/Programming .
  3. Turn ON the ignition leaving the engine OFF.
  4. Measure the voltage at terminal (C2-19) for the ignition feed circuit using the DMM J 39200 .

IS the voltage at the specified value?

B+

Go to Step 7

Go to Step 5

5

Test the continuity of the ignition feed circuit using the DMM J 39200 . Refer to Testing for Continuity in Wiring Systems.

Does the DMM display continuity below the specified value?

5 ohms

Go to Step 7

Go to Step 6

6

  1. Repair the ignition feed circuit to the PCM for an open or a short to ground. Refer to Wiring Repairs in Wiring Systems.
  2. Replace the fuse if necessary.

Is the action complete?

--

Go to Step 9

--

7

  1. Inspect for poor connections at the PCM. Refer to Intermittents and Poor Connections Diagnosis in Wiring Systems.
  2. If you find a poor connection repair as necessary. Refer to Repairing Connector Terminals in Wiring Systems.

Did you find and correct the condition?

--

Go to Step 9

Go to Step 8

8

Important:: Program the replacement PCM. Refer to Powertrain Control Module Replacement/Programming .

Replace the PCM.

Is the action complete?

--

Go to Step 9

--

9

  1. Select the Diagnostic Trouble Code (DTC) option and the Clear DTC Information option using the scan tool.
  2. Idle the engine at the normal operating temperature.
  3. Select the Diagnostic Trouble Code (DTC) option and the Specific DTC option, then enter the DTC number using the scan tool.
  4. Operate the vehicle within the Conditions for Running the DTC as specified in the supporting text, if applicable.

Does the scan tool indicate that this test ran and passed?

--

Go to Step 10

Go to Step 2

10

Select the Capture Info option and the Review Info option using the scan tool.

Does the scan tool display any DTCs that you have not diagnosed?

--

Go to the applicable DTC table

System OK