GM Service Manual Online
For 1990-2009 cars only
Makes
🢒
Chevrolet
🢒
1999
🢒
Camaro
🢒 BCM and Rear Compartment Lid Release Components
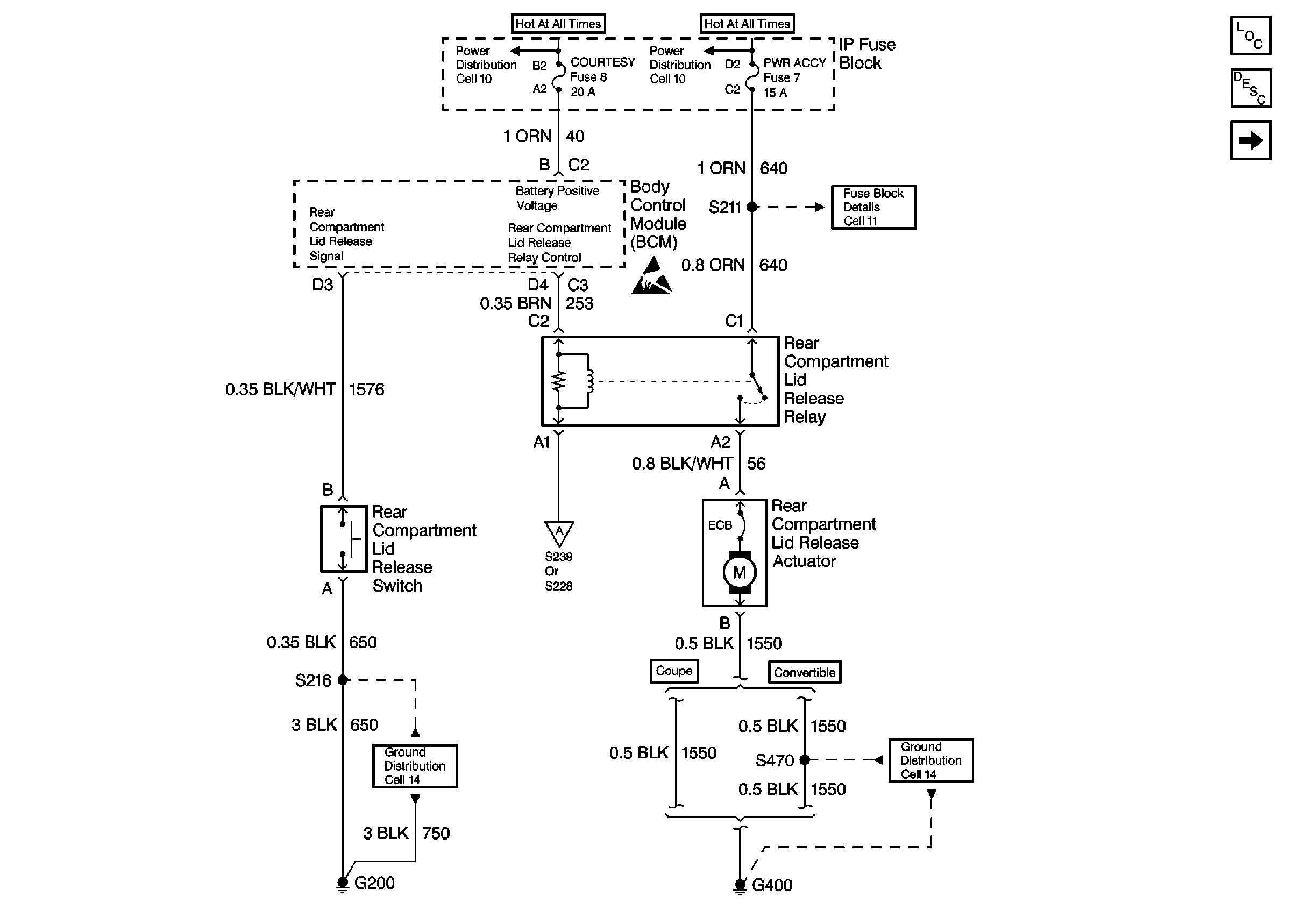
BCM and Rear Compartment Lid Release Components
BCM and Rear Compartment Lid Release Components
Body Rear End Components
Rear Compartment Lid Release Circuit Description
DRL Module, Park Brake Switch, and Park/Neutral Position Switch
Fusible Links, IP Fuse Block, and Underhood Electrical Centers
Fusible Links, IP Fuse Block, and Underhood Electrical Centers
I/P Fuses 7, 9, 10 and 11
Handling ESD Sensitive Parts Notice
DRL Module, Park Brake Switch, and Park/Neutral Position Switch
G200 Door Locks, Mirrors, Windows
G400 Chevrolet