GM Service Manual Online
For 1990-2009 cars only

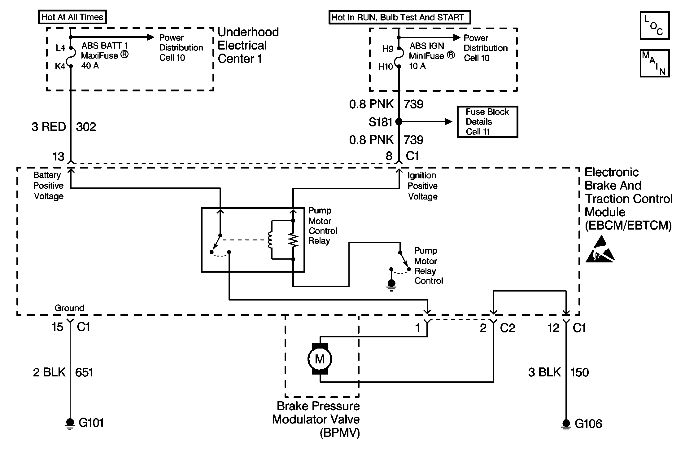
Object Number: 213285  Size: MF
ABS Components
Antilock Brake System Schematics

Circuit Description

The pump motor is an integral part of the BPMV, while the pump motor relay is integral to the EBCM/EBTCM. The pump motor relay is not engaged during normal system operation. When ABS or TCS operation is required the EBCM/EBTCM activates the pump motor relay and battery power is provided to the pump motor.

Conditions for Setting the DTC

    • Pump motor voltage is not present 60 milliseconds after activation of the pump motor relay.
    • Pump motor voltage is present for more than 2.5 seconds with no activation of the pump motor relay.
    • Pump motor voltage is not present for 40 milliseconds after the pump motor relay is commanded off.

Action Taken When the DTC Sets

    • A malfunction DTC stores.
    • The ABS/TCS disables.
    • The amber ABS/TCS indicator(s) turn on.
    • The Red BRAKE Warning indicator turns on.

Conditions for Clearing the DTC

    • The condition responsible for setting the DTC no longer exists and the scan tool Clear DTCs function is used.
    • 100 ignition cycles pass with no DTCs detected.

       Important: After the DTC is cleared using ignition cycle default, the vehicle must be driven above 12 Km/h (8 mph) for the ABS/TCS indicator(s) to turn off.

Diagnostic Aids

    • It is very important that a thorough inspection of the wiring and connectors be performed. Failure to carefully and fully inspect wiring and connectors may result in misdiagnosis, causing part replacement with reappearance of the malfunction.
    • Thoroughly inspect any circuitry that may be causing the complaint for the following conditions:
       - Backed out terminals
       - Improper mating
       - Broken locks
       - Improperly formed or damaged terminals
       - Poor terminal-to-wiring connections
       - Physical damage to the wiring harness
    • The following conditions may cause an intermittent malfunction:
       - A poor connection
       - Rubbed-through wire insulation
       - A broken wire inside the insulation
    • If an intermittent malfunction exists refer to Troubleshooting Procedures Cell 4 in Electrical Diagnosis for further diagnosis.

Test Description

The numbers below refer to step numbers on the diagnostic table.

  1. This step checks for a short to ground in CKT 302.

  2. This step checks for an open in CKT 302.

DTC C0110 Pump Motor Circuit Malfunction

Step

Action

Value(s)

Yes

No

1

Was the Diagnostic System Check performed?

--

Go to Step 2

Go to Diagnostic System Check - ABS

2

Inspect the 40A ABS BATT 1 Maxifuse® , in the Underhood Electrical Center 1.

Is the fuse OK?

--

Go to Step 7

Go to Step 3

3

  1. Install a new 40A ABS BATT Maxifuse®.
  2. Cycle the ignition switch from the OFF to RUN position, engine OFF.
  3. Using a scan tool in ABS/TCS Special Functions attempt to run the AUTOMATED test.
  4. Recheck the 40A ABS BATT 1 Maxifuse® fuse.

Is the fuse OK?

--

Go to Step 16

Go to Step 4

4

  1. Turn the Ignition switch to the OFF position.
  2. Remove the 40A ABS BATT 1 Maxifuse®.
  3. Disconnect the EBCM/EBTCM connector C1.
  4. Connect the J 39700 Universal Pinout Box using the J 39700-530 cable adapter to the EBCM/EBTCM harness connector only.
  5. Using J 39200 DMM, measure the resistance between terminals 13 and 15 of J 39700 .

Is the resistance within the range specified in the value(s) column?

OL (infinite)

Go to Step 5

Go to Step 12

5

  1. Disconnect the EBCM/EBTCM pump motor connector C2.
  2. Connect a 10A fused jumper wire between the pump motor connector C2 terminal 1 and battery voltage.
  3. Connect a jumper wire between the pump motor connector C2 terminal 2 and ground. Only attempt to run the pump motor for 5 seconds.
  4. Disconnect the jumper wires.
  5. Inspect the 10A fuse in the jumper wire.

Is the fuse OK?

--

Go to Step 11

Go to Step 6

6

Replace the BPMV. Refer to Brake Pressure Modulator Valve Replacement .

Is the replacement complete?

--

Go to Step 16

--

7

  1. Turn the Ignition switch to the OFF position.
  2. Disconnect the EBCM/EBTCM connector C1.
  3. Connect J 39700 Universal Pinout Box using the J 39700-530 cable adaptor to the EBCM/EBTCM harness connector C1 only.
  4. Using J 39200 DMM, measure the resistance between terminals 12 and 15 of J 39700 .

Is the resistance within the range specified in the value(s) column?

0-5 ohms

Go to Step 9

Go to Step 8

8

Repair CKT 150 for an open or high resistance. Refer to Repair Procedures Cell 5 in Electrical Diagnosis.

Is the repair complete?

--

Go to Step 16

--

9

  1. Install the fuse if removed.
  2. Using J 39200 DMM, measure the voltage at the 40A ABS BATT 1 Maxifuse® by probing between the fuse test terminals and a good ground.

Is the voltage within the range specified in the value(s) column?

Battery volts

Go to Step 10

Go to Power Distribution Cell 10 in Electrical Diagnosis

10

Using J 39200 DMM, measure the voltage at terminal 13 of J 39700 .

Is the voltage within the range specified in the value(s) column?

Battery volts

Go to Step 14

Go to Step 13

11

Replace EBCM/EBTCM. Refer to Electronic Brake Control Module Replacement .

Is the replacement complete?

--

Go to Diagnostic System Check - ABS

--

12

Repair short to ground in CKT 302. Refer to Repair Procedures Cell 5 in Electrical Diagnosis.

Is the repair complete?

--

Go to Step 16

--

13

Repair open in CKT 302. Refer to Repair Procedures Cell 5 in Electrical Diagnosis.

Is the repair complete?

--

Go to Step 16

--

14

  1. Disconnect the EBCM/EBTCM pump motor connector C2.
  2. Connect a 10A fused jumper wire between the pump motor connector C2 terminal 1 and battery voltage.
  3. Connect a jumper wire between the pump motor connector C2 terminal 2 and ground. Only attempt to run the pump motor for 5 seconds.
  4. Disconnect the jumper wires.
  5. Inspect the 10A fuse in the jumper wire.

Is the fuse OK?

--

Go to Step 15

Go to Step 6

15

  1. Zero the J 39200 DMM leads.
  2. Using J 39200 DMM, measure the resistance between terminals 1 and 2 of the pump motor connector C2.

Is the resistance within the range specified in the value(s) column?

0-4 ohms

Go to Step 11

Go to Step 6

16

  1. Reconnect all previously disconnected components.
  2. Using a scan tool clear the DTC.
  3. Remove the scan tool from the DLC.
  4. Carefully drive the vehicle above 12 km/h (8 mph) for several minutes.

Does the DTC reset as a current DTC?

--

Go to Step 2

Go to Diagnostic System Check - ABS