GM Service Manual Online
For 1990-2009 cars only

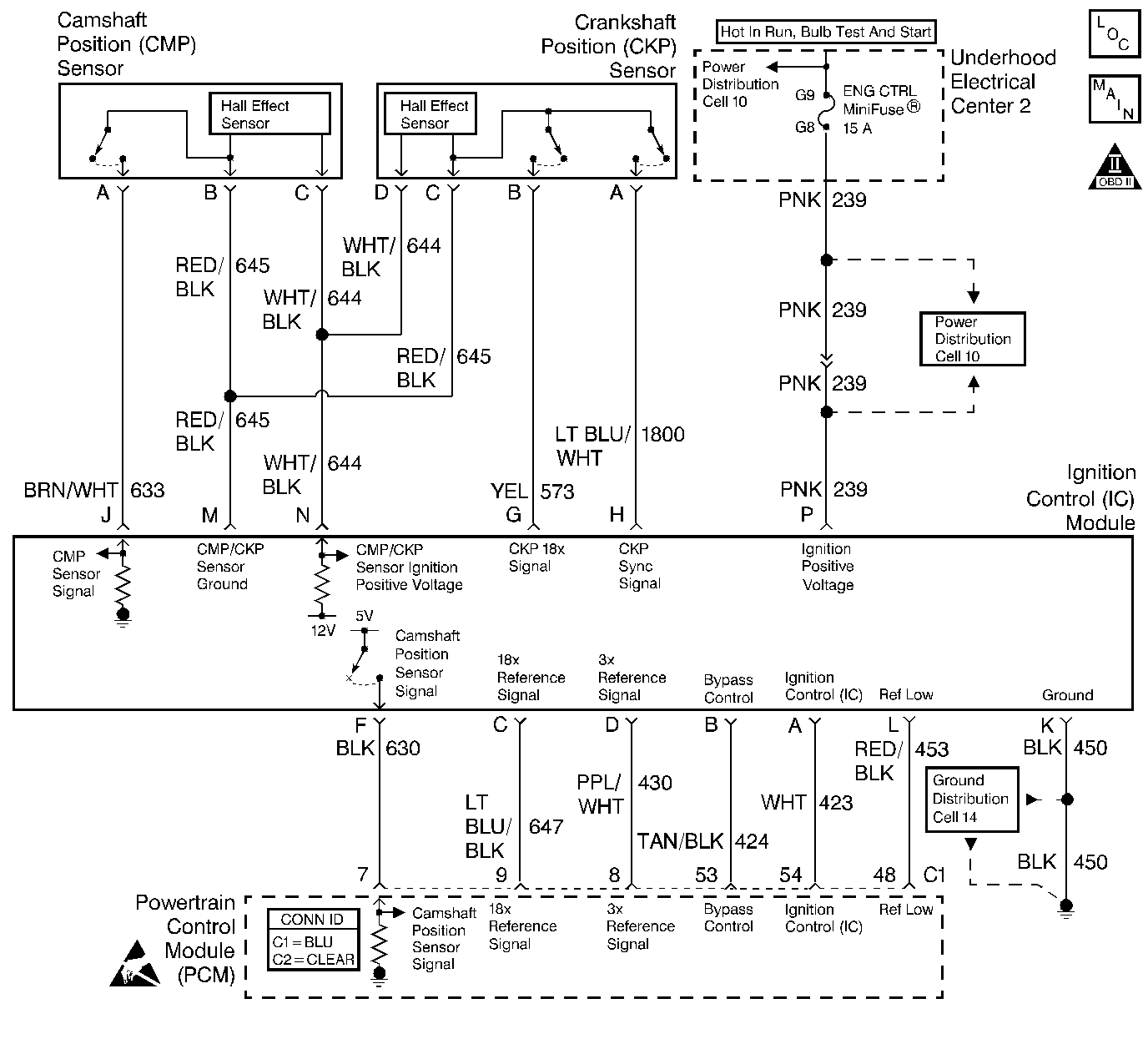
Object Number: 368128  Size: LF
Engine Controls Components
Ignition Control, Knock Sensors
OBD II Symbol Description Notice
Handling ESD Sensitive Parts Notice

Circuit Description

The camshaft position PCM input is produced by the ignition control module. The ICM produces the camshaft position PCM input by filtering the Camshaft Position (CMP) sensor pulses when the engine is running and CKP sync pulses are also being received. The PCM uses the camshaft position PCM input pulses to initiate sequential fuel injection and to determine crankshaft position for the misfire diagnostic. The PCM constantly monitors the number of pulses on the camshaft position PCM input circuit and compares the number of camshaft position PCM input pulses to the number of 18X reference pulses and the number of 3X reference pulses being received. If the PCM receives an incorrect number of pulses on the camshaft position PCM input circuit, DTC P0341 will set and the PCM will initiate injector sequence without the camshaft position PCM input with a one in six chance that injector sequence is correct. The engine will continue to start and run normally, although the misfire diagnostic will be disabled.

Conditions for Running the DTC

The engine is running (3X reference pulses are being received).

Conditions for Setting the DTC

No cam sensor reference pulses are not received in one engine cycle (720 degrees of crankshaft rotation).

Action Taken When the DTC Sets

    • The PCM will illuminate the malfunction indicator lamp (MIL) during the second consecutive trip in which the diagnostic test has been run and failed.
    • The PCM will store conditions which were present when the DTC set as Freeze Frame and Failure Records data.

Conditions for Clearing the MIL/DTC

    • The PCM will turn OFF the MIL during the third consecutive trip in which the diagnostic has been run and passed.
    • The History DTC will clear after 40 consecutive warm-up cycles have occurred without a malfunction.
    • The DTC can be cleared by using the scan tool.

Diagnostic Aids

An intermittent may be caused by a poor connection, rubbed through wire insulation or a wire broken inside the insulation. Check for the following conditions:

    • Faulty Ignition Coil - Remove the ignition coils and inspect the ignition control module and coils for cracks, carbon tracking, or other signs that indicate that the coil secondary circuit is arcing to the ICM or ICM wiring harness. Refer to Ignition Coil Replacement .
    • Secondary ignition wire(s) arcing to wiring harness - Check secondary ignition wires for carbon tracking or other signs of damage.
    • Poor connection at the PCM - Inspect harness connectors for the following conditions:
       - Backed out terminals.
       - Improper mating.
       - Broken locks.
       - Improperly formed or damaged terminals.
       - Poor terminal to wire connection.
    • Damaged harness - Inspect the wiring harness for damage.
    • If the harness appears to be OK, disconnect the PCM, turn the ignition on and observe a voltmeter connected to the CAM signal circuit at the PCM harness connector while moving connectors and wiring harnesses related to the ICM and the CMP sensor. A change in voltage will indicate the location of the fault.

Review the Freeze Frame/Fail Records vehicle mileage since the diagnostic test last failed. This may help determine how often the condition that caused the DTC to be set occurs.

Test Description

Number(s) below refer to the step number(s) on the Diagnostic Table.

  1. Ensures that the fault is present.

  2. Determines whether the fault is caused by a missing camshaft magnet or a faulty PCM. The voltage measured in this step should read around 4 volts, toggling to near 0 volts when the CMP sensor interfaces with the camshaft magnet.

  3. This vehicle is equipped with a PCM which utilizes an Electrically Erasable Programmable Read Only Memory (EEPROM). When the PCM is replaced, the new PCM must be programmed.

DTC P0341 - CMP Sensor Circuit Performance

Step

Action

Value(s)

Yes

No

1

Important:: If the engine cranks but will not run, refer to Engine Cranks but Does Not Run .

Did you perform the Powertrain On-Board Diagnostic (OBD) System Check performed?

--

Go to Step 2

Go to Powertrain On Board Diagnostic (OBD) System Check

2

  1. Turn ON the ignition, with the engine OFF.
  2. With a scan tool, review and record Fail Records.
  3. Operate vehicle within Fail Records conditions.

Does the scan tool indicate this DTC failed this ignition?

--

Go to Step 3

Go to Diagnostic Aids

3

  1. Turn OFF the ignition.
  2. Disconnect the PCM.
  3. Probe the camshaft position input signal circuit at the PCM connector using a J 39200 Digital Multimeter that is connected to a good ground.
  4. Turn ON the ignition.
  5. Observe the voltage indicated on the DMM.

Important: If voltage measures 0, bump over engine to insure cam sensor magnet is not located under the cam sensor at the time of this test.

Does the voltage measure near the specified value?

5V

Go to Step 4

Go to Step 5

4

  1. Turn OFF the ignition.
  2. Without disconnecting the CMP harness connector, remove the CMP sensor from the engine front cover.
  3. Important: 

       • The magnet used must have sufficient power and the correct polarity.
       • If the voltage remains at 5 volts, retest using the opposite end of the magnet.

  4. Turn ON the ignition.
  5. Place a magnet on the CMP sensor.

Does the voltage toggle from 5 volts to 0 volts as the magnet is placed on the sensor?

--

Go to Step 16

Go to Step 8

5

Does the voltage on the camshaft position input signal circuit measure more than the specified value?

5V

Go to Step 7

Go to Step 6

6

  1. Turn OFF the ignition.
  2. Leave the PCM disconnected.
  3. Disconnect the ignition control module (ICM).
  4. Turn ON the ignition.
  5. Probe the camshaft position input signal circuit and the CMP sensor signal circuit at the ICM using a J 35616-200 Test Lamp that is connected to B+.
  6. If the test lamp is illuminated, repair the short to ground in the camshaft position input signal circuit or the CMP sensor signal circuit. Refer to Wiring Repairs .

Did you find and correct the condition?

--

Go to Step 24

Go to Step 13

7

  1. Turn OFF the ignition.
  2. Leave the PCM disconnected.
  3. Disconnect the ICM.
  4. Turn ON the ignition.
  5. Probe the camshaft position input signal circuit using a test lamp that is connected to a good ground.
  6. If the test lamp is illuminated, repair the short to voltage in the camshaft position input signal circuit. Refer to Wiring Repairs .

Did you find and correct the condition?

--

Go to Step 24

Go to Step 18

8

  1. Disconnect the CMP sensor.
  2. Measure the voltage on the sensor feed circuit using a DMM that is connected to the CMP ground circuit.

Is the voltage at the specified value?

B+

Go to Step 9

Go to Step 12

9

Measure the voltage on the CMP sensor signal circuit using a DMM that is connected to the CMP ground circuit.

Does the voltage measure within the specified range?

5-7V

Go to Step 10

Go to Step 11

10

  1. Measure the voltage on the CMP input signal circuit at the PCM harness connector using a DMM that is connected to a good ground.
  2. Observe the voltage while repeatedly touching the CMP sensor signal circuit at the CMP sensor connector using a test lamp that is connected to a good ground.

Does the voltage switch between 0 and 5 volts when the test lamp is repeatedly touched to the CMP signal circuit?

--

Go to Step 15

Go to Step 14

11

  1. Turn OFF the ignition.
  2. Leave the PCM disconnected.
  3. Disconnect the ICM.
  4. Turn ON the ignition
  5. Test for the following conditions:
  6. • The CMP sensor signal circuit for an open, a short to voltage or a short to ground.
    • The camshaft position input signal circuit for a short to voltage.
  7. If a problem is found, repair it as necessary. Refer to Wiring Repairs .

Did you find and correct the condition?

--

Go to Step 24

Go to Step 14

12

  1. Turn OFF the ignition.
  2. Disconnect the ICM and the CMP sensor.
  3. Test the following circuits for an open between the ICM and the CMP sensor:
  4. • The sensor feed circuit.
    • The sensor ground circuit.
  5. If a problem is found, repair as necessary. Refer to Wiring Repairs .

Did you find and correct the condition?

--

Go to Step 24

Go to Step 14

13

  1. Test for an open in the camshaft position input signal circuit between the PCM and the ICM.
  2. If a problem is found, repair as necessary. Refer to Wiring Repairs .

Did you find and correct the condition?

--

Go to Step 24

Go to Step 14

14

Inspect for poor connections at the ICM. Refer to Intermittents and Poor Connections Diagnosis and Connector Repairs .

Did you find and correct the condition?

--

Go to Step 24

Go to Step 17

15

Inspect for poor connections at the CMP sensor. Refer to Intermittents and Poor Connections Diagnosis and Connector Repairs .

Did you find and correct the condition?

--

Go to Step 24

Go to Step 19

16

Test for poor connections at the PCM. Refer to Intermittents and Poor Connections Diagnosis and Connector Repairs .

Did you find and correct the condition?

--

Go to Step 24

Go to Step 20

17

Inspect for the following conditions:

  1. Incorrect harness routing near secondary ignition components.
  2. Ignition coil arcing to the wiring harness or to the ignition control module. Check ignition coils for cracks, carbon tracking, or other signs of damage. Refer to Ignition Coil Replacement .
  3. Secondary ignition wire(s) arcing to the wiring harness. Refer to Spark Plug Wire Harness Replacement .

Did you find and correct the condition?

--

Go to Step 24

Go to Step 18

18

Replace the ICM. Refer to Ignition Control Module Replacement .

Did you complete the replacement?

--

Go to Step 24

--

19

Replace the CMP sensor. Refer to Camshaft Position Sensor Replacement .

Did you complete the replacement?

--

Go to Step 24

--

20

Inspect for the following conditions:

  1. Incorrect harness routing near secondary ignition components.
  2. Ignition coil arcing to wiring harness or ignition control module. Check ignition coils for cracks, carbon tracking, or other signs of damage. Refer to Ignition Coil Replacement .
  3. Secondary ignition wire(s) arcing to wiring harness. Refer to Spark Plug Wire Harness Replacement .

Did you find and correct the condition?

--

Go to Step 24

Go to Step 21

21

  1. Reinstall the CMP sensor to the engine front cover.
  2. Probe the camshaft position input signal circuit using a digital multimeter that is connected to a good ground.
  3. Observe the voltage while repeatedly bumping the engine with the starter.

Does the voltage toggle between the specified values?

5V / 0V

Go to Step 22

Go to Step 23

22

Important:: The replacement PCM must be programmed. Refer to Powertrain Control Module Replacement/Programming .

Replace the PCM.

Did you complete the replacement?

--

Go to Step 24

--

23

Replace faulty or missing CMP sensor magnet.

Did you complete the replacement?

--

Go to Step 24

--

24

  1. Use the scan tool in order to clear the DTCs.
  2. Operate the Fail Record conditions.

Does the DTC reset?

--

Go to Step 2

System OK