GM Service Manual Online
For 1990-2009 cars only

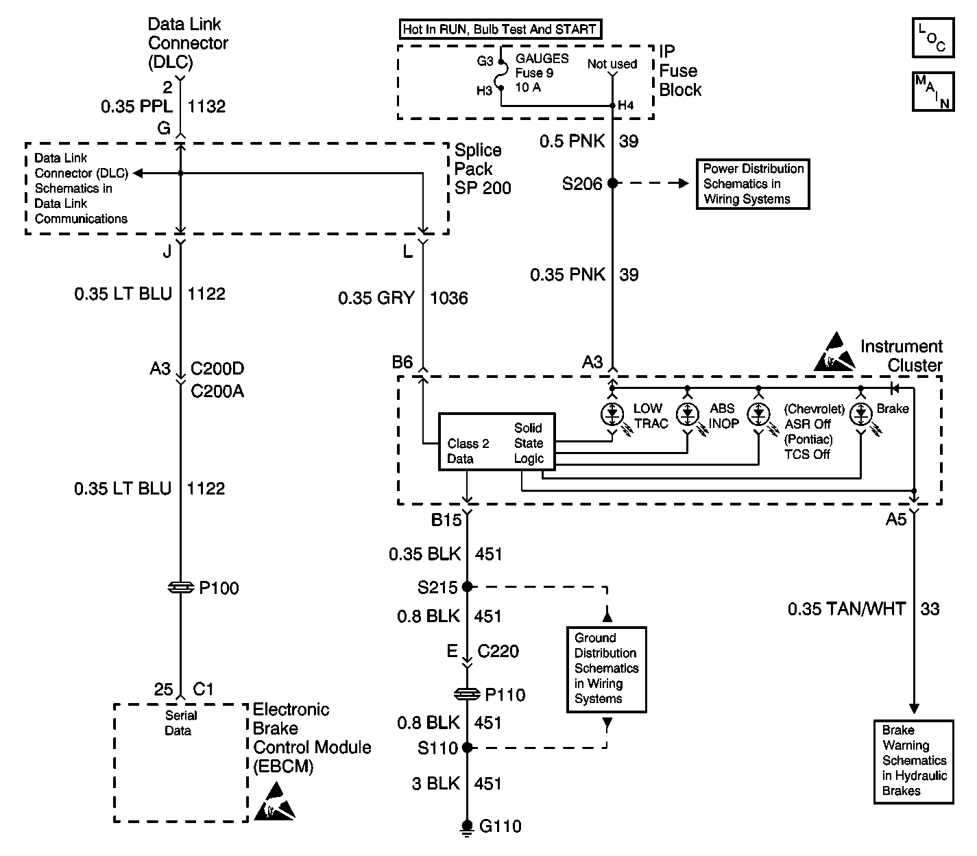
Object Number: 519763  Size: LF
ABS Components
Antilock Brake System Schematics

Circuit Description

The Instrument Panel Cluster (IPC) turns the LOW TRAC Indicator on during the IPC bulb check for approximately 3 seconds when the ignition switch is turned to the ON position. If the EBCM sets a Diagnostic Trouble Code (DTC) the EBCM sends the IPC the command to turn the LOW TRAC Indicator on.

Diagnostic Aids

    • It is very important that a thorough inspection of the wiring and connectors be performed. Failure to carefully and fully inspect wiring and connectors may result in misdiagnosis, causing part replacement with reappearance of the malfunction.
    • Thoroughly inspect any circuitry that may be causing the complaint for the following conditions:
       - Backed out terminals
       - Improper mating
       - Broken locks
       - Improperly formed or damaged terminals
       - Poor terminal-to-wiring connections
       - Physical damage to the wiring harness
    • The following conditions may cause an intermittent malfunction:
       - A poor connection
       - Rubbed-through wire insulation
       - A broken wire inside the insulation
    • If an intermittent malfunction exists refer to Inducing Intermittent Fault Conditions in Electrical Diagnosis for further diagnosis.

Test Description

The number(s) below refer to the step number(s) on the diagnostic table.

  1. Checks if the scan tool can turn on and off all the indicator lamps in the instrument cluster.

  1. Checks if the circuits going to the instrument cluster or the cluster is at fault .

Low Traction Indicator On All of the Time

Step

Action

Value(s)

Yes

No

DEFINITION: LOW TRAC Indicator On without a low traction condition.

1

Was the Diagnostic System Check performed?

--

Go to Step 2

Go to Diagnostic System Check - ABS

2

  1. Using a scan tool in the Instrument Panel Cluster Special Functions.
  2. Go to WOW Instrument Panel in Output Control.
  3. In the WOW mode you can turn on or off the instrument panel indicators.
  4. All indicators will turn ON when commanded on.

Does the LOW TRAC Indicator turn on then off?

--

Go to Step 3

Go to Step 4

3

Replace the EBCM. Refer to Electronic Brake Control Module Replacement .

Is the replacement complete?

--

Go to Diagnostic System Check - ABS

--

4

  1. Disconnect the instrument cluster and connect a Test Light across the appropraiate power and ground terminals.
  2. Test Light OFF, repair open in power or ground circuit to cluster
  3. Test Light ON, check connector for poor connection to cluster.
  4. If OK, replace the instrument cluster Instrument Cluster Replacement

Is the instrument cluster replacement complete?

--

Go to Diagnostic System Check - ABS

--