GM Service Manual Online
For 1990-2009 cars only

SERVICE MANUAL UPDATE-SEC.6E2 FUEL PUMP RELAY HARNESS LABEL

Subject: DRIVEABILITY AND EMISSIONS - REVISED FUEL PUMP RELAY HARNESS LABELING

Model and Year: 1989 CAPRICE WITH 4.3L, 5.OL AND 5.7L ENGINES

TO: ALL CHEVROLET DEALERS

The attached pages serve to update DRIVEABILITY AND EMISSIONS (SECTION 6E2) of the 1989 4.3L (VIN Z), 5.OL (VIN E), and 5.7L (VIN 7) "B" Carline Service Manuals.

To reflect changes with fuel pump relay harness connector labeling, please use the attached pages to update the following service manual areas for the above listed service manuals.

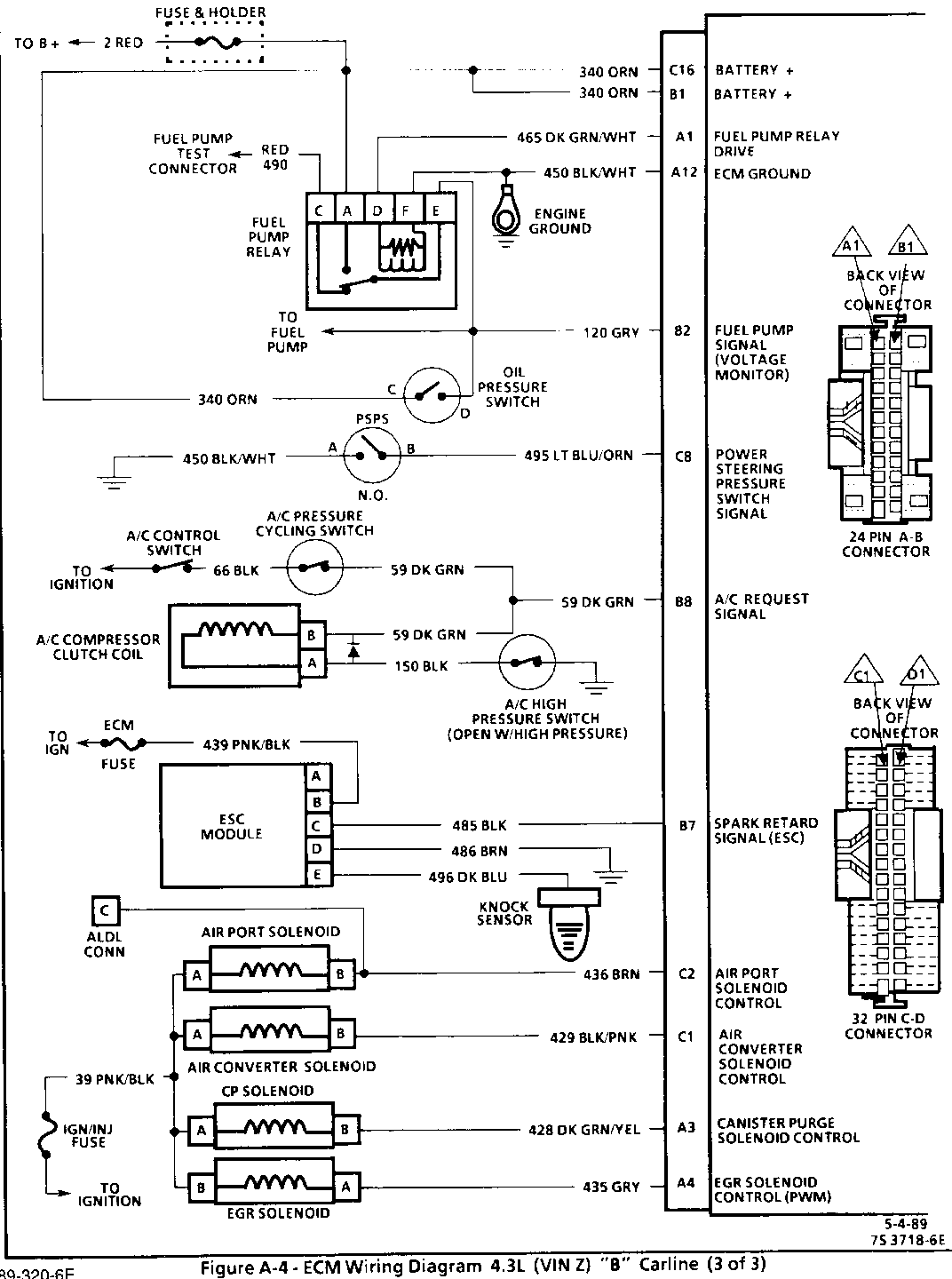
Figure A-4, ECM Wiring Diagram 4.3L (VIN Z) (3 of 3)

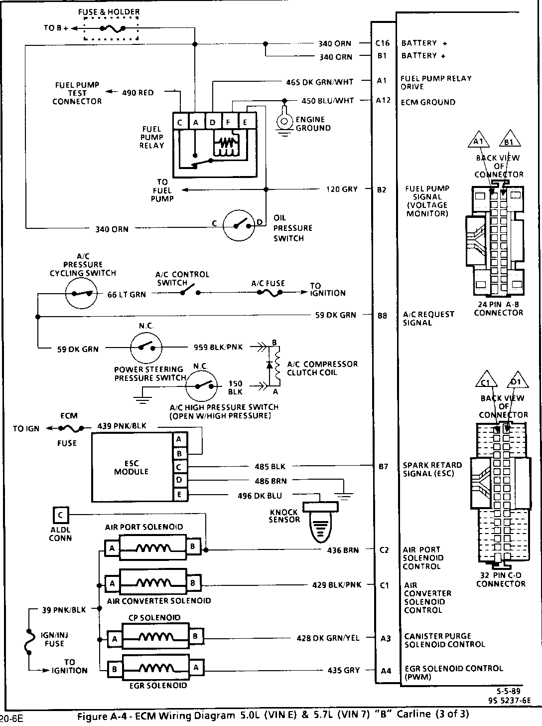
Figure A-4, ECM Wiring Diagram 5.0L (VIN E) and 5.7L (VIN 7) (3 of 3)

Figure A-7, Fuel System Diagnosis

Code 54, Fuel Pump Circuit


Object Number: 84335  Size: FS


Object Number: 83351  Size: FS


Object Number: 84334  Size: FS


Object Number: 84333  Size: FS

General Motors bulletins are intended for use by professional technicians, not a "do-it-yourselfer". They are written to inform those technicians of conditions that may occur on some vehicles, or to provide information that could assist in the proper service of a vehicle. Properly trained technicians have the equipment, tools, safety instructions and know-how to do a job properly and safely. If a condition is described, do not assume that the bulletin applies to your vehicle, or that your vehicle will have that condition. See a General Motors dealer servicing your brand of General Motors vehicle for information on whether your vehicle may benefit from the information.