GM Service Manual Online
For 1990-2009 cars only

SERVICE MANUAL UPDATE SEC. 8A REV. 'PSPS' SCHEMATICS/DIAG.

Subject: POWER STEERING PRESSURE SWITCH (PSPS) SCHEMATIC AND DIAGNOSTIC INFORMATION

Model and Year: 1992CAPRICE

The following pages contain revised or additional Power Steering Pressure Switch (PSPS) schematics and diagnostic information. Add/or replace the appropriate pages in the 1992 "B" Carline Service Manual in Section 6E2 "Driveability And Emissions" or Section 8A "Electrical Diagnosis" with the revised pages as indicated.

Revised 8A Pages:

8A-20-1, 8A-21-0, 8A-64-0, 8A-64-2

Additional 6E2 Pages 4.3L (VIN Z) Only: Chart C-1 E Facing Page and Chart, 6E2-C1 -24, 6E2-C1 -25

In addition to the above, the following supersedes that information found on pages in Section 6E2-C10.

- The power steering pressure switch input to the ECM will disable the A/C compressor clutch on 5.7L L05 applications only.

- Wide open throttle A/C compressor clutch disable is applicable to 5.7L (VIN 7) SEO equipped vehicles only.

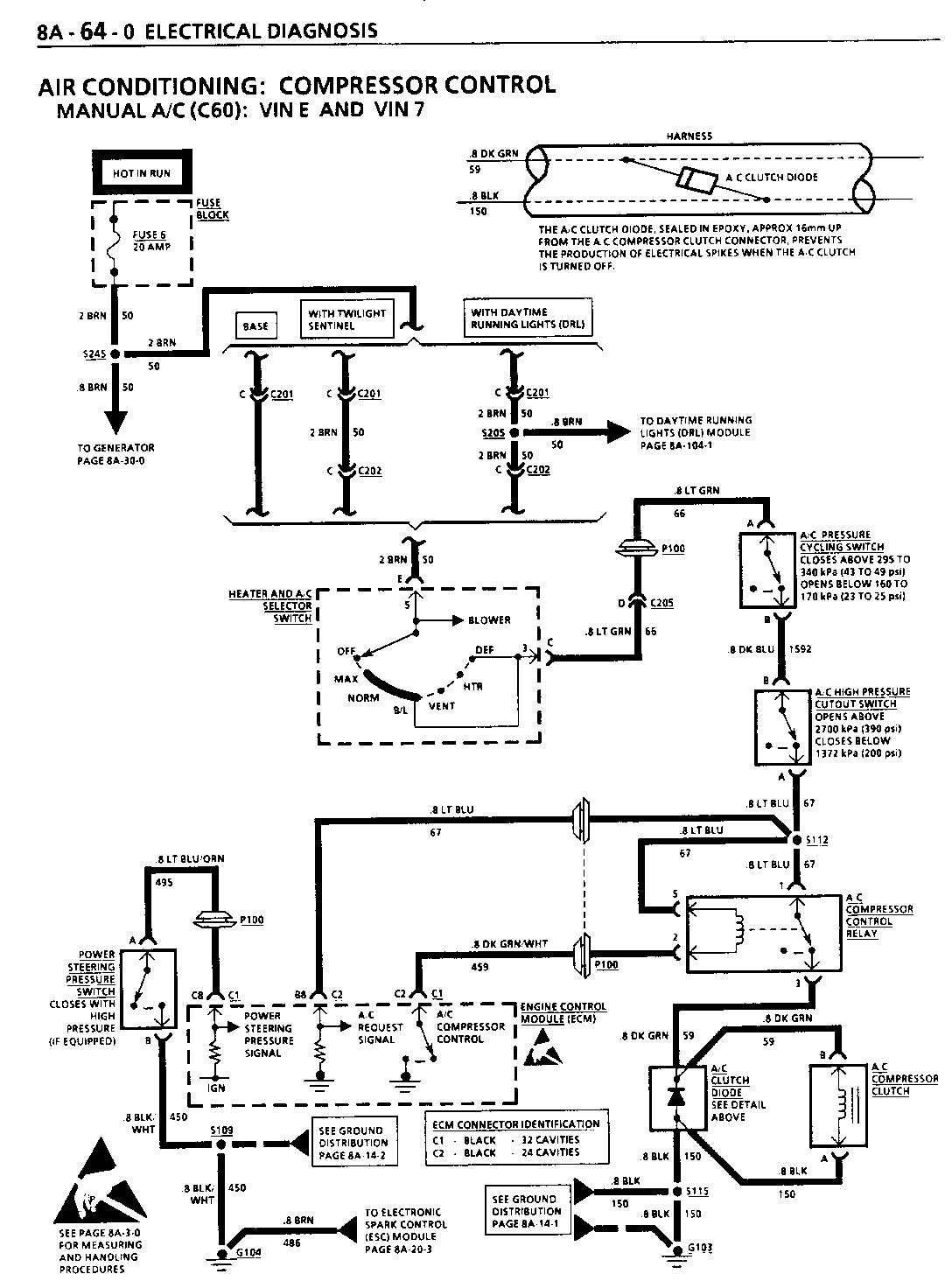
AIR CONDITIONING: COMPRESSOR CONTROL MANUAL A/C (C60)

COMPONENT LOCATION 01-PG FIG. CONN A/C Clutch Diode Engine Harn, near A/C Compressor Clutch Conn

A/C Compressor Clutch RH side of Engine, part of A/C Compressor 8 14,15

A/C Compressor Control Relay (VIN E and VIN 7) RH Rear Engine Compartment, attached to Multi-Use Relay Bracket 9 58 202-6

A/C High Pressure Cutout Switch RH Engine Compartment, behind A/C Compressor 8 15

A/C Pressure Cycling Switch RH Rear Engine Compartment, attached to A/C Accumulator 6 13 Engine Control Module (ECM) Attached to base of RH "A" Pillar 3 37 21-8,9

Fuse Block Mounted to LH I/P, accessible with LH 4 24 Front Door open Heater and A/C Selector Switch In Heater and A/C Control Assembly, Center I/P 1 34 202-9

Power Steering Pressure Switch (VIN E and VIN 7) In Power Steering Line, near Power Steering Unit 1 19

Power Steering Pressure Switch (VIN Z) In Power Steering Line, near Power Steering Unit 0 18

C201 (6 cavities) (Base) Body Harn to I/P Harn, lower RH side of Steering Column, next to C200 6 26 202-3

C201 (6 cavities) (with Daytime Running Lights or Twilight Sentinel) Body Harn to Daytime Running Lights Harn or Twilight Sentinel Harn, lower RH side of Steering Column, next to C200 6 26 202-3

C202 (6 cavities) I/P Harn to Twilight Sentinel or Daytime Running Lights Harn, right of Steering Column,next to C200 4 24 202-3

C205 (10 cavities) Engine Harn to I/P Harn, 3 37 202-3 right of I/P Compartment

G103 Front of Engine, 8 14,15 at Thermostat Housing

P1OO RH I/P, forward of Blower 13 Motor

S112 Engine Harn, approx 15 cm from A/C Pressure Cycling Switch Conn Breakout

S115 (VIN E and VIN 7) Engine Harn, approx 4 cm from G103 Breakout

S115 (VIN Z) Engine Harn, approx 4 cm from Intake Air Temperature Sensor Conn Breakout

S245 Body Harn, approx 4 cm from Arming Sensor Conn Breakout

TROUBLESHOOTING HINTS

(Perform before beginning System Diagnosis)

1. Check Fuse 6. If open, check for a short to ground in CKT 50, CKT 66, CKT 1592, CKT 67, or in CKT 59.

2. Check that ground G103 is clean and tight.

3. Check A/C Compressor Clutch connector terminals for corrosion.

4. On 5.71, equipped vehicles, disconnect Power Steering Pressure Switch. If A/C Compressor Clutch engages, refer to SECTION 6E2-C10, "A/C Clutch Circuit Diagnosis." Also on 5.7L equipped vehicles, make sure CKT 495 to Power Steering Pressure Switch is not shorted to ground.

o Refer to System Diagnosis.

SYSTEM DIAGNOSIS

o Refer to the Symptom Table for the appropriate diagnostic procedure(s).

CHART C-1 E POWER STEERING PRESSURE SWITCH (PSPS) DIAGNOSIS 4.3L (VIN Z) "B" CARLINE (TBI) (SEO)

Circuit Description:

The Power Steering Pressure Switch (PSPS) is normally closed to ground. Turning the steering wheel increases power steering oil pressure and applies more load on an idling engine. The pressure switch will open before the load can cause an engine idle problem. .

Opening the switch causes CKT 495 to read battery voltage and the ECM will increase the idle air rate and retard the timing.

o A pressure switch that will not open, or a grounded CKT 495, may cause the engine to stall when power steering loads are high.

o A switch that will not close, or a CKT495 open, may affect idle quality.

Test Description: Number(s) below refer to circled number(s) on the diagnostic chart.

1. Checks for ECM signal voltage on CKT 495 and confirms that ground CKT 450 is OK.

2. Maximum resistance, or infinity, indicates an open switch.

3. Less than 1 ohm indicates that the switch is closed when the power steering pressure is high. Switch is faulty.

Diagnostic Aids:

A pressure switch that will not open, or CKT 495 grounded, may cause the engine to stop when power steering loads are high.

A switch that will not close, or CKT 495 open, will cause timing to retard at idle, and may affect idle quality.


Object Number: 81322  Size: FS


Object Number: 81321  Size: FS


Object Number: 83227  Size: FS


Object Number: 81320  Size: FS


Object Number: 77956  Size: FS

General Motors bulletins are intended for use by professional technicians, not a "do-it-yourselfer". They are written to inform those technicians of conditions that may occur on some vehicles, or to provide information that could assist in the proper service of a vehicle. Properly trained technicians have the equipment, tools, safety instructions and know-how to do a job properly and safely. If a condition is described, do not assume that the bulletin applies to your vehicle, or that your vehicle will have that condition. See a General Motors dealer servicing your brand of General Motors vehicle for information on whether your vehicle may benefit from the information.